Ò»¡¢ÏîÄ¿¼ò½é
±¾µç³§·ÏË®´¦Àí¿ØÖÆÏµÍ³ÏîÄ¿ËùÔÚµØÎ»ÓÚɽÎ÷Ê¡»ôÖÝÊС£»ôÖÝ·¢µç³§ÓÚ1967Äê1ÔÂÓÉË®ÀûµçÁ¦²¿Åú×¼³ï½¨£¬²ÉÓûðÁ¦·¢µç£¬×°»úÈÝÁ¿40ÍòǧÍߣ¬Äê·¢µçÁ¿25ÒÚǧÍߕʱ£¬Ö÷Òªµ£¸º×ÅɽÎ÷ÖÐÄϲ¿µØÇø¹¤Å©ÒµÉú²ú¼°ÈËÃñÉú»îÓõ磬ÊÇɽÎ÷µçÍøµÄÖ÷Á¦µç³§¡£
»ôÖÝ·¢µç³§½¨ÉèʱÕý´¦ÓÚÖйú·¢Õ¹µÄÌØÊâÄê´ú£¬ÔÚÑ¡³§¡¢Éè¼Æ¡¢É豸ѡ¹º¡¢Ê©¹¤¡¢°²×°ºÍͶ²ú·¢µçµÈ·½Ãæ×·Çó¼òÒ×·¢µç£¬¸ø°²È«¾¼ÃÉú²úÁôÏÂÏÈÌìȱÏÝ¡£ÓÉÓÚ»ðÁ¦·¢µç³§Êǹ¤ÒµÓÃË®´ó»§£¬Òò´ËÿÌìµÄ¹¤Òµ·ÏË®Èç¹ûÖ±½ÓÅÅ·Å£¬²»½öÀË·ÑË®×ÊÔ´£¬¶øÇÒ»áÔì³ÉÑÏÖØµÄ»·¾³ÎÛȾ¡£
ÒÔÍùµÄ·ÏË®´¦Àíϵͳ²ÉÓÃÈ˹¤ÊÖ¶¯¿ØÖÆ£¬Ôì³ÉÈËÔ±¹¤×÷Ç¿¶È´ó£¬¿ØÖÆÐ§Âʵͣ¬¿ØÖƹ¤ÒÕÂäºó¡£±¾´ÎÏîÄ¿²ÉÓÃȫеÄ×Ô¶¯¿ØÖÆÏµÍ³ºÍ¼à¿Ø¼¼Êõ¿ÉÒÔ¿Ë·þÒÔǰÈ˹¤¿ØÖƾ«¶ÈµÍ¡¢ÔËÐвÙ×÷·±Ëö¡¢Îó²Ù×÷¿ÉÄÜÐÔ´óµÈȱµã£¬¸ÃϵͳµÄ·ÏË®´¦Àí¹¤ÒÕÁ÷³Ì¾ßÓÐÒ»¶¨µÄÏȽøÐÔ£¬´ïµ½Á˵糧·ÏË®ÁãÅÅ·Å£¬´ó´óÌá¸ßÁËË®µÄÀûÓÃÂÊ¡£Í¬Ê±¿ÉÒÔͨ¹ýÍøÂç°Ñ¼à¿ØÊý¾ÝÈÚÈëÕû¸öµç³§µÄ×Ô¶¯»¯¹ÜÀíÖУ¬½ÚÊ¡ÈËÁ¦ÎïÁ¦£¬±ãÓÚ¼¯ÖйÜÀí¡£Í¨¹ý±¾×Ô¶¯¿ØÖÆÏµÍ³°Ñ´¦Àí¹ýµÄ·ÏË®ÔÙÄÉÈëÕû¸öµç³§µÄˮѻ·ÖУ¬Ìá¸ßµç³§ÓÃË®µÄЧÂÊ£¬½ÚÔ¼³É±¾£¬Ìá¸ßÁËÕûÌåµÄ¾¼ÃÐ§Òæ¡£Ê¹µç³§µÄ×Ô¶¯»¯¹ÜÀíºÍ×Ô¶¯»¯¿ØÖÆÉú²ú·½Ãæ´ïµ½Ò»¸öеĸ߶ȡ£
¶þ¡¢ÏµÍ³½éÉÜ
1£® ÏîÄ¿¹¤ÒÕ¼ò½é
±¾´ÎÏîÄ¿µÄÖ÷ÒªÈÎÎñ°üÀ¨º¬Ãº·ÏË®µÄ»Ø·Å¡¢»¯Ñ§ÔÙÉú·ÏË®ÊÕ¼¯¡¢Ö÷³§·¿ÄÚϵͳÓÅ»¯Ïû·À¡¢Éú»îˮϵͳ¸ôÀë¡¢Éú»îÎÛË®¼°¹¤Òµ·ÏË®»ØÓù¤³Ì¡£²ÉÓÃÒ»¶¨µÄÎÛË®´¦Àí¹¤ÒÕ£¬²¢Í¨¹ý×Ô¶¯»¯¿ØÖÆ´ïµ½Ô¤ÆÚ¹æ¶¨µÄ¿ØÖÆÖ¸±ê¡£Õû¸ö·ÏË®´¦ÀíϵͳÓÉÊÕ¼¯³Ø¡¢µ÷½ÚË®³Ø¡¢¾»»¯Æ÷¡¢ÎÛÄà³Ø¡¢ÇåË®³ØµÈ²¿·Ö×é³É£¬ÔÚ·ÏË®´¦Àí¹ý³ÌÖУ¬ÎÒÃǽ«ÏµÍ³»®·ÖΪÎå¸ö×ÓϵͳÀ´´¦Àí£¬·Ö±ðΪ£º¾»Ë®ÏµÍ³¡¢´¢Ò©ÏµÍ³¡¢¹ý¶Éµ÷½Úϵͳ¡¢ÇåË®»ØÓÃϵͳÒÔ¼°ÎÛÄàŨËõϵͳ¡£
µç³§µÄ·ÏË®´¦Àíϵͳ¹¤ÒÕÁ÷³ÌͼÈçͼ2Ëùʾ£ºÍ¼ÖеÄÔ²´ú±íÊÕ¼¯Ë®±Ã£»³¤·½Ðδú±í¼¯Ë®³Ø£»³¤Ô²¹Þ´ú±íÒ»Ì廯¾»»¯Æ÷£¬ÏµÍ³Öй²ÓÐËĸö¾»»¯Æ÷£¬ÆäÓàÈý¸öÔÚͼÖÐÊ¡ÂÔ¡£¼ýÍ·µÄÖ¸Ïò´ú±í·ÏË®µÄÁ÷Ïò£¬ÆäÁ÷ÏòΪ´Ó×óÍùÓÒ¡£
ͼ2 µç³§·ÏË®´¦Àíϵͳ¹¤ÒÕÁ÷³Ìͼ
![]() |
2£®ÏîÄ¿·½°¸
Ϊ±£Ö¤·ÏË®´¦Àíϵͳ°²È«Îȶ¨µÄÔËÐУ¬¸ÃÏîÄ¿ÖпØÖÆÆ÷¡¢Ö´ÐÐÆ÷¡¢¼à¿Ø×é̬²¿·Ö¾ù²ÉÓÃÎ÷ÃÅ×ÓϵÁвúÆ·£¬Ö÷ÒªÓÐÒÔϼ¸²¿·Ö£º
a. ¸ºÔصçÔ´Ä£¿é£¨PS£©£ºPS 307
b. ½Ó¿ÚÄ£¿é£¨IM£©£ºIM360£¬IM361
c. ÖÐÑë´¦Àíµ¥Ôª£¨CPU£©£ºCPU315-2DP
d. ÐźÅÄ£¿é£¨SM£©£ºÊý×ÖÁ¿ÊäÈëÄ£¿éSM321£¬Êý×ÖÁ¿Êä³öÄ£¿éSM322£¬Ä£ÄâÁ¿ÊäÈëÄ£¿éSM331£¬Ä£ÄâÁ¿Êä³öÄ£¿éSM332
e. Ö´ÐÐÆ÷£ºMicroMaster430/420±äƵÆ÷
f. ¼à¿Ø×é̬Èí¼þ£ºWINCC£¨Windows Control Center£©6.0
Èý¡¢¿ØÖÆÏµÍ³¹¹³É
¿ØÖÆÏµÍ³µÄÉè¼Æ°üÀ¨PLC¿ØÖÆÏµÍ³²¿·Ö£¬ÏµÍ³²É¼¯ÓëÖ´ÐÐÆ÷¿ØÖƲ¿·ÖÒÔ¼°ÉÏλ»úµÄ¼à¿ØÏµÍ³²¿·Ö¡£ÏµÍ³½á¹¹Éè¼ÆÍ¼Èçͼ3Ëùʾ¡£
ͼ3 ϵͳ½á¹¹Éè¼ÆÍ¼
![]() ͼ3 ϵͳ½á¹¹Éè¼ÆÍ¼ |
1£® ϵͳӲ¼þÅäÖÃ
Ôڵ糧ÎÛË®´¦Àí¿ØÖÆÏµÍ³ÖУ¬¸ù¾ÝÓû§ÒªÇó¼°Êµ¼ÊÇé¿ö·ÖÎö£¬ÎÒÃDzÉÓÃÎ÷ÃÅ×Ó¹«Ë¾µÄS7-300ϵÁвúÆ·À´Íê³É´ËÏîÄ¿¡£²ÎÕÕÎ÷ÃÅ×Ó¹«Ë¾ÌṩµÄ²úÆ·¼¼Êõ²ÎÊý£¬ÒÔS7-300ϵÁÐÖеÄCPU315-2DPʵÏÖ¿ØÖƹ¦ÄÜ£¬ÓÉÓÚ¸ÃϵͳģÄâ¼°Êý×ÖÊäÈëÊä³öÁ¿½Ï¶à£¬²ÉÓýӿÚÄ£¿éIM360¡¢IM361£¨Ö÷»ú¼ÜʹÓÃIM360£¬À©Õ¹»ú¼ÜʹÓÃIM361£©Á¬½ÓÀ©Õ¹µÄÐźÅÄ£¿éÂú×ãϵͳҪÇ󣬯äÖÐÐźÅÄ£¿é°üÀ¨Èô¸ÉÊý×ÖÁ¿ÊäÈëÄ£¿é SM321£¬Êý×ÖÁ¿Êä³öÄ£¿é SM322£¬Ä£ÄâÁ¿ÊäÈëÄ£¿éSM331£¬Ä£ÄâÁ¿Êä³öÄ£¿éSM332¡£
ÏÖ³¡¶ą̀¹¤×÷±Ã²ÉÓÃÎ÷ÃÅ×ÓMicroMaster430±äƵÆ÷£¬MicroMaster430±äƵÆ÷³ýÁ˾ßÓеÚËÄ´ú±äƵÆ÷µÄÌØµãÒÔÍ⣬»¹¾ßÓÐÓ¦ÓÃÓÚ·ç»úºÍ±ÃÀàµÄÓ²¼þºÍÈí¼þÌØÕ÷£¬ÓÈÆäÊʺÏÓÃÓÚ·ç»úºÍË®±Ã¸ºÔصĿØÖÆ¡£Ê¹ÓôËÖÖÐÍºÅµÄ±äÆµÆ÷¿ÉÒÔ½ÚÔ¼ÄÜÔ´ÏûºÄ£¬½µµÍÔËÐÐÔëÉù£¬¶Ô»·¾³Æðµ½ºÜºÃµÄ±£»¤×÷Óá£
µç³§ÎÛË®´¦Àí¿ØÖÆÏµÍ³µÄÊäÈëÊä³öÐźÅÖ÷Òª·Ö³É4¸ö²¿·Ö£¬·ÅÔÚÈý¸öÏàÁ¬µÄµ¼¹ìÉÏ£º
Ä£ÄâÁ¿ÊäÈ룺һվ¼¯Ë®³ØÒºÎ»£¬¶þÕ¾¼¯Ë®³ØÒºÎ»£¬ÇåË®³ØÒºÎ»£¬ÎÛÄà³ØÒºÎ»£¬¹ý¶ÉË®³ØÒºÎ»£¬ÈÜÒ©ÏäҺ룬Á÷Á¿¼ÆºÍËĸö½ø»¯Æ÷µÄ×ǶȺÍѹ²î¡£
Ä£ÄâÁ¿Êä³ö£ºËĸö¿ØÖÆ±äÆµÆ÷£¨Ò»Õ¾ÊÕ¼¯Ë®±Ã¡¢»ØÓÃË®±Ã¡¢¼ÓÒ©¼ÆÁ¿±Ãa¡¢¼ÓÒ©¼ÆÁ¿±Ãb£©¡£
Êý×ÖÁ¿ÊäÈ룺·ÖΪ¸÷¸öË®±Ã·ç»úµÄÔËÐУ¬¹ÊÕÏ·´À¡Ðźţ¬ÊÖ/×Ô¶¯Ñ¡ÔñÐźţ»¸÷¸ö·§ÃŵÄÊÖ¶¯¿ª£¬¹Ø¿ØÖÆÐźţ¬¹ÊÕÏ·´À¡ÐźźÍÊÖ/×Ô¶¯Ñ¡ÔñÐźš£
Êý×ÖÁ¿Êä³ö£º·Ö±ðΪ¶Ô¸÷¸öË®±Ã¡¢·ç»úµÄ¿ª¡¢¹Ø¡¢¸´Î»Êä³ö¿ØÖÆÐźţ»¸÷¸ö·§ÃŵĿª£¬¹ØÊä³ö¿ØÖÆÐźţ»±äƵÆ÷µÄÆô¶¯£¬¸´Î»¿ØÖÆÐźš£
ϵͳÅäÖÃÁ˲Ù×÷Ô±Õ¾ºÍ¹¤³Ìʦվ£¬²Ù×÷Ô±Õ¾µÄÉÏλ»ú²ÉÓÃÑлª¿Æ¼¼µÄ610H¹¤¿Ø»ú£¬¼à¿ØÏµÍ³Ê¹ÓÃÎ÷ÃÅ×ÓWINCC¼à¿Ø×é̬Èí¼þ£¬Ëü²»½öÄܺܺõÄÖ§³ÖS7ϵÁеÄCPU£¬»¹¼¯³ÉÁ˶àÖÖÍøÂçÁ¬½Ó·½Ê½£¬Ê¹ÉÏλ»úÓë×Ô¶¯»¯ÏµÍ³µÄÁ¬½Ó¹¤×÷·Ç³£·½±ã¡£¶øÇÒËüÌṩÁËÊÊÓÃÓÚ¹¤ÒµµÄͼÐÎÏÔʾ¡¢ÏûÏ¢±¨¾¯¡¢¹ý³ÌÖµ¹éµµÒÔ¼°±¨±í´òÓ¡µÈÄ£¿é£¬¾ßÓиßÐÔÄܵĹý³ÌñîºÏ¡¢¿ìËÙµÄ»Ãæ¸üС¢ÒÔ¼°¿É¿¿µÄÊý¾Ý¹ÜÀí¹¦ÄÜ¡£Í¼4ËùʾΪWINCC×é̬ʾÒâͼ¡£
ͼ4 WINCC×é̬ʾÒâͼ
![]() ͼ4 WINCC×é̬ʾÒâͼ |
2£®¿ØÖÆ·½°¸Ñ¡Ôñ
ÔÚ²ÉÓñ¾ÏµÍ³ÊµÊ©·½°¸Ç°£¬¿Í»§Äâ²ÉÓÃCPU315Ä£¿é¼°Í¨ÐÅ´¦ÀíÆ÷Ä£¿éCP343-1ʵÏÖϵͳҪÇó£¬ÓÉÓÚCP343-1ÓÐÆä×ÔÉíµÄ´¦ÀíÆ÷¿ÉÁ¬½Ó SIMATIC S7-300ºÍ¹¤ÒµÒÔÌ«ÍøµÈ £¬¿É¶ÀÁ¢´¦ÀíÊý¾ÝͨÐÅ£¬ÕâÑùʹµÃϵͳ¿ÉÀ©Õ¹ÐÔÔöÇ¿¡£ÓÉÓÚ¿¼Âǵ½ÏîÄ¿×ÜÌåÔ¤Ëã¼°³É±¾£¬±¾·½°¸½«Ç°·½°¸ÖÐ CPU315Ä£¿é»»ÎªCPU315-2DP£¬²¢Ê¡È¥Í¨ÐÅ´¦ÀíÆ÷Ä£¿éCP343-1£¬ÕâÑù¼ÈÂú×ãÁËϵͳҪÇó£¬ÓÖ¼õÉÙÁËϵͳģ¿é£¬×ۺϼÆËãºóΪÏîÄ¿¿ª·¢½ÚÔ¼Á˲»ÉÙÓ²¼þ¿ªÖ§¡£
ËÄ¡¢¿ØÖÆÏµÍ³Íê³ÉµÄ¹¦ÄÜ
1£®¿ØÖÆÏµÍ³¹¦Äܼ°Ö¸±ê
£¨1£©Èí¼þʵÏÖ
¸ù¾Ý¹¤ÒÕ£¬Õû¸öϵͳµÄ³ÌÐòÓÉÏÂÁм¸¸ö²¿·Ö×é³É£º1#¼¯Ë®³Ø¡¢2#¼¯Ë®³Ø¡¢ÇåË®³Ø¡¢µ÷½ÚË®³Ø¡¢¾»»¯Æ÷ÕýÏ´¡¢¾»»¯Æ÷·´Ï´¡¢¼ÓÒ©¡¢¾»»¯Æ÷Í£Ö¹¡£Ã¿¸ö³ÌÐò¶¼¿ÉÒÔµ¥¶À¿ØÖƺ͵¥¶ÀÔËÐУ¬Í¬Ê±Ã¿¸ö³ÌÐòÓÖÊÇϵͳµÄ×é³É²¿·Ö£¬ËüÃÇÖ®¼ä»¥ÏàÓÐÊý¾ÝµÄ´«Êä¡£ËüÃÇ×éºÏÔÚÒ»Æð¶¯×÷¾Í¹¹³ÉÁËÍêÕûµÄPLC¿ØÖÆÏµÍ³³ÌÐò¡£ÏÂͼ5Ϊ¹¤Òµ²¿·ÖÏÖ³¡Í¼£º
ͼ5 ¹¤ÒµÏÖ³¡
![]() ͼ5 ¹¤ÒµÏÖ³¡ |
³ÌÐòÖбà³Ì²ÉÓÃSTEP 7Èí¼þ¡£ÕâÌ×Èí¼þ²»½öÊÇÒ»¸ö¼òµ¥µÄ³ÌÐò±àдÈí¼þ£¬»¹¼¯³ÉÁËÓ²¼þ×é̬¡¢ÍøÂç×é̬¡¢ÏµÍ³µ÷ÊÔ¡¢ÏîÄ¿¹ÜÀíµÈ¸÷ÖÖ¹¦ÄÜ£¬Ê¹ÏîÄ¿µÄʵʩ¸ü¼Ó·½±ã¡£ÔÚ±¾¿ØÖÆÏµÍ³µÄÍê³É¹ý³ÌÖУ¬Ö÷Òª½øÐÐÁËÒÔϼ¸²¿·ÖµÄ³ÌÐòÉè¼Æ£¨Èçͼ6£©£º
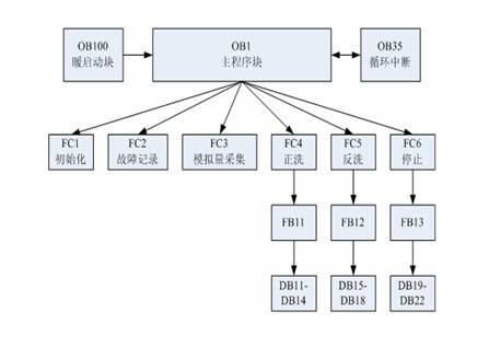
ͼ6 ÏîÄ¿OB1ÖгÌÐò½á¹¹Í¼
![]() ͼ6 ÏîÄ¿OB1ÖгÌÐò½á¹¹Í¼ |
ÓÉ·ÏË®´¦ÀíµÄ¹¤ÒÕÁ÷³Ì¿ÉÒÔÖªµÀ£¬·ÏË®ÔÚ¾¹ýһϵÁеÄË®³Øºó×îÖÕ½øÈëËĸö·ÏË®¾»»¯Æ÷£¬ÔÚ¾»»¯Æ÷Àï¾¹ý¹¤ÒյĴ¦ÀíºóÅŷŵ½ÇåË®³ØÖС£´Ó³ÌÐò½Ç¶È¿´£¬Ëĸö·ÏË®¾»»¯Æ÷µÄ¿ØÖÆÁ÷³ÌÒ»Ö£¬Òò´ËûÓбØÒªÎªÃ¿¸ö¾»»¯Æ÷±àдһ¶Î´úÂ룬ֻÐè±àдһ¸öº¯Êý¿é£¬ÈÃËüÃǶ¼µ÷Óü´¿É¡£Îª´Ë£¬¶ÔÓÚÔÚ¾»»¯Æ÷ÖеÄÕýÏ´¡¢·´Ï´ºÍÍ£Ö¹Á÷³Ì¶¼±àдÁËÒ»¸ö³ÌÐò¿é£¬·Ö±ðÊÇFB11£¬FB12£¬FB13¡£¶ÔÓÚÿ¸ö¾»»¯Æ÷À´ËµÖ»Òª·Ö±ðµ÷ÓÃÏàͬµÄº¯Êý¿é¾ÍÐУ¬¶ÔÓÚÿ¸ö¾»»¯Æ÷Öв»Í¬×´Ì¬µÄÊý¾ÝÊÇÀûÓÃÆä²»Í¬µÄÊý¾Ý¿éÀ´¼ÓÒÔÇø±ðµÄ¡£ÕâÑùÔÚÕû¸ö³ÌÐòÖм´±£³ÖÁËÁ÷³ÌµÄͳһÐÔ£¬¼´¼õÉÙÁ˳ÌÐò´úÂ룬½ÚÔ¼ÁË´æ´¢¿Õ¼ä£¬ÓÖ·½±ãά»¤ºÍÐ޸ġ£
Ä£ÄâÁ¿ÐźÅÒòΪÆäÔÚ´«Êä¹ý³ÌÖÐÓпÉÄÜ»áÊܵ½ÆäËüÐźŵĸÉÈÅ£¬¶ø¿ÉÄܳöÏֽϴó·ù¶ÈµÄ˲¼ä±ä»¯£¬¶øÕâЩֵ¶ÔÓÚϵͳÀ´ËµÊǺÁÎÞÓô¦µÄ£¬ÉõÖÁÓÐЩ»¹¿ÉÄÜÒýÆðϵͳµÄÒì³£ÔËÐС£ÓÉÓÚÄ£ÄâÁ¿×ÜÊÇËæ×Åʱ¼äÁ¬Ðø±ä»¯µÄ£¬ËùÒÔ¿ÉÒÔÀûÓÃÂ˲¨Ëã·¨°Ñ˲¼ä±ä»¯µÄ¸ÉÈÅÐźŹýÂ˵ô£¬°ÑÓÐÓõÄÊý¾Ý´«Ê䏸PLC¿ØÖÆÏµÍ³´¦Àí¡£ÔÚ·ÏË®´¦Àí¿ØÖÆÏµÍ³ÖÐÓÉÓÚËùÒªÇóÊý¾Ý´¦ÀíËٶȲ»¿ì£¬¾«¶ÈÒ²ÊDz»ÒªÇóÌ«¸ß£¬Ö»ÊÇΪÁË·ÀֹͻȻ¼äÐźŵÄ˲¼ä±ä»¯Ó°Ï쵽ϵͳÖгÌÐò¶ÔË®ÖÊ£¬×ǶȵÄÅжϣ¬ËùÒÔÔÚϵͳÖÐʹÓÃËãÊõƽ¾ùÂ˲¨Ëã·¨£¬Ëã·¨´¦Àí¼òµ¥£¬¿É¿¿ÐԸߣ¬³ÌÐò±àд·½±ã¡£ÔÚ³ÌÐòÖж¨ÒåÁËFB21×÷ΪÂ˲¨´¦ÀíËã·¨µÄ¹¦Äܿ飬Ï൱ÓÚº¯ÊýÒ»Ñù£¬²ÎÊýµÄ´«µÝÊÇ Analog_in±äÁ¿£¬·µ»ØÖµÊÇAnalog_out±äÁ¿¡£ÊÂʵ֤Ã÷ÕâÖÖËã·¨ÒѾÄܹ»Âú×ãÏÖ³¡µÄʵ¼ÊÐèÒª£¬È¡µÃÁËÁ¼ºÃµÄЧ¹û¡£
±¾¿ØÖÆÏµÍ³Ê¹ÓõÄCPU 315-2DPÖÐûÓм¯³ÉÏàÓ¦µÄϵͳ¹¦Äܿ飬¹Ê³ÌÐòÖÐʹÓÃFB41 ¡°CONT_C¡±×÷ΪPID¿ØÖƹ¦Äܿ顣 CONT_C¿ÉÒÔÔÚS7ϵÁÐPLCÖÐʵÏÖ¶ÔÓÚÁ¬ÐøÊäÈëÊä³ö±äÁ¿µÄPID¿ØÖÆ¡£CONT_CÖеÄPID¿ØÖÆ»·½ÚΪÔöÁ¿Ê½PID»·½Ú£¬Ïà¹Ø²ÎÊý¿ÉÒÔͨ¹ýÊäÈë²ÎÊý½øÐÐʵʱµ÷Õû¡£PID¿ØÖƳÌÐò¿éÓëÄ£ÄâÁ¿Â˲¨Ëã·¨Ò»Ñù¶¼·ÅÔÚ¶¨Ê±ÖжÏOB35ÖУ¬ËüÃÇÒ»¸öÊÇÊäÈëÂ˲¨£¬Ò»¸öÊÇÊä³ö¿ØÖÆ£¬ÕâÑù¿ÉÒÔ׼ȷµØÕÆÎÕ³ÌÐòÔËÐÐʱ¼ä£¬Ìá¸ß¿ØÖƾ«¶È¡£
£¨2£©Ó²¼þʵÏÖ
µç³§ÎÛË®´¦Àí¿ØÖÆÏµÍ³µÄÊäÈëÊä³öÐźÅÖ÷Òª·Ö³É4¸ö²¿·Ö£¬·Ö±ðΪģÄâÁ¿ÊäÈë¡¢Êä³ö£¬Êý×ÖÁ¿ÊäÈë¡¢Êä³ö£¬²¢·ÅÔÚÈý¸öÏàÁ¬µÄµ¼¹ìÉÏ£¬Èçͼ7Ëùʾ£º
ͼ7 ʵ¼ÊϵͳµÄ»ú¼Ü½á¹¹Í¼
![]() ͼ7 ʵ¼ÊϵͳµÄ»ú¼Ü½á¹¹Í¼ |
ÊäÈëÊä³öµÄÓ²¼þ½Ó¿ÚÊÇÒ²ÊÇϵͳÉè¼ÆµÄÒ»²¿·Ö£¬Ëü·´Ó³µÄÊÇPLCÊäÈëÊä³öÓëÏÖ³¡É豸֮¼äµÄÁ¬½Ó£¬Ö»ÓÐÕýÈ·Á¬½Ó°²×°²ÅÄÜʹµÃPLC¶ÁÈ¡µ½Êý×ÖÁ¿ºÍÄ£ÄâÁ¿£¬Á¬½Ó·½·¨µÄ²»Í¬¿ÉÒÔÓÐЧµØ·ÀÖ¹ÏÖ³¡µÄ¸ÉÈÅ£¬±£Ö¤Êý¾ÝµÄÕýÈ·ÐÔ¡£
¶ÔÓÚSM321µÄÊý×ÖÊäÈëÁ¿Ä£¿é£¬ÔÚ15-25VÖ±Á÷µçѹÒÔÄÚ¶¼Äܼì²âµ½Ðźš£ÓÉÓÚÏÖ³¡µÄÖ´ÐÐÆ÷Ò²ÊÇ·¢³öµÄÖ±Á÷Ðźţ¬Òò´Ë°ÑÆäÖ±½ÓºÍÏÖ³¡µÄ¿ª¹ØÉ豸Á¬½ÓÀ´½ÓÊÕ¿ª¹ØÐźÅÁ¿£¬Í¼8¸ø³öÁ˵ÄÊý×ÖÁ¿ÊäÈëÄ£¿é½Ó¿ÚʾÒâͼ¡£
ͼ8 Êý×ÖÁ¿ÊäÈë½ÓÏßÔÀíͼ
![]() ͼ8 Êý×ÖÁ¿ÊäÈë½ÓÏßÔÀíͼ |
Êý×ÖÁ¿Êä³öÑ¡Óþ§Ìå¹ÜÊä³öÄ£¿éSM322£¬¾§Ìå¹ÜÊä³öµÄÏìӦʱ¼ä¶Ì¡¢ÊÙÃü³¤¡¢Êä³ö¿ÚÃܶȸߣ¬µ«ÊÇÆäÖ»ÄÜ´øÖ±Á÷¸ºÔضøÇÒ´øÔØÄÜÁ¦Èõ¡£Í¬Ê±ÎªÁËʹ PLCµÄÊä³öºÍÏÖ³¡»ØÂ·Ö®¼ä¸ôÀ룬ÔÚÊä³ö¶ËʹÓÃÁ˼̵çÆ÷£¬Í¨¹ý¼ÌµçÆ÷´¥µã¿ØÖÆÏÖ³¡¸ºÔØ¡£ÕâÑùʹ¿ØÖÆÆ÷ÓëÏÖ³¡´ïµ½ÁËµçÆø¸ôÀëµÄ×÷Ó㬴ó´óÌá¸ßÁËϵͳµÄ°²È«ÐÔ£¬Í¬Ê±Ò²Ê¹Êä³ö¿Ú´øÔØÄÜÁ¦µÃµ½ÁË´ó´óµÄÔöÇ¿¡£Ôڼ̵çÆ÷ÅԱ߼Ӷþ¼«¹Üй·Å·´µçÊÆÄÜÁ¿£¬Æðµ½±£»¤Êä³ö¿ÚµÄ×÷Óá£Í¼9¸ø³öÁËÊý×ÖÁ¿Êä³öÄ£¿é½Ó¿ÚʾÒâͼ¡£
ͼ9 Êý×ÖÁ¿Êä³ö½ÓÏßÔÀíͼ
![]() ͼ9 Êý×ÖÁ¿Êä³ö½ÓÏßÔÀíͼ |
SM331²ÉÓÃ4-20mAµçÁ÷ÊäÈëÁ¬½Óµ½´«¸ÐÆ÷ÉÏ£¬²É¼¯ÏµÍ³Ä£ÄâÁ¿Êý¾Ý¡£Í¼10¸ø³öÁËÄ£ÄâÁ¿ÊäÈëÄ£¿é½Ó¿ÚʾÒâͼ¡£
ͼ10 Ä£ÄâÁ¿ÊäÈë½ÓÏßÔÀíͼ
![]() ͼ10 Ä£ÄâÁ¿ÊäÈë½ÓÏßÔÀíͼ |
SM332Êä³ö0-10vµçѹÁ¬½Óµ½±äƵÆ÷Ö±½Ó¸ø¿ØÖÆÐźš£Í¼11¸ø³öÁËÄ£ÄâÁ¿Êä³öÄ£¿é½Ó¿ÚʾÒâͼ¡£
ͼ11 Ä£ÄâÁ¿Êä³ö½ÓÏßÔÀíͼ
![]() ͼ11 Ä£ÄâÁ¿Êä³ö½ÓÏßÔÀíͼ |
2£®ÏµÍ³µÄ¼à¿ØÓë¹ÜÀí
ϵͳ²ÉÓÃWINCC5.2¼à¿Ø×é̬Èí¼þÔÚÑлª¿Æ¼¼µÄ610H¹¤¿Ø»úÉÏʵÏÖ¼à¿ØÓë¹ÜÀí£¬ÎªÉú²úÓ밲ȫ´øÀ´¼«´óµÄ·½±ã¡£
¾¹ýÉè¼Æ£¬Õû¸ö¼à¿ØÏµÍ³ÌṩÁËÈçÏµĹ¦ÄÜ£º
£¨1£©ÔÚÏß×Ô¶¯¼àÊÓ
ϵͳ¿É¶Ô·ÏË®´¦Àí×°Öõĸ÷ÏîÒDZíÊý¾ÝʵʱµÄÔÚÏß¼àÊÓ£¬²¢ÇÒÉú¶¯Ö±¹ÛµÄ·´Ó¦ÔÚ¼à¿Ø½çÃæÉÏÃæ¡£ÏµÍ³µÄË¢ÐÂÊý¾ÝÊÇ1Ã룬ÀúÊ·µÄ±£´æ¼ä¸ôÊÇ2·ÖÖÓ¡£Í¼12Ϊ·ÏË®´¦Àíϵͳ¹¤ÒÕ¼à¿Ø½çÃæ¡£
ͼ12 ·ÏË®´¦Àíϵͳ¹¤ÒÕ¼à¿Ø½çÃæ
![]() ͼ12 ·ÏË®´¦Àíϵͳ¹¤ÒÕ¼à¿Ø½çÃæ |
£¨2£©ÔÚÏßÊÖ¶¯¿ØÖÆ
ϵͳ¿ÉÌṩÔÚÏßʵʱµÄ¶Ô²ÎÓë¿ØÖÆµÄ¸÷µç¶¯·§ÃźͱõÄÊÖ¶¯¿ØÖƲÙ×÷¡£µ±ÏµÍ³ÔËÐÐÖÐÐèÒª½øÐÐά»¤»òÖ´ÐÐÆäËü¿ØÖÆÊ±£¬¿ÉÒÔÔÚÏßʵʱµÄ¶Ô¸÷¸öÉ豸ÊÖ¶¯µÄµ¥¶À¿ØÖÆ£¬¶ø²»Ó°ÏìÆäËüÉ豸µÄÕý³£×Ô¶¯ÔËÐС£
£¨3£©¹¤ÒÕ²ÎÊýÔÚÏßʵʱÉ趨
ϵͳ¿ÉÒÔÌṩÔÚÏßµÄʵʱ²ÎÊýÐ޸쬵±ÔÚÔËÐйý³ÌÖз¢ÏÖ¹¤ÒÕÐèÒª¸Ä½ø»òÆäËüÎÊÌ⣬¿ÉÒÔÓɲÙ×÷Ô±ÔÚÏ߸ıäϵͳµÄ²ÎÊý£¬ÒÔʹϵͳ¹¤×÷ÔÚ×îÓŵĿØÖÆ×´Ì¬ÖУ¬Èçͼ13¡£
ͼ13 ¹¤ÒÕ²ÎÊýÉ趨
![]() ͼ13 ¹¤ÒÕ²ÎÊýÉ趨 |
£¨4£©¹ÊÕÏÕï¶ÏºÍ±¨¾¯
ϵͳ¿É¶ÔÒÔϹÊÕÏ×Ô¶¯Õï¶Ï£¬²¢·¢³öÔ¤·ÀÐԵı¨¾¯¡£
±¨¾¯¸ßÏÞ£ºÊµÊ±²ÎÊýÒ쳣ƫ´ó£¬´óÓÚÉ趨ֵ£¬ÊǸüà²âµã´¦Óڸ߱¨¾¯¡£
±¨¾¯µ×ÏÞ£ºÊµÊ±²ÎÊýÒ쳣ƫС£¬Ð¡ÓÚÉ趨ֵ£¬ÊǸüà²âµã´¦Óڵͱ¨¾¯¡£
±¨¾¯£ºµ±ÊµÊ±²ÎÊý³öÏÖÒ쳣ʱ£¬ÏàÓ¦µÄ¼à²âµãͨ¹ýÑÕÉ«µÄ±ä»¯£¬ÌáÐѲÙ×÷Ô±×¢Ò⣬½øÐÐÏà¹ØµÄ²Ù×÷£¬ÈôÐèÒª¿ÉÒÔÅäºÏÉùÒô±¨¾¯¡£
¹ÊÕϱ¨¾¯½çÃæÈçͼ14¡£
ͼ14 ¹ÊÕϱ¨¾¯½çÃæ
![]() ͼ14 ¹ÊÕϱ¨¾¯½çÃæ |
£¨5£©ÀûÓÃÀúÊ·ÇúÏß²éѯ·ÖÎöÔ¶³ÌÄ£ÄâÁ¿µÄÇé¿ö
ÀûÓÃÀúÊ·ÇúÏߣ¬¿ÉËæÊ±Õë¶Ô¸÷¸öÔËÐеãµÄÇé¿ö£¬½áºÏ±¾Ê±¼ä¸÷¼à²âµãµÄÊý¾Ý£¬·ÖÎöϵͳµÄÔËÐÐÇé¿ö£¬¾»Ë®Æ÷µÄÔËÐÐ״̬¡£
ÔËÐйý³ÌÖУ¬ÏµÍ³½«×Ô¶¯Éú³ÉÊý¾Ý±¨±í£¬²¢½«Êý¾Ý±¨±í±£´æÔÚÀúÊ·Êý¾Ý¿âÖУ¬ÒÔ±ãËæÊ±²éѯÀúÊ·¼Ç¼¡£Í¼15ËùʾΪÇ÷ÊÆÇúÏß½çÃæ¡£
ͼ15 Ç÷ÊÆÇúÏß½çÃæ
![]() ͼ15 Ç÷ÊÆÇúÏß½çÃæ |
£¨6£©±¨±íµÄ´òÓ¡
±¨±í´òÓ¡¿ÉÒÔ¸ù¾Ý²Ù×÷Ô±µÄÒªÇó£¬Éú³É·ûºÏÒªÇóµÄϵͳ±¨±í£¬²¢ÇÒ´òÓ¡¡£Ò²¿ÉÒÔÉ趨ÈÃϵͳ×Ô¶¯µÄ¸ù¾Ý¼ä¸ôµÄʱ¼äʵʱµÄ´òÓ¡±¨±í¡£Í¼16ËùʾΪ±¨±í´òÓ¡½çÃæ¡£
ͼ16 ±¨±í´òÓ¡½çÃæ
![]() ͼ16 ±¨±í´òÓ¡½çÃæ |
£¨7£©ÏµÍ³Ö¸±ê
ϵͳµÄÊý×ÖÁ¿ÊäÈëµãΪ227¸ö
ϵͳµÄÊý×ÖÁ¿Êä³öµãΪ125¸ö
ϵͳµÄÄ£ÄâÁ¿ÊäÈëµãΪ15¸öͨµÀ
ϵͳµÄÄ£ÄâÁ¿Êä³öµãΪ4¸öͨµÀ
ϵͳ¼à²âÊý¾ÝË¢ÐÂʱ¼äΪ1Ãë
ÀúÊ·Êý¾ÝµÄ±£´æ¼°±¨±íÏÔʾ£º¸ù¾ÝÓ²ÅÌ´æ´¢Æ÷µÄ´óСÀ´¾ö¶¨±£´æµÄʱ¼ä¡£±£´æµÄ¼ä¸ôΪ2·ÖÖÓ£¬³õ²½¹À¼Æ¿ÉÒÔÓÐЧ´æ´¢13Äê×óÓÒ¡£
3£®ÏîÄ¿ÁÁµã¼°ÄѵãʵÏÖ
£¨1£©WINCC¶¨Ê±Æ÷ÎÊÌâ
ÔÚ¶¨Ê±Æ÷µÄʹÓùý³ÌÖУ¬ÓÉÓÚÉ趨µÄ¶¨Ê±Ê±¼äÊÇÐèÒª¸ù¾Ýʵ¼ÊµÄ¹¤ÒÕÀ´µ÷ÕûµÄ£¬Îª´Ë²»ÄÜÔÚ¶¨Ê±Æ÷ÖÐʹÓó£Á¿¶¨Ê±Ê±¼ä¡£ÒªÐ½¨DB25Êý¾Ý¿é£¬½¨Á¢±äÁ¿µÄ²ÎÊýʱ¼äÑ¡ÔñTIMEÊý¾ÝÀàÐÍ£¬ËüÊÇÒ»¸ö32λµÄÊý¾Ý£¬T#1D_1H_1M_1S_1MS£¬Ç°ÃæÊÇÒ»¸ö±ê×¼µÄÀý×Ó£¬±íʾ¶¨Ê±Ê±¼äΪ1Ìì1Сʱ1·Ö 1Ãë1ºÁÃ롣ʹÓÿɱä²ÎÊýÊÇΪÁ˺ÍWINCCÖÐͨѶ£¬Ê¹µÃÏÖ³¡²Ù×÷Ô±¿ÉÒÔ¸ù¾Ýµ±Ç°Ë®ÖʵÈһϵÁб仯µ÷Õûʱ¼äÖµ£¬ÓÉÓÚÔÚWINCCÖÐûÓÐTIMEÕâ¸öÊý¾ÝÀàÐÍ£¬Ö»ÄÜÓÃDWORD32λÕûÐÍÀàÐÍÀ´²Ù×÷£¬Õâ¾ÍÉæ¼°µ½ÁËÁ½¸öÊý¾ÝÀàÐ͵Äת»»µÄÎÊÌâ¡£¸ù¾Ýʵ¼ÊÇé¿öËùµÃTIMEÖеÄ1s=1000£¨DWORDÐÍ£©¡£ÎªÁ˼õÉÙSTEP7ÖÐÊý¾ÝµÄ´¦ÀíÁ¿£¬ÔÚWINCCÖÐʹÓÃC½Å±¾¶ÔÊý¾Ý½øÐÐÁË´¦Àí¡£WINCCÖеÄʱ¼äÒÔ·ÖΪµ¥Î»£¬Òò´Ë 1M=1s£ª60=1000£ª60=60000£¨DWORDÐÍ£©¡£
£¨2£© Êý¾ÝÍøÉÏ·¢²¼Æ½Ì¨
±¾ÏîÄ¿ÖÐÉè¼ÆÁËϵͳÊý¾ÝµÄÍøÉÏ·¢²¼Æ½Ì¨£¬ÔÚÕâÀïÓÐÁ½ÖÖ·½°¸¿ÉÒÔ¿¼ÂÇ£¬Ò»ÊÇÀûÓÃÎ÷ÃÅ×Ó¹«Ë¾ÌṩµÄWINCC Web NavigatorÈí¼þ¿ª·¢ÍøÉϵÄÊý¾Ý´«ËÍϵͳ£»¶þÊÇÀûÓÃDelphiÈí¼þÀ´¿ª·¢ÍøÂçä¯ÀÀϵͳ¡£ÓÉÓÚÏîÄ¿¾·ÑÏÞÖÆ£¬ÎÒÃDzÉÈ¡Á˵ڶþÖÖ·½°¸¡£Í¨¹ýÕâÖÖ·½°¸£¬½çÃæµÄÉè¼Æ£¬ºÍ±¾µØ»¯ÏµÍ³µÄ¼¯³É¾Í¶¼ÕÆÎÕÔÚÉè¼ÆÕßÊÖÖУ¬Ê¹µÃ×îºóµÄϵͳÄܹý·ûºÏ¿Í»§µÄÒªÇó£¬ÈËÐÔ»¯£¬Ò×ÓÃÐÔ¶¼±È½Ï¸ß£¬¶ø¿ª·¢³É±¾Ò²ÔÚ¿ØÖÆÖ®ÖС£
£¨3£©WINCCÖж¯Ì¬±¨±íµÄÉè¼Æ
ÔÚʵ¼ÊÏîÄ¿ÖÐËäÈ»WINCCÌṩÁ˱äÁ¿Ç÷ÊÆÏÔʾ¡¢±¨±í¹¦ÄÜ£¬Âú×ãÁ˼òµ¥µÄ¹éµµÊý¾Ý·ÃÎÊÒªÇ󣬵«²»ÄÜÍê³É¸Ã·ÏË®´¦Àí¹¤³ÌÏîÄ¿Ìá³öµÄ¸´ÔÓÊý¾Ý´¦ÀíÒªÇó£¨È磺½øÐÐÓÐÌõ¼þµÄ²éѯºÍ´òÓ¡£¬ÈÎÒâʱ¼ä¡¢ÈÎÒâÇø¶ÎµÄ²éѯµÈ£©¡£Òò´Ë£¬ÔÚÉè¼Æ¹ý³ÌÖжԹ鵵Êý¾Ý¸´ÔÓ²éѯ¼¼Êõ½øÐÐÁËÑо¿¡£WINCCÊÇÒ»¸öÈ«Ãæ¿ª·ÅµÄ×é̬Èí¼þ£¬Ëü¿É·½±ãµØ¼¯³É±ê×¼WindowsÓ¦ÓõĶÔÏ󡢺¯ÊýºÍÎĵµ£»ÌṩÁË·ÃÎÊËùÓÐWINCC¹¦ÄܵÄAPI±à³Ì½Ó¿Ú£»¼¯³ÉÁËOLE/OCXºÍ ActiveX¶ÔÏó£»ËüÔÊÐíͨ¹ý±ê×¼½Ó¿Ú£¨±ê×¼SQLÊý¾Ý¿â£©·ÃÎʹ鵵Êý¾Ý¿â£»Í¨¹ýDDE¡¢OPC½Ó¿ÚÓëÆäËüWindows³ÌÐò½øÐÐÊý¾Ý½»»»¡£ÕâЩ¿ª·ÅÐÔΪ×ÔÐÐÀ©Õ¹ºÍ½øÒ»²½·á¸»WINCCÈí¼þµÄ¹¦ÄÜ¡¢½â¾ö¸Ã¹¤³ÌÎÊÌâÌṩÁË¿ÉÄÜ¡£ÔÚ±¾ÏîÄ¿ÖÐÓ¦ÓÃActiveX¼¼ÊõʵÏÖWINCC¹éµµÊý¾Ý¸´ÔÓ²éѯ½â¾ö¸Ã¹¤³ÌÎÊÌâÊÇ¿ÉÐеģº¸ù¾ÝÓû§¶Ô¿ØÖÆÏµÍ³ÓÐÌõ¼þ²éѯ¡¢´òÓ¡µÄÒªÇó£¬ÔËÓÃDelphiÉè¼ÆActiveX¿Ø¼þ£¬È»ºóÔÚWINCCÖе÷Óøÿؼþ£¬×îÖÕʵÏÖWINCC²»ÄÜÍê³ÉµÄ¸´Ôӹ鵵Êý¾Ý·ÃÎÊÈÎÎñ¡£
Îå¡¢½áÊøÓï
ϵͳÓÚ2004Äê10ÔÂͶÈëÔËÐУ¬Á½ÄêÀ´ÏµÍ³ÔËÐÐÁ¼ºÃ£¬Î´½øÐÐÈκÎάÐÞ£¬µç³§·ÏË®´ïµ½ÁËÁãÅÅ·Å£¬´ó´óÌá¸ßÁËË®µÄÀûÓÃÂÊ¡£
Áù¡¢Ó¦ÓÃÌå»á
ÔÚÏîÄ¿½øÐеĹý³ÌÖУ¬Î÷ÃÅ×ÓÔÚ¹¤¿ØÁìÓòÖа²È«¡¢¿É¿¿¡¢³ÉÊì¡¢¸ßЧµÄ²úÆ·¼°½â¾ö·½°¸ÎªÏîÄ¿µÄ˳Àû½øÐÐÌṩÁ˱£Ö¤ºÍ±£ÕÏ¡£Î÷ÃÅ×ÓµÄTIAÀíÄî¼°²úÆ·ÌØµã£¬×ÅÑÛÓÚÕû¸ö¹¤³§µÄ¿ØÖƺ͹ÜÀí£¬²ÉÓÃͳһµÄÊý¾Ý¹ÜÀí¡¢Í³Ò»µÄ±à³Ì×é̬ƽ̨¡¢Í³Ò»µÄͨѶ¹æ·¶ºÍÁé»îµÄ½á¹¹ÅäÖ㬴ÓÁíÒ»²àÃæ±£Ö¤ÁËÏîÄ¿µÄ˳ÀûÍê³É¡£
±¾ÏîĿʹÓÃÁËWINCC¼à¿ØÈí¼þ£¬ÓÉÓÚÈí¼þÓÅÔ½µÄ¿ª·ÅÐÔ£¬½â¾öÁËÏîÄ¿ÖÐµÄ¼à¿Ø·½ÃæµÄÄѵãÎÊÌ⣬ÈçWINCCÖж¯Ì¬±¨±íµÄÉè¼ÆµÈ¹¦ÄÜ¡£¶øÍ³Ò»µÄ¹ú¼Ê±ê×¼±à³ÌÓïÑÔ¼°ÏÖ³¡×ÜÏß¼¼ÊõµÄÓ¦Óã¬ÒÔ¼°ÏîÄ¿ÖÐÈíÓ²¼þÉè¼ÆµÄÄ£¿é»¯£¬¸üÌåÏÖÁ˱¾ÏµÍ³µÄ¿ÉÀ©Õ¹ÐÔÓë¿Éά»¤ÐÔ¡£
¸½£º²Î¿¼ÎÄÏ×
1 ФƼ£®»ðµç³§ÅÅ·Å·ÏË®µÄ´¦ÀíÓë»ØÓ㮽ËÕ»·¾³¿Æ¼¼£®1998£¨3£©£º18-19
2 STEP 7 V5.2 ±à³ÌÊֲᣮSIEMENS AG£®2002
3 S7-300¿É±à³ÌÐò¿ØÖÆÆ÷Ó²¼þºÍ°²×°ÊֲᣮSIEMENS AG£®2004
4 WINCC±à³ÌÖ¸ÄÏ£®SIEMENS AG£®1998
5 ÇóÊǿƼ¼£®Visual Basic 6.0Êý¾Ý¿â¿ª·¢¼¼ÊõÓ빤³Ìʵ¼ù£®ÈËÃñÓʵç³ö°æÉ磬2004





























