¶þÑõ»¯ÂÈÒòÆäÇ¿Ñõ»¯ÐÔ¼°ÆäËûһЩÓÅÁ¼ÐÔÄÜ£¬ÒÑÔÚÒûÓÃË®Ïû¶¾¡¢Ò½ÁÆÆ÷еÏû¶¾¡¢Ö½½¬Æ¯°×µÈÁìÓòµÃµ½¹ã·ºÓ¦Ó㬶øÔÚ¹¤Òµ·ÏË®´¦ÀíÉÏÒ²ÏÔʾÁ˺ÜÇ¿µÄÓÅÊÆ£¬Ô½À´Ô½Êܵ½ÖØÊÓ¡£ÔÚʪ·¨Ò±Á¶ÖеÄNaCN½þ³ö¹¤ÒÕ¡¢»úе¼Ó¹¤ÖÐÇ軯µç¶ÆµÈ¹ý³ÌÖлá²úÉúº¬Çè·ÏË®¡£ÓÉÓÚº¬Çè·ÏË®ÊôÓڸ߶¾ÐÔÎÞ»ú·ÏË®£¬¶ÔÉúÎïºÍ»·¾³¾ùÓнÏÇ¿µÄ¶¾º¦×÷Óã¬ÇÒÔÚËáÐÔÌõ¼þÏ»á²úÉú¾ç¶¾µÄÇâ·úËáÆøÌ壬ֱ½ÓÓÐÖÂÃüµÄΣº¦¡£Òò´Ë£¬¶Ôº¬Çè·ÏË®½øÐд¦Àíºó´ï±êÅÅ·Å»ò»ØÓÃÓÚÉú²ú¶¼¾ßÓÐÖØÒªµÄÏÖʵºÍÉç»áÒâÒå¡£
1¡¤º¬Çè·ÏË®´¦Àí¹¤ÒÕÌØµã
º¬Çè·ÏË®´¦Àí¹¤ÒÕ°üÀ¨¼îÐÔÂÈ»¯·¨¡¢Àë×Ó½»»»·¨¡¢µç½â·¨µÈ¶àÖÖ´¦Àí·½·¨¡£ÔÚ¹¤³Ìʵ¼ùÖУ¬²ÉÓý϶àµÄÊÇÁ½¼¶¼îÐÔÂÈ»¯·¨´¦Àí¹¤ÒÕ£¬¸Ã·½·¨Îȶ¨¡¢¿É¿¿£¬Çҳɱ¾½ÏµÍ£¬Ò×ÓÚ×Ô¿Ø¡£ÂÈ»¯¼Á¿É²ÉÓÃÒºÂÈ¡¢´ÎÂÈËáÄÆ¡¢¶þÑõ»¯ÂÈ¡¢Æ¯°×·ÛµÈ¡£¸ù¾Ý¾ÑéÊý¾Ý±È½Ï£¬¼¸ÖÖÂÈÑõ»¯¼ÁÏûºÄÁ¿Óë´¦ÀíЧ¹û¾ßÌå±È½Ï¼û±í1¡£
Óɱí1¿ÉµÃ³ö½áÂÛ£ºÒºÂÈÓÐЧÂȺ¬Á¿¸ß£¬µ«´¢´æºÍͶ¼ÓÉ豸¸´ÔÓ£¬°²È«ÐԽϵͣ»´ÎÂÈËáÄÆºÍƯ°×·ÛµÄÓÐЧÂȺ¬Á¿µÍ£¬Í¶¼ÓÁ¿´ó£¬²úÔüÁ¿´ó£¬ÇÒ´ÎÂÈËáÄÆÓÐЧÆÚ¶Ì£¬²»Ò×´¢´æ£»¶ø¶þÑõ»¯ÂÈÓÐЧÂȺ¬Á¿¸ß£¬¿ÉÏÖ³¡ÖƱ¸£¬ÔÁÏÒ×ÓÚ´¢´æ£¬Éú³ÉºÍͶ¼ÓÉ豸¿É×Ô¶¯¼ì²âºÍ×Ô¶¯Í¶¼Ó£¬²Ù×÷¼ò±ã£¬°²È«ÐԸߣ¬ÓÐÏÔÖøµÄÓÅÔ½ÐÔ¡£±¾ÎÄÌÖÂ۵ľÍÊǶþÑõ»¯ÂÈÔÚ¼îÐÔÌõ¼þ϶þ²½·¨´¦Àíº¬Çè·ÏË®µÄ¹¤ÒÕ¡£
2¡¤´¦Àí¹¤ÒÕÔÀí
¶þÑõ»¯ÂÈΪǿÑõ»¯¼Á£¬¶ÔÓÚÇ軯ÎïµÄÑõ»¯¹ý³Ì·ÖÁ½²½½øÐУ¬µÚÒ»²½ÔÚ¼îÐÔÌõ¼þÏ£¬Çè¸ùÀë×Ó£¨CN££©±»Ñõ»¯³ÉÑÇÂÈËáÑκÍÇèËáÑΣ»µÚ¶þ²½ÔÚÉÔÈõ¼îÐÔÌõ¼þÏ£¬Éú³ÉµÄÇèËáÑÎÔÚClO2Ñõ»¯×÷ÓÃÏ£¬½øÒ»²½Ë®½â£¬·Ö½â³É¶þÑõ»¯Ì¼ºÍµªÆø¡£·´Ó¦Ê½ÈçÏ£º
2ClO2£«CN££«H2O¡úCNO££«2ClO2£«2H£«£»
2CNO££«H2O¡ú2CO2¡ü£«N2¡ü£«OH££»
3¡¤´¦Àí¹¤ÒÕÁ÷³Ì
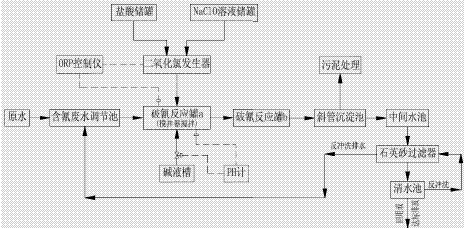
ijµç¶ÆÉú²úÏßÅŷź¬Çè·ÏË®£¬·ÏË®Á¿3m3/h£¬CN£30mg/L£¬²ÉÓöþ¶Îʽ¼îÐÔÂÈ»¯·¨£¬¾ßÌ幤ÒÕÉè¼ÆÁ÷³Ì¼ûͼ1¡£
ͼ1³ýÇ蹤ÒÕÁ÷³Ìͼ
4¡¤¸÷´¦Àíµ¥Ôª¹¤ÒÕÉè¼Æ²ÎÊý
£¨1£©º¬Çè·ÏË®µ÷½Ú³Ø£ºÓÐЧÈÝ»ý12m3£¬Í£Áôʱ¼ä4h¡£
£¨2£©¶þÑõ»¯ÂÈ·¢ÉúÆ÷£º·´Ó¦Ò©¼Á¸ºÑ¹×ÔÎü½øÈë¶þÑõ»¯ÂÈ·¢ÉúÆ÷£¬Í¨¹ý×Ô¶¯¼ÓÒ©×°ÖÃͶ¼Óµ½ÆÆÇè·´Ó¦¹Þa£¬ClO2Ͷҩ±ÈÀíÂÛÉϦѣ¨ClO2/CN££©£½1.04£¬¶øÊµ¼ÊÖжàÖÖ¸±·´Ó¦¸ÉÈÅ£¬Ôì³ÉClO2ÏûºÄÁ¿Ôö¼Ó£¬ÎªÈ·±£·ÏË®´¦Àíºó£ÛCN££Ý£¼0.5mg/L£¬Êµ¼ÊClO2Ͷҩ±È¦Ñ£¨ClO2/CN££©²ÉÓÃ4¡£
£¨3£©ÆÆÇè·´Ó¦¹Þa£º²ÉÓÃϽøË®ÉϳöË®·½Ê½£¬ÓÐЧÈÝ»ý1.25m3£¬Í£Áôʱ¼ä25min¡£·´Ó¦¹ÞÉè½Á°èÆ÷£¬½ÇËÙ¶ÈΪ166rpm£¬³ö¿ÚλÖÃÉèORPµç¼«¡¢PH¼ÆÌ½Í·£¬¿ØÖƼîÒººÍ¶þÑõ»¯ÂÈͶ¼Ó¡£
£¨4£©ÆÆÇè·´Ó¦¹Þb£ºÓÐЧÈÝ»ý1.25m3£¬Í£Áôʱ¼ä25min£¬ÖмäÉè¸ô°å£¬°åµ×ÉèÖõ¼Á÷Ë®¿Ú£¬É϶˽øË®É϶˳öË®¡£³ö¿Ú´¦ÉèÖÃORPµç¼«¡¢PH¼ÆÌ½Í·¡£Ë®Á÷ËÙ¶ÈСÓÚ0.1m/s¡£
£¨5£©Ð±¹Ü³Áµí³Ø£º±íÃæ¸ººÉ2m3£¨/m2¡¤h£©£¬ÓÐЧÈÝ»ý5.7m3£¬Í£Áôʱ¼ä1.9h£¬»ìÄý·´Ó¦¶ÎͶ¼ÓPAM»ìÄý¼Á£¬Í¶¼ÓÁ¿²ÉÓÃ2mg/L¡£
£¨6£©Ê¯Ó¢É°¹ýÂËÆ÷£ºÇ¿ÖÆÂËËÙ£º16m/h£»×°ÌîÂËÁÏʯӢɰ£ºd0.6¡«0.8£¨K80£¼1.25£©£»¹¤×÷ÖÜÆÚ£º12¡«24h£»·´³åÇ¿¶È£º24¡«48m/h£»·´³åÀúʱ£º6¡«8min¡£
£¨7£©ÇåË®³Ø£¬ÓÐЧÈÝ»ý15m3£¬Í£Áôʱ¼ä5h¡£ÔÚÅÅË®¿Ú´¦ÉèÖÃÓàÂȼơ£
5¡¤¹¤ÒÕ×Ô¿ØÔËÐвÎÊý
±¾¹¤ÒÕ²ÉÓÃ×Ô¶¯¿ØÖÆÏµÍ³£¬¾ßÌå×Կصãλ¼°¿ØÖƲÎÊýÈçÏ£º
£¨1£©ORPµç¼«¿ØÖÆÒÇ£¬Í¨¹ýÆÆÇè·´Ó¦¹Þµç¼«µçλ¿ØÖƶþÑõ»¯ÂÈ·¢ÉúÆ÷ͶҩÁ¿£¬ÆäÖÐÆÆÇè·´Ó¦¹ÞaµÄORPÖµ±£³ÖÔÚ300¡«330£¬ÆÆÇè·´Ó¦¹ÞbµÄORPÖµ±£³ÖÔÚ600¡«650¡£
£¨2£©PH¼ÆÓë¼îÒº³Ø³öË®µç¶¯·§Á¬½Ó£¬¿ØÖÆÆÆÇè·´Ó¦¹Þa£¬bµÄpHÖµ¡£¸ù¾Ý³¤ÆÚʵ¼ù¾Ñé×Ü½á£¬ÆÆÇè·´Ó¦×î¼ÑpHÖµ¿ØÖÆ·¶Î§Ó¦¸ÃΪ£ºÆÆÇè·´Ó¦¹ÞaµÄpHÖµ±£³ÖÔÚ11¡«13£»ÆÆÇè·´Ó¦¹ÞbµÄpHÖµ±£³ÖÔÚ8¡«9¡£
£¨3£©ÓàÂȼÆÉèÔÚÇåË®³Ø³ö¿Ú´¦£¬ÓàÂÈÁ¿¿ÉÒÔ·´Ó³³ö¹¤ÒÕ¹ý³ÌÖÐÇ軯Îï±»Ñõ»¯³Ì¶È£¬Í¨¹ý¾Ñé×ܽᣬÓàÂÈ¿ØÖÆÔÚ3¡«6ppm×óÓÒ£¬CN£Å¨¶ÈÒ»°ãÀ´Ëµ¶¼¿ÉÒÔ¿ØÖÆÔÚ0.5mg/LÒÔÏ¡£
6¡¤Êµ¼ÊÔËÐÐЧ¹û
¸ÃÌ×ϵͳЧ¹ûÎȶ¨£¬³öË®CN£º¬Á¿ÔÚ0.15¡«0.3mg/L£¬Êµ¼ùÖ¤Ã÷£¬±£Ö¤ÆÆÇè¹ý³ÌÖеÄpHÖµÊÇ´ïµ½´¦ÀíЧ¹ûµÄ¹Ø¼üÒòËØ£»³öË®ÓàÂȼà²âÔòÊDZ£Ö¤ÓÐЧÂÈͶ¼ÓµÄ¹Ø¼ü£»ÔÚÕâÁ½µãÒòËØ¶¼Ñϸñ¿ØÖÆÊ±£¬ÔË®ÖÐCN£º¬Á¿·¢ÉúÒ»µã²¨¶¯£¬Ò²²»Ó°Ïì³öˮЧ¹ûµÄÎȶ¨¡£¡£
7¡¤½áÂÛ
£¨1£©¶þÑõ»¯ÂÈÑõ»¯·¨ÊÇÒ»ÖÖÓÐЧµÄÈ¥³ýË®ÖиßŨ¶ÈÇ軯ÎïµÄ´¦Àí¹¤ÒÕ¡£
£¨2£©¶ÔÇ軯ÎïŨ¶È£¨ÒÔCN£¼Æ£©ÔÚ100¡«300mg/LµÄ·ÏË®£¬µ±pH£½11.2¡«12.6£¬ClO2/CN££½2.28¡«5.92ʱ£¬È¥³ýÂÊ´óÓÚ98%£¬²¢ÇÒ´¦ÀíЧ¹ûÎȶ¨¡£
£¨3£©ÔË®ÖÐÇ軯ÎïŨ¶ÈÔ½¸ß£¬´ïµ½Í¬Ò»È¥³ýÂÊʱËùÐèµÄClO2/CN£Ô½µÍ¡£
£¨4£©pHÖµ¶Ô¶þÑõ»¯ÂÈÑõ»¯³ýÇèµÄÈ¥³ýÂʾßÓÐÃ÷ÏÔÓ°Ï죬ËáÐÔÌõ¼þÏ£¬¶þÑõ»¯ÂȶÔÇ軯ÎïÎÞÈ¥³ý×÷Óã»Èõ¼îÐÔÌõ¼þÏ£¬Ñõ»¯ËÙÂʽÏÂý£¬ÐèÑÓ³¤½Ó´¥Ê±¼ä²ÅÄÜÈ¡µÃ½Ï¸ßµÄÈ¥³ýÂÊ£»µ±ÔÚpH£¾11µÄÇ¿¼îÐÔÌõ¼þÏ£¬30minµÄ½Ó´¥Ê±¼äÈ¥³ýÂʼ´¿É´ï96%ÒÔÉÏ¡£
£¨5£©¶þÑõ»¯ÂÈ´¦Àíϵͳ¹¤ÒÕ¼òµ¥£¬²Ù×÷°²È«·½±ã£¬×Ô¶¯»¯³Ì¶È¸ß¡£À´Ô´£º¹ãÖÝÓîÇç»·¾³¹ËÎʹ¤³ÌÓÐÏÞ¹«Ë¾














