º¬ÖؽðÊôÀë×Ó·ÏË®´ó¶àÀ´×Ô¿óʯ²ÉÑ¡¡¢ÓÐɫұÁ¶¡¢µç¶Æ¡¢»úÐµÖÆÔìµÈÐÐÒµ,¸ÃÀà·ÏË®¶Ô»·¾³µÄΣº¦ÒѾ²»Ðè׸Êö, ´¦Àí´ËÀà·ÏˮĿǰ³£Ó÷½·¨Ö÷ÒªÓл¯Ñ§·¨(»¯Ñ§³Áµí·¨¡¢µç½â·¨µÈ)¡¢ÎïÀí·¨(Àë×Ó½»»»Ê÷Ö¬Îü¸½·¨¡¢Ä¤·ÖÀë·¨µÈ)¡¢ÉúÎï·¨¡£Õ⼸ÖÖ·½·¨ÔÚ´¦ÀíÖØ½ðÊô·ÏË®·½Ãæ¾ù¸÷ÓÐÓÅȱ¡£Ä¿Ç°´ó¶àÆóÒµÔÚÖÎÀíÖØ½ðÊô·Ïˮʱ½ö½öÂú×ãÓÚ´ï±êÅÅ·ÅÕâÒ»»ù±¾ÒªÇó, ºöÊÓÁ˱ä·ÏΪ±¦Ïò»·¾³ÒªÐ§Òæ·½ÃæµÄÑо¿,Ôڴ˽ö¾ÍXÐÍÑôÀë×Ó½»»»Ê÷Ö¬ÔÚº¬ÖؽðÊô·ÏË®´¦Àí·½ÃæµÄÓ¦ÓÃÓ봫ͳ»¯Ñ§³Áµí·¨×öÒ»¸ö·ÖÎö±È½Ï¡£
1 ÎÛȾԴ»ù±¾Çé¿ö
ÒÔÄÏ·½Ä³Ò»ÓÐɫұÁ¶ÖÐÐÍÆóҵΪÀý,ÆäÉú²úÔÁÏΪÁò»¯½ðÊô¿ó,Ö÷ÒªÉú²ú¹¤ÒÕΪ»ð·¨±ºÉÕ+ʪ·¨Ò±Á¶+Î²ÆøÖÆËá¡£º¬ÖؽðÊôµÄ·ÏË®Ö÷ÒªÀ´×Ôʪ·¨Ò±Á¶¹¤ÒÕ¹ý³Ì¡£·ÏË®ÈÕ²úÉúÁ¿Îª800m3/d,·ÏË®Ö÷Òª³É·Ö·ÖÎö¼û±í1¡£
2 ÖÎÀíÄ¿±ê
·ÏË®´¦Àíºó±ØÐë·ûºÏ¡¶ÎÛË® ×ÛºÏÅŷűê×¼¡ªGB8978-1996¡·µÄÅŷűê×¼,¼û±í2¡£
3 »¯Ñ§³Áµí·¨¹¤ÒÕ
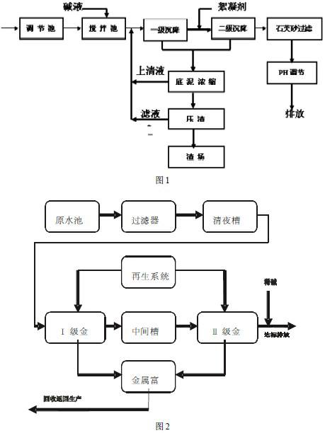
3.1 ¶ÔÉÏÊöµÄ·ÏË®´¦ÀíÔÓõĻ¯Ñ§³Áµí·¨´¦Àí¹¤ÒÕÁ÷³ÌÈçͼ1
·ÏË®½øÈëµ÷½Ú³Øºó±ÃÈë½Á°è³ØÓë¼ÓÈëµÄ¼îÒº(ÇâÑõ»¯ÄÆ)ÔÚ½Á°èÆ÷µÄ³ä·Ö½Á°èÏÂ,»ìºÏ¾ùÔÈ·¢ÉúÐõÄý·´Ó¦,ÐγÉÐõÌåµÄ·ÏË®×ÔÁ÷½øÈëÒ»¼¶³Á½µ³Ø,Ò»¼¶³Á½µ³ØÉÏÇåÒº×ÔÁ÷½øÈë¶þ¼¶³Á½µ³ØÔٴγÁ½µ,ÔÚ¶þ¼¶³Á½µÇ°¼ÓÈëÌúÑÎÐõÄý¼Á(ÁòËáÑÇÌú) ,¶þ¼¶³Á½µ³ØÉÏÇåÒº½øÈëPHµ÷½Ú³Ø»Øµ÷ÖÁÖÐÐÔ¡¢´ï±êÅÅ·Å¡£Ò»¼¶¡¢¶þ¼¶³Á½µ³Øµ×Äà½øÈëµ×ÄàŨËõ³Ø½øÐÐŨËõ,ÓÐЧ¼õÉÙѹÂË»ú¸ººÉ,ŨËõºóÉÏÇåÒº·µ»Ø½Á°è³Ø,µ×Äà½øÈëѹÔü»úÖÆÔü,ÂËÒº·µ»Ø½Á°è³Ø,·ÏÔüÔËÖÁÔü³¡¶Ñ·Å¡£
3.2 ´æÔÚÎÊÌâ
ͨ¹ýÉÏÊö¹¤ÒÕ´¦ÀíºóÖØ½ðÊô·ÏË®»ù±¾ÄÜʵÏÖ´ï±êÅÅ·Å,µ«ÊÇÓÉÓÚ¹¤ÒÕÁ÷³Ì½Ï³¤,Ô±¹¤ÀͶ¯Ç¿¶È½Ï´ó,´¦Àí·ÏË®µÄµ¥Î»³É±¾¸ß(Ô¼2.0Ôª/m3) ,Éú²úÏÖ³¡½ÏΪ°¹Ôà¡¢ÁèÂÒ,ÿÌì²úÉúÔ¼5tº¬ÖؽðÊô·ÏÔü,´øÀ´Á˶þ´ÎÎÛȾ,·ÏÔüÖеÄÓм۽ðÊôÎÞ·¨µÃµ½ÓÐЧ»ØÊÕ,ÿÄê·ÏË®´¦Àí³É±¾4 8 ÍòÔª¡£
4 Àë×Ó½»»»Ê÷Ö¬Îü¸½¹¤ÒÕ
Õë¶Ô»¯Ñ§³Áµí·¨µÄȱµã,ͨ¹ý±È½ÏÑо¿,²ÉÓÃÀë×Ó½»»»Ê÷Ö¬Îü¸½·¨Ìæ´úÔÓл¯Ñ§³Áµí¹¤ÒÕ¡£Í¨¹ý´óÁ¿ÊµÑéɸѡ³öxÐÍÑôÀë×Ó½»»»Ê÷Ö¬×÷ΪÀë×Ó½»»»Ê÷Ö¬Îü¸½·¨µÄÊ×Ñ¡Ê÷Ö¬¡£
4.1 x ÐÍÑôÀë×ÓÊ÷Ö¬ÌØÐÔ:
¢Ù¶Ô¶þ¼Û½ðÊôÀë×Ó¾ßÓнÏÇ¿µÄÑ¡ÔñÐÔ,ʵÑéµÃ³öÆäÑ¡ÔñÐÔÓÉÇ¿µ½Èõ˳ÐòΪ:Hg2+>Cd2+>Pb 2+>Co2+>Cu2+>Ni 2+>Zn 2+>Fe2+>Ca 2+>Mg2+,¶ÔÒ»¼Û½ðÊôÀë×ÓÔò¼¸ºõûÓÐÎü¸½ÐÔ¡£
¢ÚÎü¸½ÄÜÁ¦Ç¿(50kg/m3) ¡£
¢Û²»Ò×Öж¾,Ò×ÔÙÉú,Ç¿¶È¸ß¡¢²»ÒׯÆËð¡£
4.2 Àë×Ó½»»»Ê÷Ö¬Îü¸½¹¤ÒÕ
¸ù¾ÝxÐÍÑôÀë×ÓÊ÷Ö¬µÄÌØÐÔÉè¼Æ¹¤ÒÕÁ÷³ÌÈçͼ2¡£
·ÏË®½øÈëÔË®³Øºóµ÷½ÚË®ÖÊË®Á¿,PHÖµ5¡« 6,È»ºóͨ¹ý±Ã´òÈë¹ýÂËÆ÷ÖÐ,½ØÁô·ÏË®ÖеÄÉÙÁ¿Ðü¸¡ÎïÖÊ,ÒÔÃâ½øÈëºóÐø½ðÊô»ØÊÕ´²¶ÂÈû,Ó°ÏìÊ÷Ö¬Îü¸½ºÍ½»»»¡£
¹ýÂËÆ÷µÄ³öË®½øÈëÇåÒº²Û,È»ºóÓñôòÈë½ðÊô»ØÊÕ´²,½ðÊô»ØÊÕ´²²ÉÓÃÁ½¼¶´®Áª,¾¡¿ÉÄÜÎü¸½»ØÊÕÆäÖеÄÍ¡¢Äø¡¢îܵÈÀë×Ó,ʹ³öË®´ï±ê¡£½ðÊô»ØÊÕ´²ÄÚ×°ÓÐxÐÍÊ÷Ö¬¡£ÔÚÒ»¶¨µÄPH(5 ¡« 6 )Ìõ¼þ϶ÔÍ¡¢îÜ¡¢ÄøÓкܺõÄÎü¸½½»»»ÄÜÁ¦¡£·ÏË®´Ó¢ñ¼¶½ðÊô»ØÊÕ´²Éϲ¿½øÈë,Í¡¢îÜ¡¢ÄøµÈÖØ½ðÊôÀë×Ó¶¼±»Ê÷Ö¬Îü¸½½»»»,±»Ê÷Ö¬Îü¸½½»»»ºóµÄ·ÏË®´Ó½ðÊô»ØÊÕ´²µ×²¿Åųö½øÈëÖмä²Û¡£ÎªÁ˽øÒ»²½½µµÍÍ¡¢îÜ¡¢ÄøµÄ³öˮŨ¶È,Öмä²Û³öË®ÓñôòÈë¢ò¼¶½ðÊô»ØÊÕ´²,¼ÌÐøÎü¸½ÍîÜ¡¢ÄøÀë×Ó,µ±»ØÊÕ´²ÄÚÊ÷Ö¬Îü¸½±¥ºÍºó,Ôò½øÐÐÔÙÉú¡£
ÔÙÉúÒº²ÉÓÃ10%µÄÏ¡ÁòËá,½«Ê÷Ö¬ÖÐÎü¸½µÄîÜ¡¢Äø¡¢ÍÒÔÁòËáîÜ¡¢ÁòËáÄø¡¢ÁòËá͵ÄÐÎʽ½âÎü³öÀ´¡£Ïà¶ÔÓÚ·ÏË®ÔÒº,½âÎüÏÂÀ´µÄÁòËáîÜ¡¢ÁòËáÄø¡¢ÁòËáÍŨ¶È´ó´óÌá¸ß, ´ïµ½5 ¡« 1 0 g/L, »ØÓÃÓÚÉú²ú¹¤¶Î¡£È»ºóÓÃ5%µÄNaOH½øÐÐÔÙÉú,»Ö¸´Ê÷Ö¬µÄ½»»»ÄÜÁ¦ºó½øÈëµÚ¶þÖÜÆÚµÄÔËÐС£ÔÙÉú¹ý³Ì²úÉúµÄ·ÏË®·µ»ØÔË®³Ø¡£
¾¹ý¶þ¼¶½ðÊô»ØÊÕ´²³öˮ͡¢Äø¡¢îܵȽðÊôÀë×Ó´ï±ê,µ÷½ÚPHÖÁ6¡« 9ºóÍâÅÅ¡£
4.3 Àë×Ó½»»»Ê÷Ö¬Îü¸½·¨Óŵã:
¢Ù´¦Àíºó³öˮˮÖÊÎȶ¨´ï±ê,¿É¿ØÐÔÇ¿¡£
¢ÚÓм۽ðÊôµÃµ½ÓÐЧ»ØÊÕ,¾ßÓÐÏÔÖøµÄ¾¼ÃÐ§ÒæºÍ»·¾³Ð§Òæ¡£
¢ÛÎÞº¬ÖؽðÊô·ÏÔü²úÉú,²»Ðγɶþ´ÎÎÛȾ¡£
¢ÜÔ±¹¤ÀͶ¯Ç¿¶È´ó´ó½µµÍ,Éú²ú×÷ÒµÏÖ³¡»·¾³´óΪ¸Ä¹Û¡£
¢Ý·ÏË®µ¥Î»´¦Àí³É±¾½Ï»¯Ñ§³Áµí·¨¸üΪ¾¼Ã(1.2 Ôª/m3) ¡£
4.4 Ê÷Ö¬Îü¸½¹¤ÒÕ¾¼ÃÐ§Òæ·ÖÎö:
¢Ù¹Ì¶¨Í¶×Ê:Àë×Ó½»»»Ê÷Ö¬Îü¸½ÏµÍ³Ò»Ì×,´¦ÀíÄÜÁ¦:8 0 0m3/d ,×ÜÔì¼Û:2 8 0 ÍòÔª
¢ÚÄêÔËÐзÑÓÃ: 2 8.8ÍòÔª/Äê
¢ÛÄê½ðÊô»ØÊÕÁ¿Îª:
îÜ: 5 0 g /m3¡Á8 0 0m3/d¡Á3 0 0 d/Äê¡Á1 0-6g/t = 1 2 t/Äê
Äø: 5 g /m3¡Á8 0 0m3/d¡Á3 0 0 d/Äê¡Á1 0-6 g/t = 1.2 t/Äê
¢Ü°´Ä¿Ç°Êг¡¼Û¸ñ¼ÆËã¼ÛֵΪ:
îÜ: 1 2 t /Äê¡Á2 5ÍòÔª/t =3 0 0ÍòÔª/Äê
Äø: 1.2 t/Äê¡Á1 5 ÍòÔª/t = 1 8 ÍòÔª/Äê
¹²¼Æ:318ÍòÔª/Äê,È¥³ýÉú²ú³É±¾200Íò/Äê,ÿÄêÐÂÔöÐ§Òæ118ÍòÔª
¢ÝÓëÔÓÐË®´¦ÀíϵͳÏà±È,ÿÄê½ÚÔ¼ÔËÐгɱ¾Îª: 1 9.2ÍòÔª/Äê
¢ÞÄêÊÕÒæÎª: 1 1 8 ÍòÔª/Äê+ 1 9.2ÍòÔª/Äê- 2 8.8ÍòÔª/Äê= 1 0 8.4ÍòÔª/Äê
¢ß»ØÊÕÆÚÏÞ:28 0ÍòÔª¡Â1 0 8.4ÍòÔª/Äê= 2.5 8 Äê¡£
5 »¯Ñ§·¨ÓëÀë×Ó½»»»Ê÷Ö¬Îü¸½·¨±È½Ï
5.1 ´¦Àíºó³öˮˮÖʶԱȼû±í3
5.2 Ͷ×ʼ°¾¼ÃÐ§ÒæµÈ×ۺϱȽϼû±í4
6 ½áÓï
ͨ¹ýÁ½ÖÖ²»Í¬¹¤ÒÕ´¦ÀíÖØ½ðÊô·ÏˮЧ¹ûÀ´¿´,ËäÈ»³öˮˮÖʾù¿É´ï±ê,µ«ÊDzúÉúµÄ¾¼ÃÐ§ÒæºÍÉç»áÐ§ÒæÈ´ÊÇÏàÈ¥ÉõÔ¶,»¯Ñ§³Áµí·¨¾ßÓмòµ¥Ò×ÕÆÎÕ,Ͷ×ʶî¶ÈÏà¶Ô½ÏµÍµÄÌØµã,µ«ÊÇÈ´²»¿É±ÜÃâ²úÉú³Áµí·ÏÔü,ÓмÛÖØ½ðÊô½øÈë·ÏÔü´øÀ´Á˶þ´ÎÎÛȾ,×ÊÔ´µÃ²»µ½³ä·Ö»ØÊÕÀûÓÃ,ÇÒ·ÏË®´¦Àíµ¥Î»³É±¾½Ï¸ß,ÈËÔ±ÀͶ¯Ç¿¶È´ó;Àë×Ó½»»»Ê÷Ö¬Îü¸½·¨ËäȻһ´ÎÐÔͶ×ÊÉÔ´ó,µ«ÊǼ¸ºõ²»²úÉú·ÏÔü,Óм۽ðÊô¿ÉÒÔ³ä·ÖµÃÒÔ»ØÊÕÀûÓÃ,ÓÈÆäÊÇÔÚ¶Ô¾ßÓнϸ߾¼Ã»ØÊÕ¼ÛÖµµÄÖØ½ðÊô·ÏË®´¦Àí·½Ãæ¾ßÓйãÀ«µÄÓ¦ÓÃǰ¾°,Æä´øÀ´µÄÉç»áЧӦÓë¾¼ÃÐ§Òæ¶¼ÖµµÃÎÒÃǼÓÒÔÉîÈëÑо¿¡£














