¿ÅÁ£ÎÛÄ༼Êõ¾ßÓÐÊ£ÓàÎÛÄàÅÅ·ÅÁ¿ÉÙ£¬¶ÔÎÛÄà³Á½µÏµÍ³ÒªÇóµÍ£¬¿ÉÔÚ¸ßÈÝ»ý¸ººÉϽµ½â¸ßŨ¶ÈÓлú·ÏË®£¬ËùÐèÕ¼µØÃæ»ýСµÈÌØµã£¬Òò¶øÔÚÎÛË®´¦Àí¹¤ÒÕÖÐÊܵ½ÆÕ±é¹Ø×¢.ÆäÖУ¬ºÃÑõ¿ÅÁ£ÎÛÄ༼ÊõÒ»·½ÃæÓÉÓÚÄܲúÉú²»Ò×·¢ÉúÎÛÄàÅòÕÍ¡¢¿¹³å»÷ÄÜÁ¦Ç¿¡¢ÄܳÐÊܸßÓлú¸ººÉÇÒ¼¯²»Í¬ÐÔÖʵÄ΢ÉúÎïÓÚÒ»ÌåµÄºÃÑõ¿ÅÁ£ÎÛÄࣻÁíÒ»·½Ãæ¿Ë·þÁËÑáÑõ¿ÅÁ£ÎÛÄ༼Êõ½Ï¸ßµÄÔËÐÐζȡ¢½Ï³¤µÄÆô¶¯ÆÚ¡¢²»¿ÉÈ¥³ýµªºÍÁ׵ȼ¼ÊõȱÏÝ£¬ÒѳÉΪÎÛË®ÉúÎï¼¼ÊõÁìÓòÑо¿µÄÐÂÈȵã.
½üÄêÀ´£¬¹úÄÚÍâÐí¶àѧÕßÑо¿±íÃ÷£¬·´Ó¦Æ÷½á¹¹¡¢³Áµíʱ¼ä¡¢ÔËת¸ººÉ¡¢½ÓÖÖÎÛÄàÖÖÀàµÄ²»Í¬¶Ô¿ÅÁ£ÎÛÄàÐγÉÓв»Í¬³Ì¶ÈµÄÓ°Ïì.²¿·ÖÑо¿Ò²·¢ÏÖ(Jiangetal.,2003£»Lietal.,2009)£¬Ca2+¡¢Mg2+²»½öÊÇÑáÑõ¿ÅÁ£ÎÛÄàÖеÄÖØÒª×é·Ö£¬¶øÇÒÓë½ÓÖÖÆÕͨ»îÐÔÎÛÄàÏà±È£¬Ca2+¡¢Mg2+µÄͶ¼Ó»áÓ°ÏìÑáÑõ¿ÅÁ£ÎÛÄàµÄÎïÀíºÍÉúÎïÌØÐÔ.ÓÐÎÄÏ×Ö¸³ö(Ф±¾ÒæµÈ£¬2002£»ÀîÖ¾½¡µÈ£¬2011)£¬Ca2+¶Ô΢ÉúÎïÄý¾Û×÷ÓòúÉúÓ°Ï죬Ìí¼ÓCa2+ÐγɵÄÑáÑõ¿ÅÁ£ÎÛÄà³Á½µÐÔÄܺ㬲¢¿É¼Ó¿ì·´Ó¦Æ÷µÄÆô¶¯.Mg2+»áÓ°Ïì¸ßÎÂÑáÑõÎÛÄàµÄ΢ÉúÎïÌØÕ÷£¬¼´Mg2+»áÓ°ÏìÎÛÄàÖи÷ÖÖ΢ÉúÎïµÄÏà¶ÔÊýÁ¿£¬¸Ä±äÆäÖеÄÓÅÊÆ¾ú.
È»¶øÓÉÓÚºÃÑõ¿ÅÁ£ÎÛÄàÐγɹý³ÌµÄ¸´ÔÓÐÔ£¬ÓйØCa2+¡¢Mg2+¶ÔºÃÑõÎÛÄà¿ÅÁ£»¯µÄÓ°Ïì»úÖÆÑо¿±¨µÀ½ÏÉÙ.Òò´Ë£¬±¾ÊÔÑéͨ¹ý¶ÔºÃÑõ¿ÅÁ£ÅàÑø¹ý³ÌÖÐÎÛÄàÐÎ̬½á¹¹±ä»¯¡¢ÐÔÄܱ仯µÈ·½ÃæµÄ¶Ô±ÈÑо¿£¬À´Ì½ÌÖÌí¼ÓCa2+¡¢Mg2+ÔÚºÃÑõÎÛÄà¿ÅÁ£»¯½ø³ÌÖеÄ×÷Óü°Æä»úÀí£¬ÒÔÆÚΪºÃÑõÎÛÄà¿ìËÙ¿ÅÁ£»¯Ñо¿ÌṩÓÐÒæµÄ²Î¿¼.
2²ÄÁÏÓë·½·¨
2.1ÔˮˮÖÊÓë½ÓÖÖÎÛÄà
ÊÔÑéÓÃˮΪºÏ·ÊÊÐij¸ßУÉú»îÎÛË®£¬Ë®ÖʲÎÊý¼û±í1.

ÊÔÑé½ÓÖÖµÄÐõ×´»îÐÔÎÛÄàÈ¡×ԺϷÊÊÐÍûÌÁÎÛË®´¦Àí³§¶þ³Á³Ø»ØÁ÷ÎÛÄ࣬ÆäÎÛÄàŨ¶È(MLSS)Ϊ2896mg¡¤L-1£¬ÎÛÄàÈÝ»ýÖ¸Êý(SVI)Ϊ101mg¡¤L-1.¸÷·´Ó¦Æ÷ÎÛÄàÅàÑø·½Ê½¼û±í2.
±í2ºÃÑõ¿ÅÁ£ÎÛÄàÅàÑø·½Ê½

2.2ÊÔÑé×°ÖÃÓëÔËÐз½·¨
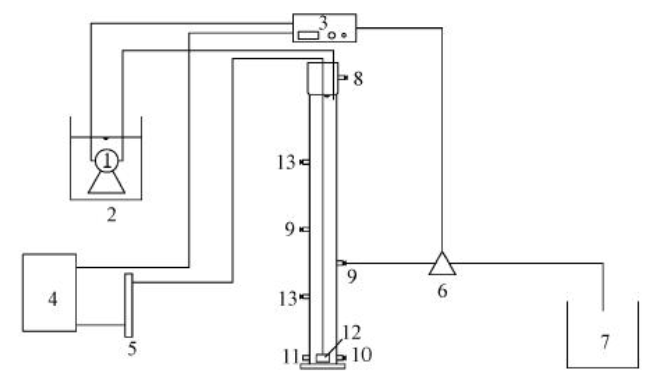
±¾ÊÔÑéΪƽÐÐÊÔÑ飬²ÉÓÃ3×éÔ²ÖùÐÎSBR·´Ó¦Æ÷(R1¡¢R2¡¢R3£¬Í¼1)£¬·´Ó¦Æ÷ÄÚ¾¶¾ùΪ7cm£¬¸ßΪ120cm£¬ÓÐЧÈÝ»ýΪ4L.²ÉÓÃճɰ¿é΢¿×ÆØÆøÆ÷ºÍ¿ÕÆøÑ¹Ëõ»úÀ´¹©Æø£¬Í¨¹ý²£Á§×ª×ÓÁ÷Á¿¼Æ¿ØÖÆÆØÆøÁ¿.ÊÔÑéÔÚ³£ÎÂÏÂÔËÐУ¬Í¬Ê±¶¨ÆÚ²â¶¨·´Ó¦Æ÷ÄÚpHÖµ£¬²¢µ÷½ÚʹÆäά³ÖÔÚ6.5¡«7.5·¶Î§ÄÚ.SBR·´Ó¦Æ÷µÄÔËÐпØÖƲÎÊý¼û±í3.
±í1ºÏ·ÊÊÐij¸ßУÉú»îÎÛˮˮÖÊ

ͼ1SBRÊÔÑé×°ÖÃ(1.DZˮ±Ã£¬2.½øË®Ï䣬3.ʱ¼ä¿ØÖÆ×°Öã¬4.¿Õѹ»ú£¬5.²£Á§×ª×ÓÁ÷Á¿¼Æ£¬6.ÅÅË®µç´Å·§£¬7.³öË®Ï䣬8.ÒçÁ÷¿Ú£¬9.Åųö¿Ú£¬10.·Å¿Õ¿Ú£¬11.ÅÅÄà¿Ú£¬12.΢¿×ÆØÆøÍ·£¬13.È¡Ñù¿Ú)¡¡¡¡±í3SBR·´Ó¦Æ÷µÄÔËÐпØÖƲÎÊý
2.3·ÖÎöÏîÄ¿ºÍ·½·¨ÎÛÄàÈÝ»ýÖ¸Êý(SVI)¡¢»ìºÏÒºÐü¸¡¹ÌÌåŨ¶È(MLSS)¡¢»ìºÏÒº»Ó·¢ÐÔÐü¸¡¹ÌÌåŨ¶È(MLVSS)²ÉÓùú¼Ò»·±£×ܾÖ(2002)±ê×¼·½·¨²â¶¨.
ÎÛÄàÐÎ̬²ÉÓÃÉúÎï¹âѧÏÔ΢¾µ(OLYNPUS-CX31)¹Û²ì£»pHÖµ²ÉÓÃWTW340i-pH²â¶¨ÒDzⶨ£»ÎÛÄàºÃÑõËÙÂÊ(OUR)²ÉÓÃThermoOrion805AÒDzⶨ£»Á£¾¶·Ö²¼²ÉÓöàÄ¿·Öɸ·¨·ÖÎö(Lagunaetal.,1999)£»ÎÛÄà³Á½µËٶȲÉÓÃÖØÁ¦³Á½µ·¨²â¶¨(ÁõÓñÁáµÈ£¬2011).
EPSµÄÌáÈ¡²ÉÓüÓÈÈ·¨(Adavetal.,2008).Ê×ÏȽ«ÎÛÄà´Ó·´Ó¦Æ÷ÖÐÈ¡³ö£¬½Ó×ŵ÷ÕûÎÛÄàŨ¶Èʹ֮±£³ÖÔÚ5.0g¡¤L-1×óÓÒ£»È¡ÊÊÁ¿ÎÛÄàÑùÆ·ÀëÐÄ(4000r¡¤min-1£¬5min)ºóÆúÈ¥ÉÏÇåÒº£¬ÒÔ³¬´¿Ë®²¹×ãÌå»ý£¬»ìºÏºóÀëÐÄÆúÈ¥ÉÏÇåÒº£¬ÁôÏÂÎÛÄ౸Óã»±¸ÓÃÎÛÄàÓó¬´¿Ë®²¹×ãÌå»ý£¬¼Ó¸ÇÃÜ·âºóÓÚ80¡æË®Ô¡ÌáÈ¡30min£¬È¡³ö£¬»ìºÏ¾ùÔȺóÀëÐÄ(5000r¡¤min-1£¬15min)£¬È¡³öÉÏÇåҺͨ¹ý0.22¦Ìm΢¿×ÂËĤ¹ýÂ˺ó·ÖÎöÎÛÄàEPS.
¶àÌÇÓëµ°°×ÖʵIJⶨ£º¶àÌDzÉÓñ½·Ó-ÁòËá·¨²â¶¨£¬ÒÔ0¡«50mg¡¤L-1µÄÆÏÌÑÌÇÈÜÒº×÷Ϊ±ê×¼£»µ°°×ÖʲÉÓÃÐÞÕýµÄLowry·¨²â¶¨£¬ÒÔ0¡«250mg¡¤L-1µÄţѪÇåµ°°××÷Ϊ±ê×¼.
3½á¹ûÓëÌÖÂÛ
3.1ÎÛÄàÍâ¹ÛÐÎ̬±ä»¯
ºÃÑõ¿ÅÁ£ÎÛÄàµÄÐγɺÍÉú³¤¿É·ÖΪ3¸ö½×¶Î£¬¼´ÎÛÄàѱ»¯ÆÚ¡¢ÎÛÄà¿ÅÁ£»¯ÆÚºÍ¿ÅÁ£ÎÛÄà³ÉÊìÆÚ(Wangetal.,2008).ÔÚÎÛÄàÅàÑøÑ±»¯ÆÚ£¬3¸öSBR·´Ó¦Æ÷¾ùÕûÌå³ÊÏÖºÚÉ«£¬¾¹ý3d(15¸öÖÜÆÚ)µÄÔËÐкó£¬ÎÛÄàÑÕÉ«¾ùÖð½¥´ÓºÚÉ«±äÎª×ØºÚÉ«.ÔÚ·´Ó¦Æ÷ÔËÐгõÆÚÐõ×´ÎÛÄàµÄ³Á½µÐÔÄܽϲΪ·ÀÖ¹ÎÛÄà´óÁ¿Á÷ʧÅųöϵͳ£¬½«³Á½µÊ±¼äÉèÖÃΪ10min.Ëæ×ÅÅàÑøµÄ½øÐУ¬·´Ó¦ÏµÍ³ÖеijÁ½µÊ±¼äÖð½¥´Ó10min¡«5min¡«2min½øÐÐËõ¼õ£¬Ç¿»¯½á¹¹ËÉÉ¢µÄÐõ×´ÎÛÄàµÄÅųö£¬ÒÔÆÚɸѡ³ö½á¹¹½ôÃÜ¡¢³Á½µÐÔÄܺõÄÎÛÄ࣬´Ù½ø·´Ó¦Æ÷ÖпÅÁ£ÎÛÄàµÄÐγÉ.ÔÚÎÛÄà¿ÅÁ£»¯ÆÚ£¬Í¶¼ÓCa2+µÄR2·´Ó¦Æ÷ÔËÐÐÖÁµÚ6d(µÚ27ÖÜÆÚ)£¬³öÏÖÁ˺ÃÑõ¿ÅÁ£ÎÛÄ࣬ÎÛÄàÑÕÉ«´ÓרºÚÉ«±ä³É»ÆºÖÉ«£»¶øÍ¶¼ÓMg2+µÄR3·´Ó¦Æ÷ÔÚµÚ7d(µÚ31ÖÜÆÚ)ºó²Å³öÏÖºÃÑõ¿ÅÁ£ÎÛÄࣻͬʱ£¬R1·´Ó¦Æ÷ÔÚµÚ7d(µÚ32ÖÜÆÚ)Ò²³öÏÖÉÙÁ¿Ï¸Ð¡µÄºÃÑõ¿ÅÁ£ÎÛÄà.
ÔÚËõ¼õ³Á½µÊ±¼äµÄµ÷¿Ø¹ý³ÌÖУ¬R1¡¢R2¡¢R3·´Ó¦Æ÷µÄ¿ÅÁ£ÎÛÄàÊýÁ¿²»¶ÏÔö¼Ó£¬Á£¾¶Ã÷ÏÔÔö´ó£¬Ðõ×´ÎÛÄ಻¶Ï¼õÉÙÖ±ÖÁÏûʧ£¬Öð½¥ÊµÏÖÎÛÄà¿ÅÁ£»¯.¸ù¾ÝBhuniaµÈ(2006)µÄÀíÂÛ£¬Á£¾¶´óÓÚ0.34mmµÄ΢Á£¿ÉÒÔ³ÆÎª¿ÅÁ££¬ÆÀ¼ÛÖ¸³öµ±´óÓÚ0.34mmµÄÎÛÄà¿ÅÁ£Õ¼50%ÒÔÉÏʱ£¬ÒÑ»ù±¾ÊµÏÖºÃÑõÎÛÄà¿ÅÁ£»¯.¾Ý´Ë£¬ÔÚCa2+Ͷ¼ÓÌõ¼þϺÃÑõÎÛÄà¿ÅÁ£»¯ÔÚµÚ19d(µÚ92ÖÜÆÚ)ʵÏÖ£¬¶øÍ¶¼ÓMg2+µÄ·´Ó¦Æ÷ÔòÔÚµÚ23d(µÚ112ÖÜÆÚ)ºóʵÏÖ´ËÄ¿±ê£¬¶øR1·´Ó¦Æ÷Òª½«½ü35d²ÅʵÏÖÍêÈ«¿ÅÁ£»¯.´Ëºó£¬Î¢ÉúÎï²»¶Ï¾Û¼¯¡¢Éú³¤£¬¿ÅÁ£ÎÛÄà½øÈë³ÉÊìÉú³¤ÆÚ.±¾ÊÔÑé²ÉÓÃÉúÎï¹âѧÏÔ΢¾µ¶¨ÆÚ¶ÔÅàÑøÖеÄÎÛÄàÐÎ̬½øÐй۲죬Èçͼ2Ëùʾ£¬Ca2+¡¢Mg2+µÄͶ¼ÓÄÜ´Ù½øºÃÑõÎÛÄà¿ÅÁ£»¯½ø³Ì£¬¶øÍ¶¼ÓCa2+Ìõ¼þϺÃÑõÎÛÄà¿ÅÁ£»¯½ø³Ì¸ü¿ì.

ͼ2ÎÛÄà¿ÅÁ£»¯¹ý³ÌÖÐÐÎ̬±ä»¯(¡Á40±¶)¡¡¡¡3.2Á£¾¶±ä»¯
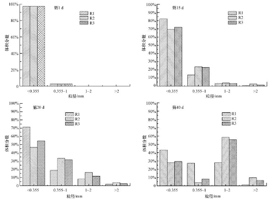
¿ÅÁ£µÄÁ£¾¶¶ÔÎÛÄàµÄÉúÎï»îÐÔ¡¢´«ÖÊÌØÐÔ¼°³Á½µÐÔÄܾù¾ßÓÐÏÔÖøÓ°Ïì.³£¹æµÄ»îÐÔÐõ×´ÎÛÄàÁ£¾¶Ò»°ã½éÓÚ20¡«200¦Ìm£¬¶ø¿ÅÁ£ÎÛÄàÔò¾ßÓнϴóµÄÁ£¾¶£¬Äܹ»´ïµ½Ðõ×´ÎÛÄàµÄ5¡«20±¶£¬ÉõÖÁ¸ü´ó.¿ÅÁ£Á£¾¶µÄ±ä»¯¿ÉÒÔÖ±¹ÛµØÌåÏÖÎÛÄà¿ÅÁ£»¯µÄ¹ý³Ì£¬±¾ÊÔÑé·Ö±ðÓÚµÚ1¡¢15¡¢20¡¢40d²â¶¨¸÷·´Ó¦Æ÷ÄÚÁ£¾¶·Ö²¼ÒÔ¹Û²ìÆä¿ÅÁ£»¯½ø³Ì(ͼ3).

ͼ3ÎÛÄàÁ£¾¶·Ö²¼ËæÊ±¼äµÄ±ä»¯¡¡¡¡ÔÚ½ÓÖÖÎÛÄàµÄµÚ1d£¬3¸ö·´Ó¦Æ÷ÄÚ¶¼ÊÇÐõ×´ÎÛÄ࣬ÎÛÄàµÄÁ£¾¶¼¸ºõ¾ùСÓÚ0.355mm.ÔËÐÐ15dÖ®ºó£¬ÓÉÓÚSBRÖÐË®Á¦¼ôÇеÄ×÷ÓúͳÁ½µÊ±¼äµÄÖð²½Ëõ¼õ£¬ÐÔÄܲ»ºÃµÄÐõ×´»îÐÔÎÛÄàÖð½¥±»Åųöϵͳ£¬R1¡¢R2¡¢R3·´Ó¦Æ÷Öж¼²»Í¬³Ì¶ÈµØ³öÏÖСÃ×Á£Ò»ÑùµÄ¿ÅÁ£ÎÛÄ࣬ÕâÖÖС¿ÅÁ£µÄÐγÉÊÇÒ»¸öÏà¶Ô½Ï¿ìµÄ¹ý³Ì.ÔËÐÐÖÁµÚ20d£¬R2¡¢R3·´Ó¦Æ÷ÖеÄÎÛÄàÁ£¾¶¾ø´ó¶àÊý³¬¹ý0.355mm£¬ÆäÖУ¬R2·´Ó¦Æ÷ÖÐÎÛÄàÁ£¾¶ÔÚ1¡«2mmÖ®¼äºÍ´óÓÚ2mmµÄ·Ö±ðÕ¼Ìå»ý·ÖÊýµÄ16.1%ºÍ3.9%£¬Ïà±È֮ϣ¬R3·´Ó¦Æ÷ÖзֱðΪ11.6%ºÍ2.4%£¬¿É¼ûR2·´Ó¦Æ÷µÄ¿ÅÁ£»¯³Ì¶È±ÈR3·´Ó¦Æ÷¸ü¿ì£¬¿ÅÁ£Á£¾¶Ò²½Ï´ó.ÔËÐÐÖÁµÚ40d£¬R1¡¢R2¡¢R3·´Ó¦Æ÷ÖÐÎÛÄàÁ£¾¶ÔÚ0.355mmÒÔÉϵķֱð´ïµ½56.6%¡¢72.2%¡¢70.6%£¬3¸ö·´Ó¦Æ÷ÖпÅÁ£»¯¾ùÒÑÍê³É.´Óͼ3ÖпÉÒÔ¿´³ö£¬Ca2+ÓÕµ¼Ï¿ÅÁ£Á£¾¶½Ï´ó£¬¸ù¾ÝCa2+×÷Ó÷ÖÎöÔÒò¿ÉÄÜÓУº¢Ù¼ÓÈëCa2+»áÖкÍϸ¾ú±íÃæµÄ¸ºµçºÉ£¬¼õÉÙϸ°û¼äµÄ¾²µç³âÁ¦£¬½ø¶ø´Ù½øÎÛÄà¿ÅÁ£»¯£»¢ÚCa2+ͨ¹ýEPS-Ca2+-EPSÆðµ½¼ÜÇÅ×÷Ó㬴ӶøÐγÉ΢ÉúÎï¾Û¼¯Éú³¤µÄ¹Ç¼Ü£»¢ÛͶ¼ÓµÄCa2+×÷Ϊ¿ÅÁ£ÖÐÐÄÐγÉÓÕµ¼ºË£¬´Ù½øÎ¢ÉúÎïÄý¾Û£¬²¢Ôö¼Ó³ÉÊì¿ÅÁ£ÎïÀíÇ¿¶È.Ïà±È֮ϣ¬Mg2+ÓÕµ¼Ï¿ÅÁ£Á£¾¶½ÏCa2+С£¬Mg2+µÄÎïÀí×÷Óò»Ã÷ÏÔ.
3.3SVIÓë³Á½µËٶȱ仯
·´Ó³ÎÛÄà³Á½µÐÔÄܵÄSVIÓë³Á½µËٶȵı仯Ç÷ÊÆÍ¬ÑùÏÔʾÁËÎÛÄà¿ÅÁ£»¯½ø³Ì£¬Æä±ä»¯Çé¿öÈçͼ4Ëùʾ.ÓÉͼ4a¿ÉÖª£¬½ÓÖÖÎÛÄàSVIֵΪ101mL¡¤g-1£¬³Á½µÐÔÄܽϲî.Ëæ×Å·´Ó¦µÄ½øÐУ¬¸÷·´Ó¦Æ÷ÄÚ¿ÅÁ£ÎÛÄàSVIÖð½¥½µµÍ.ÕâÒ»·½ÃæÊÇÓÉÓÚ³Áµíʱ¼äËõ¶Ì£¬Ñ¡ÔñÐÔµÄÏ´³ö³ÁµíÐÔÄܲîµÄÐõ×´ÎÛÄࣻÁíÒ»·½Ãæ£¬Ëæ×Å·´Ó¦Æ÷ÖÐÎÛÄà¿ÅÁ£»¯³Ì¶È²»¶ÏÌá¸ß£¬Æä½ô´ÕºÍÃÜʵµÄ½á¹¹ÖÂʹÎÛÄà³Á½µÐÔÄÜ´ó´óÌáÉý.ÔÚÎÛÄà¿ÅÁ£»¯¹ý³ÌÖУ¬Ca2+ÓÕµ¼ÏÂÎÛÄàµÄSVIÖµ´Ó³õʼֵ101mL¡¤g-1½µµÍµ½29.6mL¡¤g-1£¬Ïà±È֮ϣ¬Mg2+ÓÕµ¼ÏÂÎÛÄàµÄSVIÖµ´Ó³õʼֵ101mL¡¤g-1½µµÍµ½33.6mL¡¤g-1£¬ËµÃ÷Ca2+µÄÌí¼Ó¿ÉÄܸüÓÐÀûÓÚÎÛÄà³Á½µÐÔÄܵÄÌá¸ß.¸÷·´Ó¦Æ÷¿ÅÁ£ÎÛÄà½øÈë³ÉÊìÉú³¤ÆÚÖ®ºó£¬SVIÖµÒ²Ç÷ÓÚÎȶ¨.Ca2+ÓÕµ¼ÏÂÎÛÄàµÄSVIÖµÔÚµÚ29d¿ªÊ¼Îȶ¨ÔÚ30¡«35mL¡¤g-1×óÓÒ£¬Mg2+ÓÕµ¼ÏÂÎÛÄàSVIÖµ´ÓµÚ33d¿ªÊ¼Îȶ¨ÔÚÉÏÊö·¶Î§ÄÚ£¬¶øÎ´Í¶¼Ó½ðÊôÀë×ÓµÄÎÛÄàÔÚµÚ41d¿ªÊ¼Îȶ¨ÔÚ36mL¡¤g-1×óÓÒ.Òò´Ë£¬´Ó³Á½µÐÔÄܽǶȷÖÎö£¬½ðÊôÀë×ÓµÄÌí¼Ó´Ù½øÁËÎÛÄàµÄ¿ÅÁ£»¯½ø³Ì.

ͼ4·´Ó¦Æ÷ÄÚSVI(a)ºÍÎÛÄà³Á½µËÙ¶È(b)µÄ±ä»¯¡¡¡¡¿ÅÁ£ÎÛÄàµÄ³Á½µËÙ¶ÈÓë¿ÅÁ£½á¹¹ºÍ´óСÓйأ¬·´Ó³ÁËÎÛÄàµÄ¿ÅÁ£»¯½ø³Ì.¸Õ½ÓÖÖʱ£¬¸÷·´Ó¦Æ÷ÖÐÎÛÄà³Á½µËٶȶ¼½ÏµÍ£¬¾ùΪ8.55m¡¤h-1×óÓÒ(ͼ4b).Ëæ×źÃÑõÎÛÄà¿ÅÁ£»¯½ø³ÌµÄÍÆ½ø£¬3¸ö·´Ó¦Æ÷ÄÚÎÛÄàµÄ³Á½µËÙ¶ÈÖð²½¼Ó´ó.´Óͼ4b¿ÉÒÔ¿´³ö£¬ÔÚºÃÑõÎÛÄàµÄ¿ÅÁ£»¯È«³ÌÖУ¬Ca2+Ͷ¼ÓϵĺÃÑõÎÛÄà³Á½µËÙ¶ÈʼÖÕ´óÓÚMg2+Ͷ¼ÓÏ£¬¶ø½ö½ÓÖÖÆÕͨ»îÐÔÎÛÄàµÄR1·´Ó¦Æ÷ÖÐÎÛÄà³Á½µËÙ¶ÈÒ»Ö±µÍÓÚǰ¶þÕß.ÔÚÕû¸ö·´Ó¦½áÊøÊ±£¬R2·´Ó¦Æ÷ÄÚ³ÉÊìµÄºÃÑõ¿ÅÁ£ÎÛÄà³Á½µËÙ¶ÈΪ43.17m¡¤h-1£¬R3·´Ó¦Æ÷ÄÚºÃÑõ¿ÅÁ£ÎÛÄà³Á½µËÙ¶ÈΪ38.41m¡¤h-1.Ïà±È֮ϣ¬R1·´Ó¦Æ÷ÄÚ³ÉÊìµÄºÃÑõ¿ÅÁ£ÎÛÄà³Á½µËٶȽöΪ34.52m¡¤h-1.Óɴ˿ɼû£¬½ðÊôÀë×ÓµÄÌí¼Ó¼ÓËÙÁ˺ÃÑõÎÛÄà¿ÅÁ£»¯½ø³Ì£¬¶øCa2+µÄÌí¼Ó¸üÓÐÒæÓÚÌá¸ßÎÛÄàµÄ³Á½µÐÔÄÜ.3¸ö·´Ó¦Æ÷ÄÚ³ÉÊìµÄºÃÑõ¿ÅÁ£ÎÛÄà³Á½µËٶȾù´óÓÚ30m¡¤h-1£¬´óÔ¼ÊǸսÓÖÖʱÆÕͨ»îÐÔÎÛÄàµÄ3±¶×óÓÒ.
3.4MLSSÓëMLVSS/MLSS±ä»¯
MLSSÔÚÒ»¶¨³Ì¶ÈÉÏ·´Ó³ÁËÎÛÄàµÄÉúÎï»îÐÔ£¬¶øÎÛÄàÄÚ²¿»Ó·¢×é·Ö±ÈÀý(MLVSS/MLSS)´ú±í»îÐÔÎÛÄàÖÐÓлú¹ÌÌåµÄ±ÈÀý£¬±íʾÎÛÄàÄÚ²¿»îÐÔ΢ÉúÎïÁ¿£¬MLVSS/MLSSÔ½´ó˵Ã÷ÎÛÄàÄÚ²¿Î¢ÉúÎïµÄº¬Á¿Ô½¸ß.MLSSÓëMLVSS/MLSSµÄ±ä»¯Çé¿öÈçͼ5Ëùʾ.

ͼ5·´Ó¦Æ÷ÄÚMLSS(a)ºÍMLVSS/MLSS(b)±ä»¯¡¡¡¡¸Õ¿ªÊ¼½ÓÖÖʱ£¬R1¡¢R2¡¢R3·´Ó¦Æ÷ÖÐÆÕͨ»îÐÔÎÛÄàµÄ³õʼŨ¶È(MLSS)¾ùΪ2896mg¡¤L-1.Ëæ×ÅÎÛÄà½øÈëѱ»¯ÆÚ£¬ÓÉÓÚ½ÓÖÖÎÛÄà¶ÔÓÚ·´Ó¦Æ÷µÄÔËÐз½Ê½¡¢Ë®ÖÊÇé¿öµÈ²»ÊÊÓ¦ÇÒ²¿·ÖËÉÉ¢Ðõ×´ÎÛÄ౻ѡÔñÐÔÅųö·´Ó¦Æ÷£¬3¸ö·´Ó¦Æ÷ÖÐMLSS¿ªÊ¼½µµÍ(ͼ5a).Ëæ×ÅÅàÑø¹ý³ÌÖгÁµíʱ¼äµÄÖð½¥Ëõ¶Ì£¬R1¡¢R2¡¢R3·´Ó¦Æ÷ÖÐÎÛÄàŨ¶ÈѸËÙϽµ£¬R2·´Ó¦Æ÷ÖеÄÎÛÄàŨ¶ÈÖ±µ½µÚ15d´ïµ½3106mg¡¤L-1²Å³¬¹ý½ÓÖÖʱˮƽ£¬´ËʱR3·´Ó¦Æ÷ÖÐÎÛÄàŨ¶ÈΪ2994mg¡¤L-1£¬Ò²³¬¹ýÁ˽ÓÖÖʱˮƽ£¬¶øR1ÖÐÎÛÄàŨ¶ÈÖ±µ½µÚ21d²Å´ïµ½2977mg¡¤L-1£¬¿ªÊ¼³¬¹ý½ÓÖÖʱˮƽ£¬´Ëºó3¸ö·´Ó¦Æ÷ÖÐÎÛÄàŨ¶È¿ìËÙÔö¼Ó.ÔËÐÐ1¸öÔÂÖ®ºó£¬R2¡¢R3·´Ó¦Æ÷ÄÚ»ù±¾ÊµÏÖ¿ÅÁ£»¯£¬MLSSÔö³¤¿ªÊ¼¼õ»º£¬Å¨¶ÈÒ²Ç÷ÓÚÎȶ¨£¬±£³ÖÔÚ5500mg¡¤L-1×óÓÒ.
¸Õ½ÓÖֵįÕͨ»îÐÔÎÛÄ࣬ÄÚ²¿»îÐÔ΢ÉúÎïÁ¿½ÏÉÙ£¬MLVSS/MLSS½öΪ0.5×óÓÒ.·´Ó¦Æ÷Æô¶¯ºó£¬ÓÉÓÚ¼ÓÈëÐÂÏÊÎÛË®£¬ÎÛÄàÄÚ΢ÉúÎï»ñµÃ³ä×ãµÄÓªÑø£¬»îÐÔ΢ÉúÎïÁ¿¿ªÊ¼Ôö´ó.ÖÁ·´Ó¦½áÊøµÚ45d£¬R1¡¢R2¡¢R3·´Ó¦Æ÷ÄÚMLVSS/MLSS·Ö±ðΪ0.72¡¢0.74¡¢0.79£¬Óë·´Ó¦Æ÷ÄÚ¸Õ½ÓÖÖÆÕͨ»îÐÔÎÛÄàÏà±È£¬MLVSS/MLSS¸ß³ö½ü0.3£¬¾ßÓнϸߵÄÉúÎïÁ¿.ÓÉͼ5b¿ÉÖª£¬ÔÚÕû¸ö·´Ó¦Ê±ÆÚ£¬MLVSS/MLSS×ÜÌåÊDZ£³ÖÉÏÉýµÄÇ÷ÊÆ£¬ÇÒ½ðÊôÀë×ÓÓÕµ¼Ïµķ´Ó¦Æ÷ÄÚÎÛÄàÄÚ²¿»îÐÔ΢ÉúÎïÁ¿½Ï¸ß£¬Mg2+ÓÕµ¼ÏµÄÎÛÄàÄÚ²¿Î¢ÉúÎïÁ¿Ôö¸ßÓÈΪÃ÷ÏÔ.
×ÛÉÏ£¬ÓëδÌí¼Ó½ðÊôÀë×ÓÏà±È£¬Mg2+µÄÌí¼Ó¿ÉÄÜ´Ù½øÎ¢ÉúÎïµÄÉú³¤Óë¾Û¼¯£¬MLSS¡¢MLVSS/MLSSʼÖÕ¸ßÓÚǰÕߣ¬Î¢ÉúÎïÁ¿×î¸ß.
3.5ÎÛÄàºÃÑõËÙÂÊÓë±ÈºÃÑõËÙÂʵı仯
ÎÛÄàºÃÑõËÙÂÊ(OUR)Óë±ÈºÃÑõËÙÂÊ(SOUR)ÊÇÆÀ¼ÛÎÛÄà΢ÉúÎï´úл»îÐÔµÄÖØÒªÖ¸±ê£¬Æä±ä»¯¿ÉÔÚÒ»¶¨³Ì¶ÈÉÏ·´Ó³ºÃÑõÎÛÄà¿ìËÙ¿ÅÁ£»¯¹ý³ÌÖÐÉúÎï»îÐԵı仯(ÖÜÂüµÈ£¬2012).±¾ÊÔÑéÑ¡²âÔÚºÃÑõÎÛÄà¿ìËÙ¿ÅÁ£»¯½ø³ÌÖУ¬µÚ5¡¢15¡¢30¡¢45d3¸ö·´Ó¦Æ÷ÄÚÎÛÄàµÄOURºÍSOURÖµ£¬½á¹û¼û±í4.
±í4·´Ó¦Æ÷ÄÚOURÓëSOURµÄ±ä»¯
ÔÚ·´Ó¦Æ÷Æô¶¯³õÆÚµÄµÚ5dʱ£¬3¸ö·´Ó¦Æ÷ÖÐOURºÍSOUR¶¼½ÏµÍÇÒÎÞÃ÷ÏÔ²îÒ죬OUR²»³¬¹ý0.40mg¡¤min-1¡¤L-1£¬SOUR²»³¬¹ý0.13mg¡¤min-1¡¤g-1.ÕâÊÇÒòΪ·´Ó¦Æ÷¸ÕÆô¶¯²»¾Ã£¬ÎÛÄàÖеÄ΢ÉúÎï¶ÔÔËÐл·¾³Éд¦ÓÚÊÊÓ¦½×¶Î£¬ÉúÎï»îÐÔ¶¼½ÏµÍ.ÔËÐÐÖÁµÚ30dʱ£¬ÓÉǰ¿ÉÖª£¬R2ºÍR3·´Ó¦Æ÷ÖкÃÑõÎÛÄàÒѾÍêÈ«¿ÅÁ£»¯£¬¶øR1·´Ó¦Æ÷ÖеÄÎÛÄàÈ´ÈÔ´¦ÔÚ¿ÅÁ£»¯ÆÚ.´Ëʱ3¸ö·´Ó¦Æ÷ÖÐOURºÍSOUR³ÊÏÖÃ÷ÏÔÇø±ð£¬½ðÊôÀë×ÓÓÕµ¼ÏµĿÅÁ£ÎÛÄà½Ï½ö½ÓÖÖÆÕͨ»îÐÔÎÛÄàÅàÑøÐγɵĿÅÁ£ÎÛÄàOURºÍSOURÓÐÏÔÖøÌá¸ß£¬ÆäÖУ¬Mg2+ÓÕµ¼ÏµĿÅÁ£ÎÛÄàOURºÍSOUR×î¸ß£¬·Ö±ðΪ3.53mg¡¤min-1¡¤L-1ºÍ0.61mg¡¤min-1¡¤g-1.µ½·´Ó¦½áÊøµÚ45dʱ£¬3¸ö·´Ó¦Æ÷ÖкÃÑõÎÛÄà¾ùÒÑʵÏÖÍêÈ«¿ÅÁ£»¯£¬½øÈë³ÉÊìÆÚ.´Ó±í4ÖпÉÒÔ¿´³ö£¬½ðÊôÀë×ÓͶ¼ÓÏÂÅàÑø³ÉÊìµÄºÃÑõ¿ÅÁ£ÎÛÄà¾ßÓиü¸ßµÄOURºÍSOUR£¬ÇÒMg2+ÓÕµ¼Ï³ÉÊìµÄºÃÑõ¿ÅÁ£ÎÛÄà´ÓOURºÍSOUR½Ç¶ÈÀ´Ëµ£¬ÉúÎï»îÐÔ×î¸ß.ÓÉÓÚøÊÇÒ»ÖÖÄܹ»¼¤·¢Î¢ÉúÎï»îÐÔµÄÌØÊâµ°°×ÖÊ£¬¶øMg2+Äܹ»×÷ΪøµÄ¼¤»î¼Á²ÎÓëø´Ù·´Ó¦£¬½áºÏMLSSÓëMLVSS/MLSS±ä»¯Êý¾Ý·ÖÎö£¬Mg2+¿ÉÄÜÊÇͨ¹ýÓ°ÏìºÃÑõÎÛÄàµÄÉú»¯ÐÔÖÊÀ´´Ù½øÎÛÄà¿ÅÁ£»¯£¬Ê¹ÓÕµ¼ÏµĺÃÑõ¿ÅÁ£ÎÛÄà±£³Ö¸ü¸ßµÄÉúÎï»îÐÔ.
3.6Ca2+ºÍMg2+¶Ô²úÉúEPSµÄÓ°Ïì
EPSͨ³£°üÀ¨µ°°×ÖÊ(PN)¡¢¶àÌÇ(PS)¡¢DNA¡¢Ö¬Àà¡¢¸¯Ö³ËἰһЩÎÞ»ú³É·Ö£¬Æä¸÷×é·Öº¬Á¿ºÍËùÕ¼±ÈÀýÊÜ»ùÖÊÖÖÀàºÍ¸ººÉ¡¢Î¶ȡ¢ÈܽâÑõ¡¢Ë®Á¦¼ôÇÐÌõ¼þ¡¢pHµÈÅàÑø²ÎÊýÓ°Ïì(Íõ˶µÈ£¬2012).¶ø²¿·ÖÑо¿±íÃ÷(Wangetal.,2007)£¬EPS×é·ÖÖÐÒÔPN¡¢PSΪÖ÷£¬Õ¼×ÜÁ¿µÄ70%¡«80%£¬ÆäËü³É·Öº¬Á¿Ïà¶Ô½ÏµÍ.¶àÄêÀ´£¬ºÜ¶àÑо¿·¢ÏÖ£¬EPSº¬Á¿µÄÔö¼Ó¶ÔÓÚ΢ÉúÎï¾Û¼¯¡¢¿ÅÁ£ÎÛÄàÐγɼ°Îȶ¨ÐÔ¾ßÓлý¼«µÄ´Ù½ø×÷ÓÃ(Çñ¹âÀڵȣ¬2011£»ÓáÑÔÎĵȣ¬2012£»Liuetal.,2004).±¾ÊÔÑé¶Ô²»Í¬ÅàÑø·½Ê½ÏºÃÑõ¿ÅÁ£Ðγɹý³ÌÖÐEPS×é³Éº¬Á¿±ä»¯½øÐÐÑо¿·ÖÎö.R1¡¢R2¡¢R3·´Ó¦Æ÷ÄÚEPSÖÐPNºÍPSº¬Á¿ËæÊ±¼äµÄ±ä»¯Èçͼ6Ëùʾ.

ͼ6PN(a)ºÍPS(b)º¬Á¿µÄ±ä»¯¡¡¡¡ÔÚÕû¸öÅàÑø¹ý³ÌÖУ¬3¸ö·´Ó¦Æ÷ÖÐPNº¬Á¿³ÊÏÖÏÈ¿ìËÙÔö¼ÓºóÆÚÉÔ»ºµÄÇ÷ÊÆ.R1·´Ó¦Æ÷ÖÐPNº¬Á¿ÔÚµÚ40d´ïµ½55.9mg¡¤g-1(ÒÔVSS¼Æ)£¬È»ºó¿ªÊ¼·Å»º£¬R2·´Ó¦Æ÷ÖÐPNº¬Á¿ÔÚµÚ35d´ïµ½58.7mg¡¤g-1ºó¿ªÊ¼·Å»º£¬R3·´Ó¦Æ÷ÖÐPNº¬Á¿Ò»Ö±Ôö³¤Ö±µ½µÚ40d´ïµ½72.4mg¡¤g-1ºó²ÅÉÔ»º.´Óͼ6a¿ÉÒÔ¿´³ö£¬R1·´Ó¦Æ÷ÖÐPNº¬Á¿¾ùÔÚR2¡¢R3·´Ó¦Æ÷֮ϣ¬ÔÚµÚ45d´ïµ½×î´óÖµ57.1mg¡¤g-1.´ÓÇúÏ߱仯Ç÷ÊÆÀ´¿´£¬R2·´Ó¦Æ÷ÖÐPNÔö³¤ËÙ¶ÈÓëR1·´Ó¦Æ÷Ï൱£¬µ«R2·´Ó¦Æ÷ÖÐPNº¬Á¿Ò»Ö±½ÏR1·´Ó¦Æ÷¸ß£¬ÔÚµÚ40d´ïµ½×î´óÖµ60.4mg¡¤g-1.R3·´Ó¦Æ÷ÖÐPNº¬Á¿Ò»¿ªÊ¼±ã¿ìËÙÔö³¤£¬Ôö³¤ËÙ¶ÈÃ÷ÏÔ¿ìÓÚR1¡¢R2·´Ó¦Æ÷£¬ÇÒ¿ÅÁ£»¯½ø³ÌÖÐR3·´Ó¦Æ÷ÖеÄPNº¬Á¿Ò»Ö±¸ßÓÚR1ºÍR2·´Ó¦Æ÷.
´Óͼ6bÖл¹¿ÉÒÔ¿´³ö£¬Õû¸öÔËÐÐÆÚ¼ä3¸ö·´Ó¦Æ÷ÖÐPSº¬Á¿³ÊÏÖǰÆÚ»ºÂýÔö³¤ºóÆÚ¿ìËÙÔö³¤µÄÌØµã.ÔÚµÚ5d£¬3¸ö·´Ó¦Æ÷ÖÐPSº¬Á¿¾ù䳬¹ý20mg¡¤g-1(ÒÔVSS¼Æ).ÔÚµÚ5¡«20d£¬R1ºÍR2·´Ó¦Æ÷ÖÐPSº¬Á¿´¦ÓÚÆ½ÎÈ״̬£¬Ôö³¤±£³ÖÔÚ1mg¡¤g-1×óÓÒ£¬ËæºóR1¡¢R2·´Ó¦Æ÷ÖÐPSº¬Á¿¿ìËÙÔö³¤£¬ÇÒR2·´Ó¦Æ÷µÄÔö³¤ËÙ¶ÈÂÔ¸ßÓÚR1·´Ó¦Æ÷.R3·´Ó¦Æ÷ÔÚµÚ5¡«20dÔö³¤·Å»ººóÓÖ¿ªÊ¼±£³Ö½Ï¸ßµÄÔö³¤ËÙ¶ÈÖ±µ½µÚ45d´ïµ½×î´óÖµ25.9mg¡¤g-1.ÔÚÕû¸öÅàÑø¹ý³ÌÖУ¬R3·´Ó¦Æ÷ÖÐPSº¬Á¿¸ßÓÚR1ºÍR2·´Ó¦Æ÷£¬R2·´Ó¦Æ÷¸ßÓÚR1·´Ó¦Æ÷£¬µ«ÈýÕßÖ®¼äPSº¬Á¿È«³ÌÏà²î²»´ó£¬±£³ÖÔÚ3mg¡¤g-1×óÓÒ·¶Î§ÄÚ.
¾ÝÉÏÍÆ²â£¬½ðÊôÀë×ÓµÄͶ¼ÓÄÜ´Ù½øÏ¸°û·ÖÃÚEPSÖÐPN¡¢PSº¬Á¿µÄÔö¼Ó.ÓëCa2+Ïà±È£¬Mg2+ÓÕµ¼ÏÂϸ°û·ÖÃÚEPSÖÐPNºÍPSµÄÁ¿¾ùÓиü´óµÄÌá¸ß£¬ÇÒPN¡¢PSº¬Á¿Ôö¼ÓËÙ¶ÈÃ÷ÏÔ¼Ó¿ì.Õâ¿ÉÄÜÒòΪMg2+×÷ΪһÖÖø´Ù¼Á£¬²ÎÓë΢ÉúÎïÌåÄÚºËËáºÍµ°°×Öʵĺϳɣ¬Ê¹¿ÅÁ£ÎÛÄàÌåϵÖгöÏÖ¸ü·á¸»ÖÖÀàµÄ΢ÉúÎï¡¢¸ü¸ßµÄÉúÎï»îÐÔ£¬¶øCa2+¸ü¶àÊÇͨ¹ýÎïÀí×÷ÓÃÓ°ÏìÎÛÄà¿ÅÁ£»¯.
EPSÖеÄPN/PS±ÈÓëºÃÑõ¿ÅÁ£ÎÛÄàÐÔÖÊÃÜÇÐÏà¹Ø£¬Æäͨ¹ýÓ°Ïì¿ÅÁ£ÎÛÄàϸ°û±íÃæÊèË®ÐÔÓë±íÃæµçºÉÀ´µ÷¿ØÎ¢ÉúÎïµÄ¾Û¼¯×´Ì¬(ÍõºÆÓîµÈ£¬2012).ÓÉÓÚµ°°×ÖÊÖеݱ»ù»ùÍÅÊÇEPSÖеÄÊèË®×é·Ö£¬ÓÐÀûÓÚÎÛÄàÐõÄý£¬¶ø¶àÌÇÖк¬Óнϸ߱ÈÀýµÄÇ×Ë®»ùÍÅ(ÈçôÇ»ù)£¬ÊÇÇ×Ë®ÐÔµÄÖ÷Òª³É·Ö.Êʵ±µÄPN/PS¶Ô¾úÌåϸ°û±íÃæµÄÇ×ÊèË®ÐÔ£¬½ø¶ø¶ÔÎÛÄàµÄÐõÄý³Á½µÐÔÄÜÊ®·ÖÖØÒª.±¾ÊÔÑéÖÐm(PN)/m(PS)ËæÊ±¼äµÄ±ä»¯ÇúÏßÈçͼ7Ëùʾ.

ͼ7m(PN)/m(PS)±ä»¯¡¡¡¡´ÓͼÖпÉÒÔ¿´³ö£¬3¸ö·´Ó¦Æ÷Öе°°×ÖÊÓë¶àÌǺ¬Á¿µÄ±ÈÖµÔÚÕû¸öÔËÐйý³ÌÖÐ×ÜÌå³ÊÉÏÉýµÄÇ÷ÊÆ.R1¡¢R2·´Ó¦Æ÷ÄÚµÚ1¡«5dPN/PSÉÔ½µ£¬ÖÁµÚ5¡«25d±ÈÖµ³Ê¿ìËÙÉÏÉýÇ÷ÊÆ£¬ÔÚµÚ25¡«40d»ù±¾Îȶ¨ÔÚ2.5¡«2.6×óÓÒ£¬ÇÒR2·´Ó¦Æ÷Õû¸ö¿ÅÁ£»¯¹ý³ÌÖÐPN/PSÕûÌå¸ßÓÚR1·´Ó¦Æ÷.R3·´Ó¦Æ÷ÔÚÕû¸ö¿ÅÁ£»¯¹ý³ÌÖÐPN/PSÒ»Ö±Ôö³¤£¬µ½µÚ40d´ïµ½×î´óÖµ3.0ºóÂÔ½µ£¬ÇÒR3·´Ó¦Æ÷ÔÚ·´Ó¦È«³ÌÖÐPN/PSÕûÌåÃ÷ÏÔ¸ßÓÚR1ºÍR2·´Ó¦Æ÷.3¸ö·´Ó¦Æ÷ÖУ¬Ëæ×ÅPN/PSµÄ²»¶ÏÔö´ó£¬ÎÛÄà¿ÅÁ£»¯³Ì¶È²»¶ÏÌá¸ß£¬ËµÃ÷PN/PSÓëÎÛÄà¿ÅÁ£»¯³Ì¶ÈÃÜÇÐÏà¹Ø£¬ÇÒMg2+ͨ¹ýÉú»¯×÷ÓøüÄÜÌá¸ß¿ÅÁ£ÎÛÄàÉúÎï»îÐÔ£¬PN/PSÃ÷ÏÔ¸ü´ó.
3.7Ca2+ºÍMg2+¶Ô¿ìËÙ¿ÅÁ£»¯½ø³ÌÖгýÎÛЧÄܵÄÓ°Ïì
ºÃÑõ¿ÅÁ£ÎÛÄà¶ÔCODµÄÈ¥³ýÖ÷Ҫͨ¹ýÎïÀíÎü¸½ºÍÉúÎï½µ½âÁ½¸ö;¾¶Íê³É£¬Î´È¥³ýµÄÓлúÎï¿ÉÄÜÊÇijЩ²»Ò×ÉúÎï½µ½âµÄ¸´ÔӳɷֻòÕß΢ÉúÎïÈܽâ²úÎï(SMP).´Ó±í5¿ÉÒÔ¿´³ö£¬¿ìËÙ¿ÅÁ£»¯½ø³ÌÖÐ3¸ö·´Ó¦Æ÷ÖÐCODµÄÈ¥³ýЧ¹ûÔÚÏàËÆµÄˮƽÉÏ£¬Ã»ÓÐÏÔÖøÐԵIJîÒì.µ«R1·´Ó¦Æ÷ÖÐCODµÄÈ¥³ýЧ¹û²¨¶¯ÐԽϴóÇÒÆ½¾ùÈ¥³ýÂÊΪ74.16%£¬µÍÓÚR2ºÍR3·´Ó¦Æ÷ÖеÄ77.75%ºÍ77.43%.

±í5³ýÎÛЧÂʵ¥ÒòËØ·ÖÎö±í¡¡¡¡ÎÛË®ÖÐNH4+-NµÄÈ¥³ýÖ÷ÒªÊÇͨ¹ýÏõ»¯×÷ÓÃÀ´ÊµÏֵģ¬Ïõ»¯×÷ÓÃÊÇÔÚºÃÑõ״̬Ï·ÖÁ½¸ö»ù±¾½×¶Î½«NH4+-Nת»¯ÎªNO3-N.Óɱí5¿ÉÖª£¬3¸ö·´Ó¦Æ÷Öа±µªµÄÈ¥³ýÂʶ¼´ïµ½ÁË85%ÒÔÉÏ£¬ÇÒÌí¼ÓMg2+ÓëδÌí¼Ó½ðÊôÀë×ÓÏà±ÈNH4+-NÈ¥³ýЧ¹ûÓÐÃ÷ÏÔ²îÒ죻´ÓÈ¥³ýÂÊÆ½¾ùˮƽÀ´¿´£¬R3·´Ó¦Æ÷Ч¹û×î¼Ñ£¬Îª87.16%£¬R1·´Ó¦Æ÷×î²î£¬Îª84.78%.½ðÊôÀë×ÓµÄÌí¼Ó¶Ô³ý°±µªÆðµ½Ò»¶¨µÄЧ¹û£¬ÇÒMg2+µÄÌí¼Ó½«¸üÓÐÖúÓÚÌá¸ßNH4+-NµÄ½µ½âЧÂÊ.Mg2+×÷Ϊ΢ÉúÎïËùÐèµÄÒ»ÖÖ΢Á¿ÔªËØ£¬²ÎÓëϸ°ûµÄÄÜÁ¿´úл£¬µ÷¿ØÏ¸°ûÔöÖ³Óë·Ö»¯£¬´Ì¼¤Î¢ÉúÎïÉú³¤£¬Ìá¸ß΢ÉúÎï»îÐÔ.Ca2+Ìõ¼þϰ±µªÈ¥³ýÂʵÍÓÚMg2+Ìõ¼þÏ£¬ÕâÊÇÒòΪCa2+ÓÕµ¼ÐγɵĺÃÑõ¿ÅÁ£ÎÛÄàÁ£¾¶½Ï´ó£¬ÓªÑø»ùÖʺÍÑõÆøÔÚ¿ÅÁ£Öд«µÝÔËÊäÊÜ×裬¿ÅÁ£ÖÐÐÄΪÑáÑõÎÞ»ú´øÇÒÉúÎï¶àÑùÐÔµ¥Ò»£¬¶Ô°±µªµÄÈ¥³ý²»Àû.
Á×µÄÈ¥³ýÊÇͨ¹ýÅųöϵͳÖеÄÊ£ÓàÎÛÄàÀ´ÊµÏֵģ¬SBR·´Ó¦Æ÷ÔËÐÐÖУ¬Í¨¹ýºÃÑõ¿ÅÁ£ÎÛÄàÖÜÆÚÐÔµÄÅÅÄàÀ´´ïµ½³ýÁ×Ä¿µÄ.Óɱí5¿ÉÖª£¬Ìí¼ÓCa2+Ìõ¼þÏ£¬PO43--PµÄÈ¥³ýÂÊÃ÷ÏÔÓÅÓÚδÌí¼Ó½ðÊôÀë×Ó£¬ÇÒÓÐÏÔÖøÐÔ²îÒ죬µ«Ca2+¡¢Mg2+ÔÚͬµÈŨ¶ÈÌõ¼þ϶ÔPO43--PµÄÈ¥³ýЧ¹ûÓ°ÏìÎÞÃ÷ÏÔ²î±ð.´Ó±í5Öл¹¿ÉÒÔ¿´³ö£¬PO43--PµÄÈ¥³ýЧ¹ûÕûÌå¾ßÓнϴóµÄ²¨¶¯ÐÔ£¬Õâ²»½öÓë½øË®Ë®Öʲ¨¶¯Óйأ¬»¹Óë¾ÛÁ×¾ú(POA)¡¢·´Ïõ»¯¾ÛÁ×¾ú(DPB)µÄÉú³¤¼°ºÃÑõ¿ÅÁ£³ÉÊì״̬(ÐγɺÃÑõ-ȱÑõ-ÑáÑõµÄ½»Ìæ»·¾³)¶¼ÓÐÃÜÇйØÏµ.
4½áÂÛ
1)Ca2+¡¢Mg2+µÄÌí¼ÓÄÜ¿ìËÙËõ¶ÌºÃÑõÎÛÄà¿ÅÁ£»¯ËùÐèʱ¼ä£¬µ«×÷ÓûúÀí²¢·ÇÍêÈ«Ïàͬ.Ca2+µÄÌí¼Ó¸üÓÐÀûÓÚºÃÑõ¿ÅÁ£ÎÛÄàϵͳÆô¶¯Ê±¼äµÄËõ¶Ì£¬ÆäÐγɵĿÅÁ£ÎÛÄà½á¹¹¸üΪÖÂÃÜ£¬ÐÎ×´½ÏΪ¹æÔò£¬²¢ÇÒÁ£¾¶Ò²½Ï´ó£¬³Á½µÐÔÄܸüºÃ£¬±íÏÖ³ö¸üÓÅÔ½µÄÎïÀíÌØÐÔ.¶øMg2+Ìí¼ÓÌõ¼þÏÂÐγɵĿÅÁ£ÎÛÄ࣬ÆäMLSS¡¢MLVSS/MLSS¡¢OURºÍSOURÏÔÖøÌá¸ß£¬ÉúÎï¶àÑùÐÔ¸ü·á¸»£¬±íÏÖ³ö¸üÏÔÖøµÄÉú»¯ÌØÐÔ.
2)ÓëδÌí¼Ó½ðÊôÀë×ÓÏà±È£¬Ìí¼ÓCa2+¡¢Mg2+´Ùʹ¿ÅÁ£ÎÛÄàÖÐPN¡¢PSº¬Á¿ÓнϸߵÄÔö¼Ó£¬ÌرðÊÇPNµÄº¬Á¿Ôö¼Ó¸üÃ÷ÏÔ£¬Õâ¶ÔºÃÑõ¿ÅÁ£ÎÛÄàµÄÐÎ³ÉÆðµ½´Ù½ø×÷ÓÃ.ÓëCa2+Ïà±È£¬Mg2+ÓÕµ¼ÏÂϸ°û·ÖÃÚEPSÖÐPN¡¢PSº¬Á¿¾ùÓиü´óµÄÌá¸ß£¬ÇÒÔöËÙÃ÷ÏÔ¸ü¿ì.
3)Ca2+¡¢Mg2+µÄÌí¼ÓʹºÃÑõ¿ÅÁ£ÎÛÄà¾ßÓиüÏÔÖøµÄ³ýÎÛÓÅÊÆ£¬ÎÈ̬ÏÂCOD¡¢NH4+-N¡¢PO-34-PµÄÈ¥³ýÂʾùÌáÉý3%×óÓÒ.














