[拼音]:xiaosuan linfei
[外文]:nitrophosphate
用硝酸分解法将磷矿加工制得的氮磷(钾)复合肥料。产品的主要组分是磷酸二钙、磷酸铵和硝酸铵。有些品种还含有硝酸钾和氯化铵。多数产品中的磷酸盐,一部分是水溶性的,另部分是不溶于水而溶于中性枸橼酸铵溶液的。
硝酸磷肥于 20世纪 30年代初开始工业化生产。自1945年起生产发展较快,比较集中在欧洲。1973年世界总生产能力(以P2O5计)达3.46Mt。硝酸磷肥生产的主要特点是:硝酸既用于分解磷矿,本身又成为产品中氮素的来源之一,经济上比较合理,在硫资源短缺的国家或地区,生产这类肥料尤为适宜。
硝酸磷肥的生产方法很多,其中最简单的是硝基过磷酸钙法,瑞士曾多年采用过此法。它与过磷酸钙生产工艺相似,用浓度65%~70%的硝酸在混合器中分解磷矿粉,产品约含N8%、P2O516%。此法优点是工艺较简单,缺点是二氧化氮大量逸出,污染环境,产品吸湿性严重。
多数硝酸磷肥生产首先均以浓度为50%~60%硝酸分解磷矿,生成主要含磷酸和硝酸钙的溶液。反应式为:
Ca10F2(PO4)6+20HNO3─→6H3PO4+10Ca(NO3)2+2HF
采用不同的方法加工处理这种溶液,就形成不同的硝酸磷肥生产工艺。差别只在于用不同的方法除去溶液中的钙。分离钙以后溶液的后加工步骤基本相似,主要是溶液用氨中和,进行蒸发、造粒、干燥和筛分即得成品。
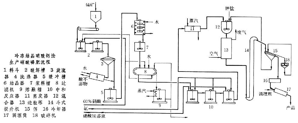
硝酸钙结晶法又称冷冻结晶硝酸钙法(见图)。将磷矿的硝酸分解液冷却到10~-5°C,60~85%的Ca(NO3)2·4H2O以结晶形式析出,分离后的母液用氨中和。反应式为:
6H3PO4+4Ca(NO3)2+2HF+11NH3─→3CaHPO4+3NH4H2PO4+8NH4NO3+CaF2
中和料浆经蒸发、造粒、干燥和筛分即得硝酸磷肥产品。分离出来的硝酸钙四水物添加硝酸铵后,可进一步加工成硝酸铵钙肥料,其组成是 5Ca(NO3)2·NH4NO3·10H2O,含N15.5%。也可以与碳酸铵溶液进行复分解反应并加工成硝酸铵返回生产系统,以调节硝酸磷肥产品中的氮磷比例或进一步加工,作为商品氮肥。这种硝酸磷肥生产工艺应用广泛,典型产品规格(以N-P2O5-K2O%表示)有26-13-0、20-20-0。如在生产过程中添加氯化钾调理剂,则典型产品规格是15-15-15、13-13-20。
硫酸盐法
在磷矿的硝酸分解液中添加可溶性硫酸盐(硫酸铵、硫酸钾),沉淀出硫酸钙,进行分离(有时也可不分离)。母液或料浆按上述后加工常规方法加工成产品。以硫酸铵为沉淀剂时,沉淀出来的硫酸钙可以再加工成硫酸铵返回生产系统,称其为硫酸铵循环法硝酸磷肥工艺。以硫酸钾为沉淀剂时,产品是三元复合肥料,而且不含氯离子,适用于忌氯作物施肥。
硝酸-磷酸混酸法在磷矿的硝酸分解液中添加磷酸,以降低溶液中氧化钙与五氧化二磷的比例。母液按常规方法加工成产品。此法较简单,产品氮磷比可在较大范围内调节。但生产中需有磷酸来源。
碳化法磷矿的硝酸分解液先氨化中和至 pH为3.5~4.0,然后在 pH为7.5~8.0条件下通入氨和二氧化碳,生成含有磷酸二钙、硝酸铵和碳酸钙的料浆。再按常规方法加工成产品。典型产品规格(以N-P2O5-K2O%表示)是16-14-0。此法简单,生产费用低,但产品中的磷酸盐不溶于水,只溶于枸橼酸铵溶液,颗粒产品肥效差。