电镀污水的水质复杂,成分不易控制,其中含有的铬、铜、镍、镉、锌、金、银等重金属离子和氰化物等毒性较大,有些属于致癌、致畸、致突变的剧毒物质,对人类危害极大。因此,电镀污水必须认真进行回收处理,达到保护环境、造福人民的要求。要选择最正确的电镀污水处理方法,首先必须对摸清电镀污水的种类、来源和污染物水平。下面针对混合污水处理及含铬电镀污水处理方法做一个介绍。
电镀混合污水,系指含有多种金属离子的电镀污水,也可以包括酸、碱污水在内。《规范》规定下列污水不应排入混合污水处理系统之内:
1、未经氧化处理的含氰污水和未经除铬处理的的含铬污水;
2、含各种络合剂超过允许浓度的污水,其允许浓度应通过试验确定;
3、含各种表面活性剂超过允许浓度的污水,其允许浓度应通过试验确定;
4、含有可能回收利用物料的污水。
电镀污水处理方法:(1)该污水混合后经格栅处理由防腐泵提升经转子流量计进入中和反应池,该池内安装有PH计及搅拌机,当向反应池投加碱时,各金属在一定的PH值下生成相应的氢氧化物沉淀物。根据我们以往所积累的对电镀污水行业的处理经验,混合污水最佳沉淀的PH值为9.5,反应后的出水进入中间水池,再经过经砂滤后,出水的PH还是偏碱性,因此再经PH调节池加酸调节后可达标排放。压滤后的污泥外运集中深埋或制砖或回收金属离子或经其它无害化处理。
经破氰和铬还原的污水与混合污水进行混合,采用二次中和沉淀处理工艺,中和剂采用粉石粉和氢氧化钠配合使用,一次中和反应投加粉石粉和氢氧化钠,由进口PH计在线监控PH在7.5~8之间,二次中和反应采用氢氧化钠并控制PH在10~10.5之间。混合污水中各种重金属成份多,而每种重金属加碱析出的最佳PH范围不同(见表),尤其对一些两性元素,如锌,它的氢氧化物,既溶于强酸,又溶于强碱,其沉淀的最佳PH是8.5-9.0,所以两段PH调节沉淀是必须的。根据我院的工程实践经验,沉淀后污水部分重金属仍有流失,而PE管过滤把关措施效果很好。经PE管过滤后经PH调过的污水,80%回用于生产,其余达标排放。
某些金属氢氧化物沉淀析出的最佳范围
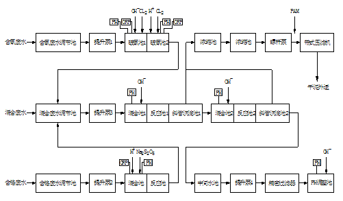
根据以上设计指导思想,确定电镀污水处理方法流程,详见以下污水处理工艺流程框图。
电镀污水处理方法(2)处理工艺流程说明
含氰污水经氰污水调节池匀质匀量后用提升泵1泵入破氰池1,池内投加液碱至PH:10~11、加入液氯,进行一次破氰,控制ORP为300mV,而后流入破氰池2进行二次破氰,二次破氰投加硫酸调PH至7.5~8,投加液氯控制ORP650mV,破氰池内均采用机械搅拌,经二次破氰后污水流入混合污水调节池。
含铬污水经铬污水调节池匀质匀量后用提升泵2泵入铬还原反应池,池内投加硫酸控制PH为2~3之间,由加药泵投加焦亚硫酸钠,控制ORP在300~330mV之间,还原反应池内采用机械搅拌,经还应后的污水流入混合污水调节池。
混合污水经混合污水调节池匀质,为适应重金属离子沉淀不同的PH要求,采用两段PH调节和反应沉淀分离法。混合污水由提升泵3泵入一次中和反应池,池内投加石灰乳液和液碱,在线控制PH为7.5~8之间,使污水中的重金属离子与OH-反应生成氢氧化物絮体后自流入斜板沉淀池,经斜板沉淀池进行泥水分离,上清液进入二次中和反应池,池内投加液碱,控制PH为10~10.5之间,而后进行二次斜板沉淀处理,二次斜板沉淀池上清液进入中间水池,经加压PE管过滤后再在PH调整池中投加硫酸在线调节PH为6~9,处理出水回用于生产或排放。污泥排入污泥浓缩池。
污泥处理:采用比较成熟的污泥浓缩池浓缩污泥,再经带式压滤机脱水。脱水污泥合理处置。
(3)含铬电镀污水处理方法
采用亚硫酸钠法处理含铬电镀污水,可采用下图所示基本工艺流程图:
电镀污水处理方法3.1 含铬电镀污水处理方法一般宜采用间歇式处理,当设置两格反应沉淀池交替使用时,可不设污水调节池,其沉淀方式宜采用静止沉淀。当污水量大,含六价铬离子浓度变化幅度不大时,可采用连续式处理,沉淀方式宜采用斜板沉淀池。。
采用亚硫酸钠法处理含铬电镀污水,应符合列要求:
1.污水应先进行酸化,其PH值应小于或等于3。
2.亚硫酸钠的投药量应按实际情况确定,一般可按六价铬离子与亚硫酸钠的重量比1:3.5~1:4投加。
3.亚硫酸钠与污水混合反应均匀后,应加碱调整PH值至7~8。
4.亚硫酸钠与污水混合反应时间和碱与污水混合反应时间都不宜小于15~30min。
当采用间歇处理时,反应沉淀池应加盖封闭,其有效容积可按3~4平均小时污水处理量计算。反应后的沉淀时间宜为1~1.5h。
含铬污水中Cr6+还原,采用亚硫酸钠还原,方法成熟可行,可以达到尽可能减少污泥产生量的目的,过程在线控制PH2~3,控制ORP在300~330mV之间。经还原处理后的污水流入混合污水调节池。
由于还原反应时,污水须调PH值至2~3之间,因此将酸洗污水引进与含铬污水混合,可减少酸的用量,降低污水处理的运行费用,达到以废治废的目的。














