¡¡¡¡Ä³¶à¾§¹è³§½ôÁÚμºÓÇÒËù´¦µØÇøÉÐ佨ÉèµØÏ¹ÜÍø£¬ÆäÉú»îºÍÉú²úÓÃË®¾ùÈ¡×ÔµØÏÂË®£¬¶øÉú²úºÍÉú»îÎÛË®Ðè×Ô½¨·ÏË®´¦Àíϵͳ´ï±êºó·½¿ÉÅÅ·Å¡£ÎªÁ˽ÚԼˮ×ÊÔ´£¬¸Ã³§¶ÔÉú»îÎÛË®½øÐÐÉî¶È´¦Àí£¬´ïµ½ÖÐË®»ØÓñê×¼ºó»ØÓÃÓÚ¾°¹ÛË®³Ø¡¢ÂÌ»¯¡¢³å²ÞµÈ¡£
¡¡¡¡1 ·ÏË®×´¿ö¼°Åŷűê×¼
¡¡¡¡Éú»îÎÛË®À´×ÔËÞÉᡢʳÌᢰ칫¥ºÍ³§ÇøÎÀÉú¼ä£¬¸ù¾Ý¸Ã³§¹æÄ££¬Ô¤¼Æ·ÏˮˮÁ¿Ô¼Îª300 m3/d£¬Éè¼Æ½øË®Ë®Á¿°´15 m3/h¼Æ¡£¸ù¾Ýµ±µØÅŷűê×¼ºÍÖÐË®ÓÃ;£¬´¦ÀíºóµÄË®ÖÊÓ¦Âú×ã¡¶³ÇÊÐÎÛË®ÔÙÉúÀûÓà ³ÇÊÐÔÓÓÃˮˮÖÊ¡·(GB/T 18920¡ª2002)¡¢¡¶»ÆºÓÁ÷Óò(ÉÂÎ÷¶Î)ÎÛË®×ÛºÏÅŷűê×¼¡·(DB 61/224¡ª2011)µÄÒªÇó¡£½øË®Ë®ÖÊÔ¤²âºÍ³öˮָ±êÒªÇóÈç±í 1Ëùʾ¡£
¡¡¡¡2 ¹¤ÒÕ½éÉÜ
¡¡¡¡2.1 ¹¤ÒÕÑ¡Ôñ
¡¡¡¡¸ÃÎÛË®´¦ÀíϵͳÓëÐ¡ÇøÎÛË®´¦Àí³§¾ßÓÐÏàËÆÌØÕ÷£¬È磺ÎÛË®Á¿Ð¡ÓÚ4 000 m3/d¡²1¡³;Ë®ÖÊ¡¢Ë®Á¿Ð¡Ê±±ä»¯ÏµÊý½Ï´ó;ÎÛȾÎïŨ¶È±È³ÇÊÐÎÛË®µÍ;ÎÛË®¿ÉÉú»¯ÐÔºÃ;´¦ÀíÄѶȽÏСµÈ¡£³£¼ûµÄÐ¡ÇøÉú»îÎÛË®´¦Àí¹¤ÒÕÓУºÑõ»¯¹µ¼¼Êõ¡¢ÐòÅúʽ»îÐÔÎÛÄà·¨(SBR¹¤ÒÕ)¡¢ÖÜÆÚÑ»·ÆØÆø»îÐÔÎÛÄà·¨(CASS¹¤ÒÕ)¡¢È±Ñõ/ºÃÑõ¹¤ÒÕ(A/O¹¤ÒÕ)µÈ¡£»ØÓÃÒªÇó¸ß¿É²ÉÓÃÉúÎï»îÐÔÌ¿¼¼Êõ¡¢Ä¤ÉúÎï·´Ó¦Æ÷¡¢Ä¤¼¼ÊõµÈÉî¶È´¦Àí¼¼Êõ¡²2¡³¡£Í¨¹ý¶ÔË®ÖÊ×´¿ö¡¢ÆøºòÌõ¼þ¡¢ÔËÐзÑÓõÈÖîÒòËØµÄ×ۺϿ¼ÂÇ£¬²¢²ÎÕÕ¹úÄÚÍâÎÛË®´¦ÀíÔËÐоÑ飬±¾¹¤³ÌÑ¡ÔñA/O½Ó´¥Ñõ»¯·¨×÷ΪÖ÷Òª´¦Àí¹¤ÒÕ¡£´Ë¹¤ÒÕ¼¼Êõ³ÉÊì¡¢Ä͸ººÉ³å»÷ÄÜÁ¦Ç¿¡¢¹¤ÒÕÎȶ¨¡¢Í¶×ÊÊ¡£¬²¢¿É±£Ö¤´¦Àíºó»ØÓÃË®´ï±ê¡£
¡¡¡¡2.2 A/O½Ó´¥Ñõ»¯·¨¹¤ÒÕ
¡¡¡¡A/O½Ó´¥Ñõ»¯³ØÊÇÒ»¸öȱÑõ·´Ó¦³ØºÍÒ»¸öºÃÑõ·´Ó¦³Ø×é³ÉµÄÁªºÏϵͳ£¬Èçͼ 1Ëùʾ¡£
ͼ 1 A/O½Ó´¥Ñõ»¯³Ø
¡¡¡¡O³Øµ×²¿¾ùÔȲ¼ÖÃÓÐÆØÆø¹Ü·£¬Í¨¹ý¹Ä·ç»úµÈÉ豸ÒýÈëÑõÆøÓëÎÛË®³ä·Ö½Ó´¥»ìºÏ¡£ÔÚȱÑõ·´Ó¦³ØÒìÑø¾ú½«ÎÛË®Öеĵí·Û¡¢ÏËά¡¢Ì¼Ë®»¯ºÏÎïµÈÐü¸¡ÎÛȾÎïºÍ¿ÉÈÜÐÔÓлúÎïË®½âΪÓлúËᣬʹ´ó·Ö×ÓÓлúÎï·Ö½âΪС·Ö×ÓÓлúÎ²»ÈÜÐÔµÄÓлúÎïת»¯³É¿ÉÈÜÐÔÓлúÎµ±ÕâЩÔÚȱÑõÌõ¼þÏÂË®½âµÄ²úÎï½øÈëºÃÑõ³Ø½øÐкÃÑõ´¦Àíʱ£¬¿ÉÌá¸ßÎÛË®µÄ¿ÉÉú»¯ÐÔ¼°ÑõµÄЧÂÊ;ÔÚȱÑõ·´Ó¦³ØÖУ¬ÒìÑø¾ú½«µ°°×ÖÊ¡¢Ö¬·¾µÈÎÛȾÎï½øÐа±»¯(ÓлúÁ´ÉϵÄN»ò°±»ùËáÖеݱ»ù)ÓÎÀë³ö°±(NH3¡¢NH4+)£¬ÔÚ³ä×㹩ÑõÌõ¼þÏ£¬×ÔÑø¾úµÄÏõ»¯×÷Óý«NH3(NH4+)Ñõ»¯ÎªNO3-£¬Í¨¹ý»ØÁ÷¿ØÖÆ·µ»ØÖÁA³Ø£¬ÔÚȱÑõÌõ¼þÏ£¬ÒìÑõ¾úµÄ·´Ïõ»¯×÷Óý«NO3-»¹ÔΪ·Ö×Ó̬µª(N2)Íê³ÉC¡¢N¡¢OÔÚÉú̬ÖеÄÑ»·£¬ÊµÏÖÎÛË®ÎÞº¦»¯´¦Àí¡£Ó봫ͳÉúÎïÍѵª¹¤ÒÕÏà±È£¬A/OϵͳÎÞÐèÍâ¼Ó̼Դ£¬¿ÉÀûÓÃÔÎÛË®ÖеÄÓлúÎï×÷Ϊ̼Դ½øÐз´Ïõ»¯£¬´ïµ½Í¬Ê±È¥³ýBODºÍÍѵªµÄÄ¿µÄ;·´Ïõ»¯ÖÐÔö¼ÓµÄ¼î¶È¿ÉÒÔ²¹³¥Ïõ»¯¹ý³ÌÖжԼî¶ÈµÄÏûºÄ¡²3¡³¡£
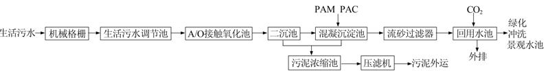
¡¡¡¡2.3 ¹¤ÒÕÁ÷³Ì
¡¡¡¡Éú»îÎÛË®´¦Àí¼°»ØÓÃϵͳ¹¤ÒÕÁ÷³Ì¼ûͼ 2¡£
ͼ 2 ¹¤ÒÕÁ÷³Ì
¡¡¡¡Éú»îÎÛË®¾¸ñÕ¤·ÖÀëÆäÖнϴóµÄƯ¸¡ÎïºÍ¿ÅÁ£Îïºó½øÈëµ÷½Ú³Ø£¬µ÷½Ú³Ø¾ßÓе÷½ÚË®Á¿¡¢Ë®ÖʵÄ×÷Ó㬿ɼõÉÙÔˮˮÁ¿ºÍË®Öʲ¨¶¯¶Ô´¦ÀíϵͳµÄÓ°Ïì¡£¾¹ýµ÷½ÚºóµÄÉú»îÎÛË®Ê×ÏȽøÈëA/O½Ó´¥Ñõ»¯³ØÍ¨¹ýȱÑõ/ºÃÑõ·´Ó¦¶ÔÓлúÎÛȾÎïºÍ°±µªµÈ½øÐÐÉú»¯½µ½â£¬ËæºóÔÚ¶þ³Á³Ø½øÐÐÄàË®·ÖÀ룬³öˮͨ¹ýͶ¼ÓPAMºÍPAC½øÐлìÄý³Áµí´¦Àí£¬½µµÍË®ÖеÄÐü¸¡Îï¡£»ìÄý³Áµí³ØµÄ³öË®¾Ë®±ÃÌáÉýºó½øÈëÁ÷ɰ¹ýÂËÆ÷£¬Ôڴ˽øÐÐÉî¶È´¦Àí£¬³öË®½øÈë»ØÓÃË®³Ø£¬Í¶¼Ó¶þÑõ»¯ÂÈÏû¶¾ºó¼´¿É»ØÓÃÓÚ³§Çø¾°¹ÛË®³Ø¡¢ÂÌ»¯ºÍ²ÞËù³åÏ´µÈ¡£¶þ³Á³ØµÄÎÛÄàÒ»²¿·Ö»ØÁ÷ÖÁA¶Î½øÐÐÉúÎïÍѵª£¬Ê£ÓàÎÛÄàºÍ»ìÄý³Áµí³ØµÄÎÛÄàͨ¹ýµþƬѹÂË»úÍÑË®ÖÁÄà±ý×´£¬ÍâÔËÌîÂñ¡£
¡¡¡¡3 Ö÷Òª¹¹ÖþÎï¼°É豸²ÎÊý
¡¡¡¡(1)¼¯Ë®¾®¡£1×ù£¬¹¤Òճߴç3.3 m¡Á0.5 m¡Á4.1 m£¬ÓÐЧÈÝ»ý2.3 m3¡£ÄÚÉèϸ¸ñÕ¤1×ù£¬Õ¤¿í0.45 m£¬Õ¤Ìõ¼ä϶3 mm£¬Õ¤Ç°Ë®Éî1.3 m¡£¸ñÕ¤¿ÉÔÚÏÖ³¡ÊÖ¶¯¿ªÆô£¬Ò²¿Éͨ¹ý×Ô¿ØÏµÍ³¶¨Ê±ÔËÐС£
¡¡¡¡(2)Éú»îÎÛË®µ÷½Ú³Ø¡£1×ù£¬¹¤Òճߴç6.3 m¡Á6.6 m¡Á5.6 m£¬ÓÐЧÈÝ»ý120 m3£¬Ë®Á¦Í£Áôʱ¼äΪ8 h¡£³ØÄÚÉèÆØÆøÏµÍ³(²ÉÓÃ¹Ä·çÆØÆø)£¬ÌáÉý±Ã2̨(1ÓÃ1±¸)£¬µç´ÅÁ÷Á¿¼Æ1Ì×£¬³¬Éù²¨ÒºÎ»¼Æ1Ìס£
¡¡¡¡(3)A/O½Ó´¥Ñõ»¯³Ø¡£2×ù£¬¹¤Òճߴç8.0 m¡Á7.0 m¡Á6.0 m£¬A¡¢O¶ÎÌå»ý±ÈΪ1¡Ã3£¬Éè¼ÆÍ£Áôʱ¼äΪ28 h¡£Á½³Ø¾ùÐü¹ÒÓÐ×éºÏÌîÁϹ©Î¢ÉúÎ︽×ÅÉú³¤£¬ÌîÁϲã¸ß¶È4 m£¬ÌîÁϱȱíÃæ»ýΪ200 m3/m2¡£O³Øµ×²¿¾ùÔȲ¼ÖÃÓÐÆØÆø¹Ü·£¬Í¨¹ý΢¿×½«¹Ä·ç»úÒýÈëµÄ¿ÕÆøÇиî·ÛËéÎªÎ¢Ï¸ÆøÅÝ£¬ÓëÎÛË®³ä·Ö½Ó´¥»ìºÏ¡£A³ØºÍO³Ø°²×°ÓÐDOÔÚÏß·ÖÎöÒÇ£¬Ò»°ã¿ØÖÆA³ØDO²»´óÓÚ0.2 mg/L£¬O³ØDOΪ2¡«4 mg/L¡£ÔÚO³ØÄÚÉèÖûØÁ÷±Ã4̨(2ÓÃ2±¸)£¬»ìºÏÒº»ØÁ÷±È100%¡«200%¡£¶þ³Á³ØÖÁA³ØµÄÎÛÄà»ØÁ÷±È50%¡«100%¡£
¡¡¡¡(4)¶þ³Á³Ø¡£2×ù£¬²ÉÓ÷øÁ÷ʽ³Áµí³Ø£¬¹¤Òճߴç8.00 m¡Á3.85 m¡Á6.00 m£¬Ã¿×ù¶þ³Á³Ø·ÖÁ½¸ñ¡£Ë®Á¦Í£Áôʱ¼äΪ24 h£¬±íÃæ¸ººÉΪ0.24 m3/(m2¡¤h)¡£³ØÄÚÅäÓе¼Á÷Ͱ4Ì×£¬ÒçÁ÷Ñß2Ì×£¬ÎÛÄàÆøÌá×°ÖÃ16Ìס£
¡¡¡¡(5)»ìÄý³Áµí³Ø¡£2×ù£¬·´Ó¦³Ø·ÖÁ½¸ñ£¬¹¤Òճߴç2.1 m¡Á1.0 m¡Á6.0 m£¬ÔÚ´ËͶ¼ÓPACºÍPAM½øÐлìÄý³Áµí·´Ó¦£¬»ìÄýʱ¼äΪ1 h¡£³Áµí³Ø³ß´ç8.4 m¡Á2.1 m¡Á6.0 m£¬³Áµí³ØÍ£Áôʱ¼äΪ9 h£¬³Áµí³Ø±íÃæ¸ººÉ0.5 m3/(m2¡¤h)¡£ÄÚÉè½Á°è»ú4̨£¬ÎÛÄàÆøÌá×°ÖÃ6Ì×£¬¼ÓÒ©×°ÖÃ2Ìס£
¡¡¡¡(6)Á÷ɰ¹ýÂËÆ÷¡£2×ù£¬ÍâÐÎΪԲÖùÐ͹ޣ¬Ö±¾¶2.8 m£¬¼¯»ìÄý¡¢³ÎÇå¡¢¹ýÂËΪһÌ壬ÓɽøË®¹Ü¡¢ÂËÒºÅÅ·ÅÑ߰塢ϴɰˮÅŷŹܡ¢²¼Ë®Æ÷ºÍ·Å¿Õ¹ÜµÈ×é³É¡£½øË®Í¨¹ýλÓÚÉ豸µ×²¿µÄÈëÁ÷·ÖÅä¹Ü½øÈë´¦Àíϵͳ£¬¾É°´²¹ýÂ˺óÓɶ¥²¿³ö¿ÚÒçÁ÷³öË®¡£Îü¸½Ê±É°´²½ØÁôµÄÔÓÖʱ»¿ÕÆøÌáÉý±ÃÊäË͵½Â˹޶¥²¿µÄϴɰÆ÷£¬Í¨¹ý»úеĦ²Á×÷ÓúÍÎÉÁ÷×÷ÓÃʹÎÛȾÎï´ÓÂËɰ±íÃæ·ÖÀë³öÀ´£¬ÔÓÖʾϴɰˮ³ö¿ÚÅųö£¬¾»É°ÀûÓÃ×ÔÖØ·µ»ØÉ°´²¡£Ã¿×ù´¦ÀíË®Á¿15 m3/h£¬ÂËËÙ2.5 m/h£¬¿ÕÆøÌáɰ±ÃѹǿΪ160 kPa£¬¿ÕÆøÁ÷Á¿1¡«2 m3/h£¬ÇåÏ´Ë®Á÷Á¿Îª×ܽøË®Á÷Á¿µÄ1%¡«3%£¬ÂËÁÏΪÁ£¾¶1.2¡«2.0 mmµÄʯӢɰ¡£
¡¡¡¡(7)»ØÓÃË®³Ø¡£1×ù£¬¹¤Òճߴç2.9 m¡Á3.2 m¡Á6.0 m£¬Ë®Á¦Í£Áôʱ¼äΪ3.6 h£¬ÉèDZˮ±Ã2̨(1ÓÃ1±¸)£¬¶þÑõ»¯ÂÈ·¢ÉúÆ÷2̨£¬³¬Éù²¨ÒºÎ»¼Æ1Ì×£¬²¢°²×°CODÔÚÏß·ÖÎöÒÇ¡¢pHÔÚÏß·ÖÎöÒÇ¡¢°±µªÔÚÏß·ÖÎöÒÇ¡¢SSÔÚÏß·ÖÎöÒÇʵʱ¼à²âË®ÖÊ¡£
¡¡¡¡(8)ÎÛÄàŨËõ³Ø¡£1×ù£¬¹¤Òճߴç2.8 m¡Á2.4 m¡Á6.0 m£¬ÄÚÉèÒçÁ÷Ñß¡¢µ¼Á÷Ͳ¸÷1Ì×£¬ÅäÎÛÄà½øÁϱÃ2̨(1ÓÃ1±¸)ºÍµþƬѹÂË»ú1̨¡£ËùÓй¹ÖþÎï¾ùΪ¸Ö½î»ìÄýÍÁ½á¹¹¡£
¡¡¡¡4 ¼à¿ØÏµÍ³¹¦ÄÜ
¡¡¡¡±¾ÏµÍ³µÄ¼à²â¿ØÖÆÓɼà²âÒÇÆ÷ÒÇ±í²¿·ÖºÍ×Ô¶¯¿ØÖƲ¿·Ö×é³É¡£¼à²âÒÇÆ÷ÒDZí°üÀ¨CODÔÚÏß·ÖÎöÒÇ¡¢pHÔÚÏß·ÖÎöÒÇ¡¢DOÔÚÏß·ÖÎöÒÇ¡¢°±µªÔÚÏß·ÖÎöÒÇ¡¢SSÔÚÏß·ÖÎöÒÇ¡¢µç´ÅÁ÷Á¿¼Æ¡¢³¬Éù²¨ÒºÎ»¼ÆµÈÔÚÏß²âÁ¿×°Öã¬Æä¹¦ÄÜΪ¶ÔÕû¸ö¹¤ÒÕÁ÷³Ì½øÐÐÔÚÏß¼à²â£¬¼Ç¼¹Ø¼ü¹¤ÒÕµãµÄÔËÐÐÊý¾Ý²¢ÔÚÆä³¬³öÉ趨ֵʱ±¨¾¯¡£×Ô¶¯¿ØÖƲ¿·ÖÓÉÏÂλ»ú¡¢ÉÏλ»ú¼°Èí¼þ×é³É£¬¿ÉʵÏÖ²Ù×÷ÈËÔ±¶ÔÉú»îÎÛË®ÔÙÉú´¦ÀíϵͳÔËÐÐÇé¿öµÄÓÐЧ¼à¿Ø£¬²¢ÔÚÉÏλ»ú¶ÔijЩ×Ô¿ØÉ豸(±Ã¡¢·§µÈ)½øÐÐÇл»¡¢¿ªÍ£µÈ²Ù×÷¡£ÁíÍ⣬Èí¼þ»¹ÌṩÓû§¹ÜÀí¡¢ÏµÍ³Ç÷ÊÆ¡¢±¨±í´òÓ¡µÈ¸¨Öú¹¦ÄÜ¡£
¡¡¡¡Õû¸öÎÛË®´¦Àíϵͳ¼ÈÄÜʵÏÖÈ«×Ô¶¯»¯ÔËÐУ¬ÓÖÄÜʵʩÈ˹¤²Ù×÷¡£ÏÖ³¡²Ù×÷Ïä¿ÉÓÚÏÖ³¡Ö±½Ó¶ÔÉ豸½øÐÐÆðÍ£¡£ÔÚÖпØÊÒÉÏλ»ú¿ÉÒÔʵÏÖ¼àÊӺͿØÖÆÈκÎһ̨É豸µÄ״̬£¬²¢ÇÒͨ¹ýÄ£ÄâÁ¿Ä£¿é²É¼¯µÄÊý¾Ý£¬Ö±¹ÛµØ¼àÊÓµ½ÏÖ³¡µÄ¸÷ÖÖÐÅÏ¢£¬Èçˮλ¡¢Á÷Á¿¡¢pHµÈ¡£Õý³£Çé¿öÏ£¬ÔËά¼°¹ÜÀíÕßͨ³£Ö»ÐèÒªÔÚÖпØÊÒ¼´¿ÉÍêÈ«ÕÆÎÕÏÖ³¡µÄÔËÐÐ×´¿ö£¬²¢ÇÒ¿É¿ØÖÆÏÖ³¡É豸µÄÔËÐУ¬µ÷Õû²ÎÊýÉèÖ㬻ò×ö³öÏàÓ¦µÄ¶Ô²ß¡£´ËģʽÏ£¬´ó´ó¾«¼òÁËÈËÔ±ÅäÖã¬Ìá¸ßÁËÔËÐÐЧÂÊ¡£
¡¡¡¡5 ÔËÐÐЧ¹ûºÍ¼¼Êõ¾¼Ã·ÖÎö
¡¡¡¡¸ÃϵͳÎȶ¨ÔËÐÐ3¸öÔº󣬶ԽøË®¡¢³öË®¸÷Ëæ»úÈ¡Ñù10´Î£¬ÆäÎÛȾÎïŨ¶Èƽ¾ùÖµÈç±í 2Ëùʾ£¬¼ì²âÒÀ¾Ý¹ú¼Ò±ê×¼·½·¨½øÐС²4¡³¡£
¡¡¡¡Óɱí 2¿ÉÖª£¬¸ÃÉú»îÎÛË®µÄpHÎȶ¨£¬Ö÷ÒªÎÛȾÎïCOD¡¢BOD¡¢NH3-N¡¢SSµÄÈ¥³ýÂÊ·Ö±ð´ïµ½85%¡¢96%¡¢83%¡¢94%£¬ÇÒËüÃdzöË®µÄƽ¾ùŨ¶È´ó´óµÍÓÚÉè¼Æ³öˮָ±ê£¬¿É´ïµ½ÔÓÓÃˮˮÖʱê×¼ÒªÇ󡣿ɼû¸Ãϵͳ´¦ÀíЧ¹û½ÏºÃ£¬»ØÓÃˮˮÖʰ²È«¿É¿¿¡£
¡¡¡¡¸Ã³§Æ½¾ùÿÔ´¦ÀíÉú»îÎÛˮԼ9 500 t£¬Ã¿Ô¹¤³ÌÕ۾ɰ´1.07ÍòÔª¼Æ£¬Ã¿ÔÂÏûºÄË®µçÔ¼0.95ÍòÔª£¬Ò©¼ÁÔ¼0.2ÍòÔª£¬È˹¤¹¤×ÊÔ¼1.91ÍòÔª£¬ÔËÐгɱ¾Îª4.34Ôª/t
¡¡¡¡¸Ã³§µÄÉú»î¸øË®³É±¾Îª4.66Ôª/t£¬Éú»îÎÛË®ÔÙÉú´¦ÀíºóÓÃÓÚ¾°¹ÛË®³Ø¡¢ÂÌ»¯¡¢³å²ÞµÈÿÔ¿ɽÚʡˮ·ÑÔ¼4.43ÍòÔª¡£
¡¡¡¡³ýÁË»º½âË®×ÊÔ´½ôȱµÄì¶Ü£¬±¾ÏµÍ³µÄÔËÐпÉÒÔ´óÁ¿Ï÷¼õÎÛȾÎÆäÖÐÏ÷¼õCOD¡¢BOD5¡¢NH3-N¡¢SS·Ö±ðΪ24.7¡¢18.1¡¢2.1¡¢15.7 t/a£¬»·¾³Ð§ÒæÃ÷ÏÔ¡£¡£
¡¡¡¡6 ½áÂÛ
¡¡¡¡¸ÃÉú»îÎÛË®ÔÙÉú´¦Àíϵͳ¹¤ÒÕÏȽø¡¢É豸¸ßЧ¡¢×Կؼà²âϵͳ°²È«¿É¿¿¡¢²Ù×÷ά»¤¹ÜÀí·½±ã£¬»ØÓÃË®Öʼì²âÖ¸±ê·ûºÏÏà¹Ø¹ú¼Ò±ê×¼¡£¸Ãϵͳ¿É¹ã·ºÓÃÓÚµÍŨ¶ÈÉú»îÎÛË®µÄÔÙÉú´¦Àí¡£














