1 ·ÏË®³É·Ö¼°¹¤ÒÕÑ¡Ôñ
¹ãÖÝij´óÐÍÖÆÒ©³§£¬Ã¿Ìì²úÉú´óÁ¿µÄÖÆÒ©·ÏË®£¬×ÜÁ¿Ô¼300m3/d£¬·ÏË®¾ßÌå³É·Ö¼û±í1¡£
![]() |
Óɱí1 ¿ÉÖª£¬·ÏË®CODCr Ũ¶ÈºÜ¸ß£¬¶øNH3-N Ũ¶È½ÏµÍ£¬¿¼Âǵ½ÖÆÒ©·ÏË®º¬Óн϶àÄѽµ½â»¯Ñ§ºÏ³ÉÓлúÎBOD5/CODCr=0.5£¬·ÏË®µÄ¿ÉÉú»¯ÐÔÖʽϺã¬Òò´Ë£¬¹¤³ÌºËÐĶβÉÓÃÉú»¯¹¤ÒÕ´¦Àí·ÏË®£¬±¾¹¤³ÌÑ¡ÔñºÃÑõ¡¢ÑáÑõË®½â¼°¶þ´ÎºÃÑõ¹¤ÒÕ´¦Àí¡£·ÏË®CODCr Ũ¶ÈºÜ¸ß£¬Ç°¶ÎÑ¡Ôñ΢µç½â·¨´¦Àí£¬¼´ÀûÓÃÌú©¤Ì¼Á£ÁÏÔÚµç½âÖÊÈÜÒºÖи¯Ê´ÐγɵÄ΢µç½â¹ý³ÌÀ´´¦Àí·ÏË®µÄÒ»Öֵ绯ѧ¼¼Êõ¡£µç¼«·´Ó¦¹ý³Ì²»ºÄµç£¬¶øÄܲúÉúÑõ»¯»¹Ô£¬µçÄý¾ÛµÈ×÷Ó㬵缫·´Ó¦²úÉúµÄÐÂÉú̬Fe2+ÊÇÒ»ÖÖÎü¸½¡¢°üÈݺÍÂçºÏÄÜÁ¦Ï൱ǿµÄ»ìÄý¼Á£¬Îª¼ÓËÙÑõ»¯»¹ÔЧÂʼ°ËٶȶÔ΢µç½â·´Ó¦½øÐÐÊʵ±ÆØÆø£¬ÒÔ¼ÓËÙÌúÏò¸ß¼ÛÌúµÄת»¯×÷Ó᣹Ê΢µç½â·¨µÄÌØµãÊÇ×÷ÓûúÖÆ¶à£¬ÐͬÐÔÇ¿£¬×ÛºÏЧ¹ûÏÔÖø£¬¿ÉÌá¸ß·ÏË®¿ÉÉú»¯ÐÔ£¬Óë¶þ¼¶Éú»¯´¦ÀíÆ¥ÅäÐԺ㬲Ù×÷¼ò±ã£¬ÔËÐзÑÓõͣ»ÆäCODCr È¥³ýÂʿɴï25 %¡«50 %¡£
2 ¹¤ÒÕÁ÷³Ì¼°½éÉÜ
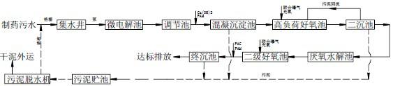
ÖÆÒ©·Ïˮͨ¹ý¸ñÕ¤¹ýÂ˺󵽼¯Ë®¾®£¬È»ºóͨ¹ý±ÃÌáÉýµ½Î¢µç½â³Ø£¬ÔÚ΢µç½â³ØÖÐÀûÓÃÌú©¤Ì¼ÐγɵÄÑõ»¯»¹Ô·´Ó¦Ê¹ÎÛË®ÖÐÔÓ»·À༰´ó·Ö×ÓÎïÖÊת»¯ÎªÒ×ÓÚÉúÎï½µ½âµÄС·Ö×ÓÎïÖÊ¡£Î¢µç½â³öË®¾µ÷½ÚpH ¼°Í¶¼ÓÐõÄý¼Áºó½øÐлìÄý³Áµí£¬³öË®Ôò½øÈëºÃÑõ¡¢ÑáÑõ¼°¶þ¼¶ºÃÑõ¹¤ÒÕ´¦Àí¡£¾ßÌ幤ÒÕÁ÷³Ì¼ûͼ1¡£
![]() |
ͼ1 ¹¤ÒÕÁ÷³Ì
3 Ö÷Òª½á¹¹¼°ËµÃ÷
Ö÷Òª½á¹¹¼û±í2¡£
![]() |
¿¼ÂǽÚʡͶ×ʼ°ÊÊӦˮÖʱ仯³å»÷£¬±¾ÏîÄ¿²ÉÓø߸ººÉºÃÑõ·´Ó¦Æ÷(Ò»°ãϵͳÈÝ»ý¸ººÉԼΪ5¡«8 kgCOD/m3¡¤d)×÷ΪµÚÒ»¼¶ºÃÑõÉú»¯×°ÖᣳäÑõ·½Ê½²ÉÓÃÁªºÏÉäÁ÷ÆØÆø¼¼Êõ¡£¸ß¸ººÉ³öË®ºó¿¼ÂDzÉÓÃË®½â·´Ó¦½øÒ»²½ÌáÉý½øË®µÄ¿ÉÉú»¯ÐÔ¡£Ë®½â³Ø³öË®½øÈëÌî³äÐÂÐÍÔØÌå(Àë×ÓÐÍø´ÙÌîÁÏ)µÄ½Ó´¥Ñõ»¯³Ø£¬ÐÂÐÍÌîÁÏÄܹ»½ÏºÃµØ¹Ì¶¨Î¢ÉúÎʹÄàÁä½Ï³¤µÄ΢ÉúÎïµÃÒÔ±£³Ö¡£Í¬Ê±£¬¶Ô½Ó´¥Ñõ»¯³Ø³öË®Êʵ±Í¶¼Ó»ìÄý¼Á£¬¿ÉÓë°þÂäµÄÉúÎïĤһÆðÆðµ½Ç¿»¯ÉúÎïÐõÄýµÄ×÷Óã¬ÓÐÖúÓÚÌá¸ß³öˮˮÖÊ¡£
¾Í¹ÌÒº·ÖÀë¶øÑÔ£¬ÓÉÓÚÎÛË®Öк¬ÓнϸߵÄÑηݺͽ϶àµÄÄѽµ½âÎïÖÊ£¬¶ø¶ÔÕâÀàÎïÖÊÆðµ½½µ½â×÷ÓõľúÖÖ¶àÊýÐõÄýÐԽϲÐõÌåÃܶȽϵͣ¬Òò´Ë·ÖÀëʱÒ˲ÉÓýϵ͵ÄÉÏÉýÁ÷ËÙ¡£±¾ÏîÄ¿³Áµí·ÖÀë³ØÉè¼ÆµÄ±íÃæ¸ººÉ½ÏÒ»°ãÒâÒåµÄ·ÖÀë³Ø±íÃæ¸ººÉµÍ£¬±£Ö¤»ñµÃÁ¼ºÃ·ÖÀëЧ¹û¡£
±¾ÏîÄ¿²ÉÓÃÉî³ØÁªºÏÉäÁ÷ÆØÆø¼¼Êõ×÷Ϊ¸ß¸ººÉ·´Ó¦Æ÷µÄ¹©Ñõ·½Ê½£¬¼´Í¨¹ýÉäÁ÷ÌáÉýϵͳµÄ´«ÖÊЧÂʶøÍ¨¹ý¹Ä·ç²¹Æø´ïµ½½ÚÄÜЧ¹û¡£ÆØÆø·½Ê½²ÉÓÃÉäÁ÷À©É¢Ê½£¬²¢Í¨¹ý´¹ÏòÑ»·»ìºÏ£¬Ê¹ÈܽâÑõ´ïµ½×î´óÖµ¡£¸ßËÙÅçÉäÐγÉÎÉÁ÷Ë®Á¦¼ôÇУ¬Ê¹ÆøÅݸ߶Èϸ»¯²¢¾ùÔÈ·ÖÉ¢£¬´Ó¶øÌáÉýÑõµÄ×ªÒÆÐ§ÂÊ£¬Í¬Ê±Ò²Ê¹ÌåϵÖÐ΢ÉúÎïÒÔ×î´ó·ÖÉ¢»¯ÓëÎÛË®ÖÐÓлúÎïÏà½Ó´¥ÌáÉýÉú»¯·´Ó¦µÄ´«ÖÊЧÂÊ£¬ÔÚÓªÑø³ä×ãÌõ¼þÏ£¬ÏµÍ³ÖÐÎÛÄàŨ¶È¼°×ÜÁ¿È¡¾öÓÚ¹©ÑõЧ¹û£¬¶ø±¾ÏµÍ³ÖÐ×ã¹»µÄÈܽâÑõ¿ÉʹϵͳÎÛÄàŨ¶Èά³ÖÔÚ8000 mg/L ÒÔÉÏ£¬ÕâÒ²ÊDZ£Ö¤ºÃÑõÉúÎï´¦Àíϵͳ¸ß¸ººÉÔËÐеÄÌõ¼þ¡£¡£
ÓÉÓÚÇ¿ÁÒÆØÆøÊ¹Î¢ÉúÎï´úлËٶȿ죬ÓÉ´ËÒýÆðµÄÉú»¯·´Ó¦¿ÉÄܼӴóÄÚÔ´ÏûºÄ£¬Ê£ÓàÎÛÄàÁ¿Ïà¶ÔÉÙ£»¹ÊÔڸ߸ººÉ·´Ó¦ÏµÍ³ÖÐÊ£ÓàÎÛÄàÁ¿²¢²»±È³£¹æ»îÐÔÎÛÄà·¨×ÜÁ¿Ôö¼Ó¡£
¸ßµÄÉäÁ÷Ñ»·±Èʹ¸ßŨ¶ÈÎÛË®½øÈëϵͳ֮ǰʵ¼ÊÉÏÒѾ±»ÏµÍ³»ìºÏҺϡÊÍ£¬½øÈë·´Ó¦Æ÷ºóÓÖ±»Ñ¸ËÙ¾ùÔÈ»ìºÏ£¬Ê¹Æä³å»÷ÒºÁ÷µÄŨ¶È´ó´ó½µµÍ£¬´Ó¶øÓÐЧµØÌá¸ßÁËϵͳ¿¹³å»÷¸ººÉµÄÄÜÁ¦£¬¹Ê¸ß¸ººÉ·´Ó¦Æ÷ÓнÏÇ¿µÄ¿¹³å»÷ÄÜÁ¦¡£
4 ¹¤ÒÕ´¦ÀíЧ¹û·ÖÎö
4.1 ÔËÐÐЧ¹û
ÉèʩͶÈëÔËÐк󣬳öˮˮÖÊÍêÈ«´ïµ½¹ãÖÝÊÐÈý¼¶Åŷűê×¼£¬³öË®ÅÅ·ÅÖ¸±êÈç±í3¡£´Ó±íÖпÉÒÔ¿´³ö£¬ÔÚ½øË®Ë®Öʱ仯µÄÇé¿öÏ£¬¾ÏµÍ³´¦ÀíºóµÄÎÛË®¿ÉÒÔÎȶ¨´ï±ê£¬ÔÚϵͳÔâÊܽϴóµÄË®ÖÊÓëË®Á¿±ä»¯³å»÷Ï£¬Ò²¿É´ïµ½±È½Ï¸ßµÄÈ¥³ýЧÂÊ£¬²¢ºÜ¿ì»Ö¸´¡£¹ÊϵͳµÄ¿¹³å»÷¸ººÉÄÜÁ¦ÊǷdz£Ç¿µÄ¡£
±í3 ³öˮˮÖÊÖ¸±ê

4.2 ¾¼Ã·ÖÎö
Ò»ÆÚ¹¤³Ì×ÜͶ×ÊÔ¼250 Íò£¬ÆäÖÐÍÁ½¨Í¶×Ê80 Íò£¬¹¤ÒÕÉ豸Ͷ×Ê170Íò¡£ÎÛË®´¦ÀíÕ¾×°»ú¸ººÉÔ¼100 kW£¬ÔËÐгɱ¾Ô¼6.5 Ôª/m3ÎÛË®¡£
5 ½áÂÛ
²ÉÓÃ΢µç½âÓëºÃÑõ¡¢ÑáÑõ¡¢ºÃÑõ»ìºÏ¹¤ÒÕ´¦ÀíÖÆÒ©·ÏË®£¬ËäÈ»ÖÆÒ©·ÏË®µÄ³É·Ö¸´ÔÓ£¬µ«ÏµÍ³µÄ´¦ÀíЧÂʽϸߣ¬ÇÒ¿¹³å»÷¸ººÉÄÜÁ¦½ÏÇ¿£¬³öË®¿É´ïµ½¹ãÖÝÊÐÈý¼¶³öË®±ê×¼¡££¨£©

















