[拼音]:gangtiechang nengyuan
[外文]:energy in iron and steel works
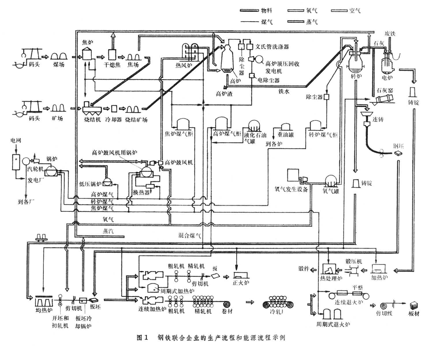
钢铁生产需用的能源,种类繁多,主要有以下几种:
(1)煤。其中有炼焦煤,用于炼制焦炭,供高炉冶炼使用,副产焦炉煤气。烟煤、无烟煤用于高炉喷吹,用作加热炉、锅炉的燃料。
(2)燃料油。用作平炉、加热炉的燃料和高炉喷吹燃料。冶金工厂常用的燃料油是重油、减压渣油、裂化渣油,有时也加混一部分柴油或轻质油。使用时应注意化学成分,发热值和物理性能(包括粘度、比重、比热、凝固点、闪点、燃点等)。
(3)轻柴油。用于须严格控制加热温度的加热炉。
(4)天然气。发热值高,含杂质少是冶金工业的一种理想燃料。主要成分是甲烷、乙烷、丙烷等低级烃类,另外还含有一定数量的氮、二氧化碳等惰性气体,有的还含有硫化氢及氦等稀有气体。天然气可作为高发热值煤气单独使用,也可与其他煤气混合使用,用作平炉、加热炉等的燃料,也可用作高炉喷吹的燃料。
(5)液化石油气。用途同天然气,但多作后备能源。
(6)高炉煤气。用作高炉热风炉、焦炉、加热炉和锅炉的燃料。高炉煤气发热量低,多与焦炉煤气混合使用。
(7)焦炉煤气。用作焦炉本身和加热炉等的燃料,也可作民用燃料。
(8)转炉煤气。目前国外虽普遍安装回收转炉煤气的设备,但因经济原因,多数工厂把回收煤气燃烧放散,未加利用。日本的钢铁厂已把回收的煤气加以利用,中国有的钢铁厂也进行回收利用。转炉煤气常与其他煤气混合使用。
(9)发生炉煤气。在钢铁厂中,如果高炉煤气和焦炉煤气不足,可用发生炉煤气补充。发生炉煤气是固体燃料(如烟煤、无烟煤或焦炭)在煤气发生炉中与氧化剂(常用的是空气和水蒸气的混合物)相互作用产生的气体燃料。发生炉煤气主要用于轧钢加热炉、炼钢平炉。要求煤气燃烧温度高或火焰黑度大的用户(如某些加热炉和平炉)可就近制造发生炉热煤气使用。一般用炉则用经过净化的冷煤气。
(10)电力。既作为电热,如用于炼钢电炉、热处理炉等,也作为动力,如用于轧钢机、鼓风机、水泵以及其他机械的电机传动。(11)蒸汽。既作为热源用于采暖、加热,也作为动力源,驱动蒸汽轮机带动鼓风机,还用于煤气管道的吹扫,高炉炉顶的密封等。(12)压缩空气。多用作自动控制的动力源和气动装置,也用于高炉喷吹燃料。
能源使用
能源的选用,因情况而异,主要原则是:
(1)应能在要求的期间内按质、按量、按时供应;
(2)应能满足工艺技术要求;
(3)经济合理,即能源费用在产品成本中占合理的比例。钢铁生产的能耗与许多因素有关,为研究分析这些因素的综合影响,采用“吨钢能耗”指标。其含义为:从焦化、烧结到轧制成成品为止,配套生产每吨粗钢所消耗的能量。单位是吨标准煤/吨粗钢(标准煤按每公斤发热值为7000千卡计算)。综合吨钢能耗的计算,包括炼钢本工序的能耗,炼钢用各项原料(如生铁、废钢、石灰)和相继工序(如连铸、轧钢)的相应能耗以及钢铁企业内辅助生产部门(如采矿、选矿、耐火材料、机修等)的有关能耗。
为了便于各企业间相互对比,中国把只包括炼焦、烧结、球团、炼铁、炼钢、轧钢等主要生产工序和厂内运输的能耗规定为吨钢可比能耗。也就是说,指标内不包括企业内辅助生产部门的能耗。
吨钢能耗和各工序能耗与工艺流程、原料条件、设备条件、操作水平、设备维修水平有关,还与全厂的管理水平有关。因此吨钢能耗是一个钢铁厂的主观和客观因素的反映。任何一个因素的变化,都会引起吨钢能耗的增减。70年代世界主要工业国的平均吨钢能耗都在 1吨标准煤以下。中国80年代初,重点企业吨钢可比能耗平均为1.2吨标准煤。
投入钢铁厂的能量,一部分为有效利用,另一部分则以不同形式,如热烟气、冷却水、高温炉渣、炉壁散热等形式损失掉。如采取余热利用措施,可以降低吨钢能耗。能量有效利用的部分所占的比重,各钢铁厂相差甚大,一般只有总输入能量的30~40%。70年代先进的钢铁厂可达到50%左右,可见钢铁厂的余热利用的潜力很大。图1
节能技术
钢铁厂生产工艺复杂,使用能源种类繁多。为了节约能源,首先必须充分理解能源结构的实际组成,了解输入能量、副产能量、损失能量以及每一生产过程的确切的热平衡,以便确定生产各种产品的单位能耗,并找出每一生产过程中的能量损失原因。还需要对操作所得的实际数值和技术计算值加以对比,并评价有关节能的基本因素,从而制定切实可行的节能规划。钢铁厂的节能途径,主要有下列三个方面:
改进生产工艺有效利用能源的途径之一是生产方法和各个生产过程的工艺改革。例如:改用氧气顶吹转炉炼钢代替平炉炼钢可以大量降低炼钢工序能耗。炼钢多用废钢作原料,降低铁钢比,可以大幅度降低能耗。高炉炼铁提高矿石入炉品位,每提高含铁量1%,生产1吨生铁一般可降低焦比 5~10公斤。另一重要途径是改善热工制度,通过提高燃烧效率,掌握合适温度等来促进能源的有效利用。例如:使用氧量计控制最优的燃料空气比,使用计算机控制各种燃烧炉和板坯在较低温度下出炉等。
降低能源损失生产流程的合理化是降低能源损失的关键,这方面包括:减少生产工序,把多工序的工艺直接连接起来或者改变为连续高速的生产工艺。主要技术措施举例如下:
(1)增加连铸生产的比例。连铸和初轧相比,每吨钢约可节能量 0.15×106千卡,即节能65%。
(2)采用热锭装入均热炉。在热锭温度为800℃,热锭率为95~98%的条件下吨钢热耗可降至 (0.14~0.16)×106千卡/吨。
(3)热板坯直接装入加热炉。连铸或轧成的坯料于热态装入加热炉,可节能(0.05~0.1)×106千卡/吨。
(4)扩大直接轧制的范围,取消中间加热的方法。
回收损失的能量
钢铁联合企业生产过程中损失的能量一般约占总输入能量的66%,其中废气占13%,冷却水占 16%,固体显热占13%,散热损失占 24%。设法回收损失的能量加以利用,是节能潜力很大的一个方面。例如:
(1)板坯冷却锅炉。板坯离开板坯轧机时具有0.16×106千卡/吨的显热。安装板坯冷却锅炉设备,节约的能量约为板坯生产过程消耗总能量的25%。
(2)干法熄焦。每干熄1吨焦约可回收0.36×106千卡热量,还能提高焦炭质量,减少环境污染。
(3)回收热风炉废气的显热。利用热风炉废气显热,预热燃烧用的空气,可节约大量热能。
(4)直接利用高温炉排气的显热。把温度高达900℃ 的冶金炉排气送到炉温较低的干燥炉里作为热源。
(5)汽化冷却。汽化冷却法已在高炉、转炉、加热炉等方面得到广泛应用。冷却用水量只需水冷时的1~2%。
(6)采用废热锅炉回收冶金炉废气显热。许多冶金炉废气温度较高,采用废热锅炉可以回收大量废气显热,用以生产蒸汽或其他形式的热介质。
(7)降低副产煤气的放散率。高炉煤气、焦炉煤气、转炉煤气等,有时放散烧去。主要产钢国家的高炉和焦炉煤气的放散率都控制在3%以下。此外,高压高炉煤气膨胀涡轮机发电也有发展。
为了合理使用和节约能源,现代化的钢铁厂设有一个能源中心,对全厂能源进行集中管理。
- 参考书目
- A Technological Study on Energy in the Steel >Industry,International Iron & Steel Institute,Brussels,1976.