传统除盐技术成熟,使用广泛,经验丰富,主要方法有蒸馏法、离子交换法和电渗析法,但这些技术存在工艺复杂、运行维护工作量大和污染环境等缺点,正逐步被新兴除盐技术所替代。新兴除盐技术工艺简单、运行维护方便、环境友好,主要方法有电吸附技术和反渗透技术。反渗透技术在石油化工企业已有广泛的应用,例如应用在中国石化广州石化分公司化工污水处理回用工程、在中国石油哈尔滨石化化工污水处理回用工程中。电吸附技术在太原化学工业集团公司废水回用提质工程、中国石化齐鲁分公司炼油废水回用工程等项目中得以应用。
1 电吸附技术和反渗透技术简介
1.1 电吸附技术
电吸附技术除盐的基本原理是通过施加外加电压形成静电场,强制离子向带有相反电荷的电极处移动,对双电层的充放电进行控制,改变双电层处的离子浓度,并使之不同于本体浓度,从而实现对水溶液的除盐[1]。电吸附技术采用材料要求导电性能良好,且具有很大的比表面积,置于静电场中时会在其与电解质溶液界面处产生很强的双电层。双电层厚度只有1~10 nm,却能吸引大量的电解质离子,并储存一定的能量。一旦除去电场,吸引的离子被释放到本体溶液中,溶液中浓度升高,通过这一过程去除离子,如图1 所示。
图1 电吸附除盐原理
1.2 反渗透技术
反渗透(RO)技术是利用压力差为动力的膜分离过滤技术,其孔径小至纳米级。在一定的压力下,H2O 分子可以通过RO膜,而源水中的无机盐、重金属离子、有机物、胶体、细菌、病毒等杂质无法透过RO膜,从而使可以透过的纯水和无法透过的浓缩水严格区分开来,因此反渗透可以高质量的产水。
2 除盐工艺比较
对电吸附技术与双膜技术进行比较,其比较依据是市政达标污水400m3 /h(一级A 标准,电导率3 800 μS /cm)、产水水质达到《城市污水再生利用工业用水水质(GB /T 19923—2005)》循环冷却水标准。比较的内容包括工艺流程、工艺进水要求、工艺产水效果、投资费用、占地面积、运行管理等项目。
2.1 进水要求
1)电吸附技术进水较低。电吸附技术对污水中有机物含量(以化学需氧量COD 计量)要求较低,进入电吸附模块的污水COD 一般低于60 mg/L 即可;电吸附技术对污水浊度要求较低。由于电吸附除盐装置采用通道式结构(通道宽度为毫米级),因此不易堵塞,进入电吸附模块的污水的浊度一般小于51 mg /L。电吸附除盐装置采用特殊的惰性材料为电极,还可抗一定程度的油类污染。
2)双膜技术进水要求较高。双膜技术要求有严格的预处理,需要保证污水COD 低于30 mg /L、污染指数小于3、大肠菌群小于3 个/L 等要求、清洗周期不小于3 个月等。通常采用前置深度处理工艺进一步降低污水中的有机物含量,或者将深度处理工艺设置在污水处理站工艺流程末端。在进水要求方面,双膜技术比电吸附技术严格。
2.2 工艺流程比较
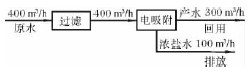
1)电吸附技术流程比较简单。市政达标污水经过滤后再经电吸附模块除盐处理即可直接回用。电吸附工艺除了采用硫酸作模块酸洗再生用药剂外,无需投加其他药剂。电吸附再生时排放的浓盐水由于有机物浓度(COD)达到排放标准,因此可以直接排放。图2 为电吸附技术流程简图,图中数字为小时水量,产水率按75%计[1]。
图2 电吸附技术流程[2]
2)双膜技术工艺流程比较复杂。双膜技术前需设置预处理进一步降低污染物,预处理可以采用曝气生物滤池等工艺,以确保污水达到双膜技术的需求,如采用曝气生物滤池工艺还需为之配套设置曝气风机系统、污泥处置系统等附加设施。反渗透产生的浓盐水(COD 值100~200 mg /L)需经过化学氧化工艺处理后方可排放。
图3 双膜技术除盐工艺流程[3]
图3 为双膜技术工艺流程简图,图中数字为小时水量。电吸附技术流程比双膜技术工艺流程简单。
2.3 工艺产水效果
1)电吸附技术产水效果达到标准。电吸附技术产水水质达到循环冷却水补充水要求。通常,电吸附技术产水电导率在600~1 000 μS /cm,或者总溶解性固体低于800 mg /L。
2)双膜技术产水效果达到标准,但碱度过低。电吸附技术产水水质达到循环冷却水补充水要求。通常,双膜技术产水电导率在50~200μS /cm,或者总溶解性固体低于150 mg /L。
3)工艺产水效果方面电吸附技术可达到回用水标准,双膜技术可达到回用水标准,但易造成循环冷却水处理运行成本的提高。
2.4 投资费用
处理规模为400m3 /h 的装置,电吸附技术产水300 m3 /h,项目总投资为2 980 万元,双膜技术产水280m3 /h,项目总投资为2 103 万元。电吸附技术与双膜技术投资费用比较见表1。
表1 电吸附技术与双膜技术投资费用比较万元
注:1)总投资包含工艺设备、土建设施、电气设备、自控设备以及供水设备费用,不包括供水管网投资费用。
2)双膜技术除盐工艺中的超滤膜和反渗透膜的设计规模已按照前文所述产水混兑方案选取。
在除盐本身投资费用方面,双膜技术比电吸附技术低,但是相应的配套处理设施方面双膜技术比电吸附工艺投资大。
2.5 占地面积
电吸附技术除盐工艺的占地面积比较小,约为2 400m2;双膜技术除盐工艺占地面积约为3 200m2,双膜技术占地面积中未考虑深度处理设施和浓盐水处理设施,在占地面积方面电吸附技术比双膜技术小一些。
2.6 运行管理
电吸附技术与双膜技术均已实现完全计算机程序控制,操作简单,操作工人一般情况下仅需值守即可。电吸附技术年直接运行成本352 万元,总运行成本598 万元,单位产水直接运行成本1.47元/t,单位产水完全成本2.49 元/t;双膜技术年直接运行成本571 万元,总运行成本830 万元,单位产水直接运行成本2.55 元/t,单位产水运行成本3.70 元/t。电吸附技术与双膜技术运行成本比较见表2。
表2 电吸附技术与双膜技术运行成本比较
在运行管理方面,电吸附技术与双膜技术均可实现计算机程控,操作简便,电吸附技术比双膜技术运行成本低。
2.7 除盐处理工艺综合比较
除盐处理工艺的工艺流程、工艺进水要求、工艺产水效果、投资费用、占地面积、运行管理综合比较见表3。
表3 电吸附技术和双膜技术综合比较
从表3 可以发现,电吸附技术与双膜技术有着各自的优势,电吸附技术的优势在单位产水运行成本上低于双膜技术工艺(低约1.21 元/t),年运行成本可节约232 万元,3 年多时间即可收回投资差价,占地面积可节约25%。双膜技术工艺的优势是工艺单元总投资低于电吸附技术(低约877万元)。。
3 结束语
利用市政达标污水生产再生工业用水是缓解水资源短缺的一项有力举措,电吸附技术和双膜技术均可满足利用市政达标污水生产再生工业用水项目的需求。该文的比较是建立在水源情况相同、回用目的相同、环境影响相同的基础上。具体项目应用过程中,选择哪一项技术,建议根据项目规模、回用要求、建设用地、资金周转、运行成本等因素综合考虑,除上述主要因素外,建议将下列因素也作为参考:市政达标污水源、取水设施、输水设施、配套设施等。














