¡¡¡¡1 ÒýÑÔ
¡¡¡¡µ±Ç°£¬Ò»Ð©Ñ§Õß¶ÔÑáÑõ·´Ó¦Æ÷Á÷³¡ºÍË®Á¦Ñ§ÐÔÄܽøÐÐÁËÑо¿£¬ÀýÈ磬ӦÓÃÍÄÁ÷Ä£ÐÍÄ£ÄâÁ˲àÉì½Á°èʽÑáÑõ·´Ó¦Æ÷Á÷³¡£¬¼¾¾üÔ¶µÈ(2012)²ÉÈ¡¶à¸ª´®Áª¼°À©É¢Ä£ÐÍÄ£ÄâÁË·Ö¶Î×éºÏʽÑáÑõ·´Ó¦Æ÷ÐÐΪ£¬Í¨¹ý²â¶¨Í£Áôʱ¼ä·Ö²¼Ñо¿ÁËÑáÑõ·´Ó¦Æ÷Öв»Í¬·´Ó¦ÇøµÄÁ÷¶¯ÌØÕ÷.ÕâЩÑо¿È¡µÃÁËÒ»¶¨³É¹û£¬µ«ÓÉÓÚÄ£ÐÍÏà¶Ô¼òµ¥£¬¶ÔÓÚ¹¹Ô츴ÔÓµÄÄÚÑ»·ÑáÑõ·´Ó¦Æ÷²»ÄÜÍêÈ«ÊÊÓÃ.ͬʱ£¬½«¶¯Á¦Ñ§·½³ÌºÍÁ÷¶¯Ä£ÐͽáºÏÒÔÄ£ÄâÑáÑõ·´Ó¦Æ÷Öз´Ó¦¹ý³ÌµÄÑо¿Ôò½ÏÉÙÓÐÎÄÏ×Éæ¼°.»ùÓÚ´Ë£¬±¾ÎÄÔÚ½¨Á¢ÑáÑõ·´Ó¦¶¯Á¦Ñ§·½³Ìºó£¬Õë¶Ô×ÔÖ÷Éè¼ÆµÄÄÚÑ»·ÑáÑõ·´Ó¦Æ÷²ÉÈ¡×éºÏÄ£ÐͽøÐÐÄ£ÄâÑо¿.ÑáÑõ·´Ó¦¹ý³ÌÖÐÓÉÓÚÓÐÆøÌåÉú³É£¬ÆøÌå´Ó²úÉúµ½ÐÎ³ÉÆøÅÝ£¬ÒÔ¼°ÆøÅÝÔÚ·´Ó¦Æ÷ÖеÄÏòÉÏÔ˶¯±ØÈ»»á¶ÔÕû¸ö·´Ó¦Æ÷µÄÁ÷¶¯ÐÍʽ²úÉúÖØ´óµÄÓ°Ï죬ʹµÃ·´Ó¦Æ÷µÄÁ÷ÐÍÆ«ÀëÓÚÀíÏë×´¿ö.Ϊ´Ë£¬±¾ÎÄͨ¹ý²â¶¨Êµ¼Ê·´Ó¦Æ÷ÖÐÁ÷ÌåµÄÍ£Áôʱ¼ä·Ö²¼£¬¸ù¾ÝÍ£Áôʱ¼ä·Ö²¼µÄÌØÕ÷Ìá³öÁ÷¶¯µÄ×éºÏÄ£ÐÍ£¬²¢¾Ý´ËÑо¿Êµ¼ÊµÄ·´Ó¦¹ý³Ì£¬ÒÔÆÚΪÄÚÑ»·ÑáÑõ·´Ó¦Æ÷µÄ½øÒ»²½¹¤Òµ»¯·Å´óÌṩÓÐÒæµÄ¿ª·¢Ë¼Â·ºÍ·½·¨.
¡¡¡¡2 ʵÑé·½·¨
¡¡¡¡½ÓÖÖÎÛÄàΪijơ¾Æ³§UASB·´Ó¦Æ÷ÖлîÐÔÎÛÄà ;ÓªÑøÒº²ÎÕÕ²ú¼×Íé»îÐÔ²â¶¨ÓªÑøÒºÅäÖÆ·½·¨½øÐÐÅäÖÆ;ÉüÐó·ÏˮΪÉüÐó·à±ã¾¹ýÌÔÏ´¡¢¹ýÂËÈ¥³ý´ó¿ÅÁ£Äàɳ¼°²¿·ÖÐü¸¡ÎïºóËùµÃµÄÒºÌ壬·à±ãÈ¡×ÔÄ³ÑøÖí³¡;ʾ×Ù¼ÁΪÏõËáÄÆ(·ÖÎö´¿)£¬Óɺ¼ÖÝ»¯Ñ§ÊÔ¼ÁÓÐÏÞ¹«Ë¾Ìṩ.
¡¡¡¡Ö÷ÒªÒÇÆ÷£ºFA1104NÐ͵ç×ÓÌìÆ½¡¢DFG-9053AÐ͵çÈȺãιķç¸ÉÔïÏä¡¢TC-15ÐͺãεçÈÈÌס¢SC-15ÐÍÊý¿Ø³¬¼¶ºãβۡ¢BT01-YZ1515ÐÍÈ䶯±Ã¡¢GC-1690BÐÍÆøÏàÉ«Æ×ÒÇ
¡¡¡¡2.1 ÄÚÑ»·ÑáÑõ·´Ó¦Æ÷Ö÷·´Ó¦ÇøÍ£Áôʱ¼ä·Ö²¼ÃܶȺ¯ÊýE(t)µÄʵÑé²â¶¨Á÷³Ì
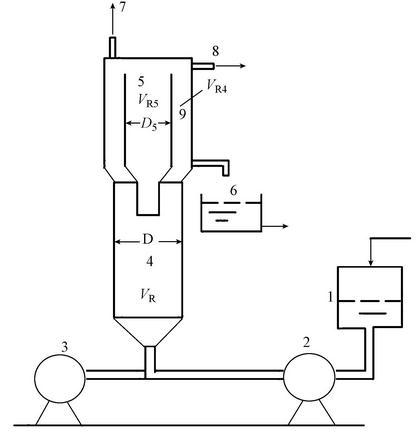
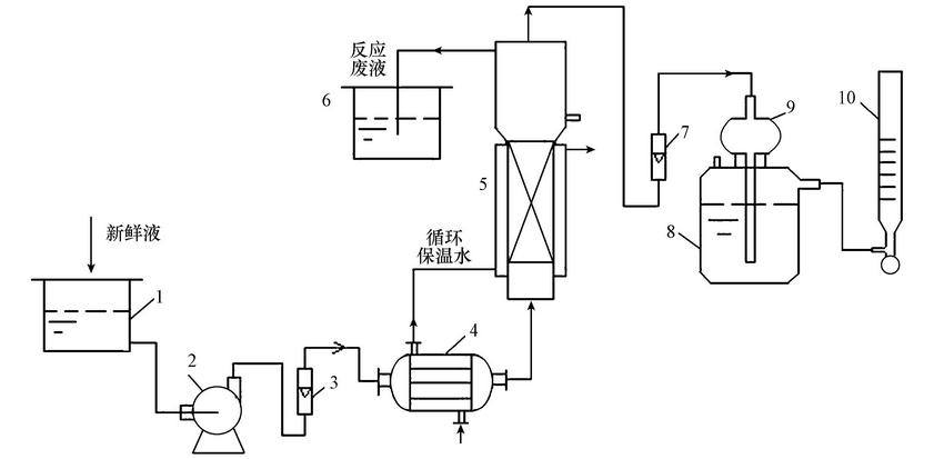
¡¡¡¡Îª½¨Á¢ÑáÑõ·´Ó¦Æ÷µÄÁ÷¶¯Ä£ÐÍ£¬ÊµÑéÑо¿ÁË·´Ó¦Æ÷Í£Áôʱ¼ä·Ö²¼£¬²¢¿¼²ìÁ˲»Í¬ÆøÌåÁ÷Á¿µÄÓ°Ï죬»ñµÃÁËÍ£Áôʱ¼ä·Ö²¼º¯Êý.ÄÚÑ»·ÑáÑõ·´Ó¦Æ÷ÓÉÖ÷¡¢´ÎÁ½·´Ó¦Çø×é³É£¬ÓÉÓÚ·´Ó¦Ö÷ÒªÔÚÖ÷·´Ó¦Çø4½øÐУ¬Òò´Ë£¬ÊµÑéÖ÷ÒªÕë¶Ô·´Ó¦Çø4½øÐÐÍ£Áôʱ¼ä·Ö²¼²â¶¨.ʵÑéÁ÷³ÌÈçͼ 1Ëùʾ.
ͼ1 ¹¤ÒÕÁ÷³ÌʾÒâͼ(1.½øË®¹Þ£¬2.È䶯±Ã£¬3.Æø±Ã£¬4.Ö÷·´Ó¦Çø£¬5.ÄÚ·´Ó¦Çø£¬6.³öË®¿Ú£¬7.ÆøÌå³ö¿Ú£¬8.·´Ó¦Òº³ö¿Ú£¬9.»·Ï¶·´Ó¦Çø)
¡¡¡¡ÒÔˮΪ¹¤×÷½éÖÊ£¬½«Ë®¼ÓÈë½øË®¹ÞÖÁÒ»¶¨¸ß¶È£¬¿ªÆôÈ䶯±Ã£¬±£³ÖË®Á÷Á¿Îª15 L ¡¤ h-1£¬Á÷Á¿¼Æ°²×°Ôڱóö¿Ú´¦;ͬʱ¿ªÆôÆø±Ã£¬Æø±ÃÁ÷Á¿Óɰ²×°Ôڱóö¿Ú´¦µÄÆøÌåÁ÷Á¿¼Æ¼ì²â£¬·Ö±ðΪ0¡¢90¡¢180 mL ¡¤ h-1.Ë®´Ó϶øÉÏÁ÷¹ý·´Ó¦Æ÷£¬·´Ó¦Æ÷·ÖΪÉÏÏÂÁ½²¿·Ö£¬Ï²¿ÎªÖ÷·´Ó¦Çø£¬ÄÚ¾¶Îª110 mm£¬¸ß550 mm£¬¼¸ºÎÌå»ýΪ5 L;Éϲ¿Îª´Î·´Ó¦Çø£¬ÓÖ·ÖΪÁ½²¿·Ö£¬Ò»ÊÇÄÚ·´Ó¦Çø5£¬ÁíһΪ»·Ï¶·´Ó¦Çø9£¬»·Ï¶·´Ó¦Çø¼¸ºÎÌå»ýVR4Ϊ2.44 L£¬ÄÚ·´Ó¦Çø¼¸ºÎÌå»ýVR5Ϊ2.86 L.ÔÚ»·Ï¶·´Ó¦ÇøµÄÉϲ¿°²×°ÓÐÆøÌå³ö¿Ú¹Ü£¬ÓÉÓڲⶨµÄÊÇÖ÷·´Ó¦ÇøÍ£Áôʱ¼ä·Ö²¼£¬¹ÊÒºÌåÔÚÖ÷·´Ó¦ÇøÉϲ¿³öË®¿Ú´¦Åųö£¬³öË®¿Ú´¦Í¬Ê±°²×°Ò»µçµ¼ÒÇ£¬Í¨¹ý¼ì²â³ö¿ÚÒºÌåµÄµçµ¼ÂʶøÍÆËã³öʾ×ÙÎïŨ¶ÈµÄ¸ßµÍ.
¡¡¡¡µ±ÆøÒºÁ½ÏàÁ÷¶¯´ïµ½Îȶ¨ºó£¬ÔÚ½øË®¹ÞÉÏ·½¿ìËÙ¼ÓÈëÒ»¶¨Á¿µÄʾ×Ù¼Á£¬Í¬Ê±¼ÆÊ±£¬¼ä¸ôÒ»¶¨Ê±¼ä£¬ÓÚ·´Ó¦Æ÷³ö¿Ú´¦¼Ç¼ÏÂË®µÄµçµ¼ÂÊËæÊ±¼äµÄ±ä»¯.
¡¡¡¡2.2 Ñé֤ʵÑ鹤ÒÕÁ÷³Ì
¡¡¡¡Ñé֤ʵÑ鹤ÒÕÁ÷³ÌʾÒâͼÈçͼ 2Ëùʾ.ÐÂÏÊÁÏÒº¼ÓÈë´¢²ÛÖУ¬ÁÏÒºÓÉÈ䶯±ÃÊäËÍ£¬½øÈë»»ÈÈÆ÷ÖУ¬»»ÈÈÆ÷ÓÉ10¸ùÓлú²£Á§¹Ü×é³É£¬¹ÜÍ⾶Ϊ10 mm£¬³¤65 mm£¬ÁÏÒº×߹̣ܳ¬ÓëÑ»·Ë®»»ÈȺó½øÈë·´Ó¦Æ÷£¬Ôڴη´Ó¦Çø¶¥²¿½øÐÐÆøÒº·ÖÀ룬ҺÌå½øÈë·ÏÒº²Û£¬ÆøÌå¾¹ýÆøÌåÁ÷Á¿¼ÆºóÓÉ»º³åÆ¿½øÈëÒº·â²Û£¬Òº·â²ÛÈÝ»ýΪ1500 mL£¬×îºó½øÈëÔíÄÁ÷Á¿¼Æ¼ÆÁ¿·Å¿Õ.
ͼ2 Ñé֤ʵÑ鹤ÒÕÁ÷³ÌʾÒâͼ(1.ÔÁÏÒº´¢²Û£¬2.È䶯±Ã£¬3.Á÷Á¿¼Æ£¬4.»»ÈÈÆ÷£¬5.·´Ó¦Æ÷£¬6.·´Ó¦·ÏÒº²Û£¬7.ÆøÌåÁ÷Á¿¼Æ£¬8.Òº·â²Û£¬9.»º³åÆ¿£¬10.ÔíÄÁ÷Á¿¼Æ)
¡¡¡¡ÓÉÓÚÐÂÏÊÁÏÒºÅäÁϽÏΪÀ§ÄÑ£¬µ±ÏµÍ³Îȶ¨£¬¼´ÆøÌåÁ÷Á¿±ä»¯²»´óʱ£¬Ã¿¸ô4 h·Ö±ð²âÁ¿ÆøÒºÁ½Ïà×é³É¡¢Á÷Á¿£¬Ò»°ã²âÁ¿2¡«3´Î½áÊøÊµÑé.
¡¡¡¡2.3 ÄÚÑ»·ÑáÑõ·´Ó¦Æ÷Ö÷·´Ó¦ÇøÁ÷¶¯Ä£Ðͽ¨Á¢
¡¡¡¡¶Ô·´Ó¦Æ÷Ö÷·´Ó¦ÇøÁ÷¶¯×´¿ö×÷³öÈçϼÙÉ裺ʾ×ÙÎïAΪ˲¼äÂö³å½øÁÏ;·´Ó¦Æ÷ÖÐÆøÌåÁ÷Á¿ºã¶¨²»±ä£¬ÇÒ¾ùÔÈÉÏÉý;½øÁÏÇåË®Á÷Á¿Òàºã¶¨²»±ä.ÏÖ¼ÙÉèÑáÑõ·´Ó¦Æ÷Ö÷·´Ó¦ÇøÁ÷¶¯ÐÍ̬¿ÉÓÉÒ»Æ½ÍÆÁ÷Çø(PFR)ÓëÁ½¸ö²¢ÁªµÄÈ«»ìÇø(CSTR)´®Áª×éºÏ¶ø³É£¬Ä£ÐÍʾÒâͼÈçͼ 3Ëùʾ.
ͼ3 Öз´Ó¦Æ÷Á÷¶¯Ä£ÐÍ×éºÏʾÒâͼÎÄÃû
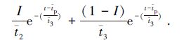
¡¡¡¡Éè·´Ó¦Æ÷Ö÷·´Ó¦Çø×ÜÌå»ýΪVR£¬µÈÓÚÄ£ÐÍÖи÷·´Ó¦ÇøÌå»ýVRiÖ®ºÍ£¬ÉèPFRµÄÌå»ý·ÖÂÊΪf1£¬CSTR2¡¢CSTR3µÄÌå»ý·ÖÂÊ·Ö±ðΪf2¡¢f3£¬×ÜÁ÷Á¿Îªv0£¬Á÷¾CSTR2µÄÁ÷Á¿·ÖÂÊΪI£¬Ä³Ê±¿ÌÁ÷³öCSTR2¡¢CSTR3È«»ìÇøµÄÁ÷ÌåÖÐʾ×Ù¼ÁŨ¶È·Ö±ðΪCA2¡¢CA3£¬»ìºÏºó³ö¿Ú×ÜŨ¶ÈΪCA.µ±t=0ʱ£¬ÔÚPFR·´Ó¦Æ÷Èë¿Ú´¦£¬Âö³å·¨¼ÓÈëÖÊÁ¿ÎªMµÄ±¥ºÍʾ×Ù¼ÁA.¶ÔÓÚPFR£º
¡¡¡¡
¡¡¡¡Ê½ÖУ¬VRPΪPFRµÄÌå»ý(L); pΪÁ÷ÌåÔÚPFRÖÐµÄÆ½¾ùÍ£Áôʱ¼ä(min).
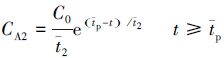
¡¡¡¡¶ÔCSTR2½øÐÐÎïÁϺâË㣬ÇóÈ¡CSTR2³ö¿ÚŨ¶ÈCA2£º¢Ùµ±t< pʱ£¬ÓÉÓÚʾ×Ù¼ÁAÈÔÔÚPFRÖУ¬¶ÔCSTR2£¬CA2=0;¢Úµ±t¡Ýt¯t¯pʱ£¬¶ÔCSTR2×÷ÎïÁϺâË㣬¸ù¾ÝÊäÈëÁ¿=Êä³öÁ¿+ÀÛ¼ÆÁ¿£¬ÔòÓУº
¡¡¡¡
¡¡¡¡Çó½â¸Ã·½³Ì£¬µÃ
¡¡¡¡Í¬Àí£¬¶ÔCSTR3½øÐÐÎïÁϺâË㣬¿ÉÇóÈ¡CSTR3³ö¿ÚŨ¶ÈCA3£º¢Ùµ±t< t¯t¯pʱ£¬ÓÉÓÚCSTR3ÖÐÎÞʾ×Ù¼Á£¬¹ÊCA3=0;¢Úµ±t¡Ý t¯t¯pʱ£¬¶ÔCSTR3×÷ÎïÁϺâË㣬¿ÉµÃ£º
¡¡¡¡
¡¡¡¡×îºó£¬¶ÔCSTR2¡¢CSTR3³ö¿Ú´¦×÷ÎïÁϺâË㣬ÓÉÓڸô¦½øÐеÄÊÇ»ìºÏ¹ý³Ì£¬Ôò£º¢Ùµ±t< t¯t¯pʱ£¬CA=0;¢Úµ±t¡Ýt¯t¯pʱ£¬CA=ICA2+(1-I)CA3.
¡¡¡¡Í£Áôʱ¼ä·Ö²¼ÃܶȺ¯ÊýE(t)µÄÇóÈ¡¹«Ê½ÈçÏ£º
¡¡¡¡
¡¡¡¡µ±t . ¡¡¡¡×îºó£º ¡¡¡¡
¶ÔÄ£ÐÍÇó½âת»¯ÎªÇó½âÒ»¸öÈý²ÎÊýI¡¢f1¡¢f2µÄE(t)·½³Ì£¬ÆäÖУ¬t¯t¯p²»ÊǶÀÁ¢µÄ. ¡¡¡¡3 ʵÑé½á¹û¼°Ä£ÐͲÎÊýÇó½â ¡¡¡¡3.1 Ö÷·´Ó¦ÇøÍ£Áôʱ¼ä·Ö²¼²â¶¨ ¡¡¡¡ÊµÑéÊÇÔÚÇåË®Á÷Á¿Îª15 L ¡¤ h-1£¬ÆøÌ寽¾ùÁ÷Á¿·Ö±ðΪ0¡¢90.0¡¢182.1 mL ¡¤ h-1Ìõ¼þϽøÐвⶨµÄ£¬Ê¾×Ù¼ÁÂö³å¼ÓÈ룬²¿·ÖʵÑéÊý¾ÝÈç±í 1Ëùʾ. ¡¡¡¡¸ù¾Ý
£¬¸÷ʱ¼äµãµÄE(t)ÖµÈç±í 2Ëùʾ.Ó¦Ó÷ÇÏßÐÔ×îС¶þ³Ë·¨Çó½â£¬²»Í¬ÆøÌåÁ÷Á¿Ê±µÄÄ£ÐͲÎÊý¼°·½³ÌÈç±í 3Ëùʾ. ±í2 Í£Áôʱ¼ä·Ö²¼ÃܶȺ¯ÊýE(t)ËæÊ±¼ä±ä»¯¹ØÏµ ¡¡¡¡µ±vg=0¡¢90.0¡¢182.1 mL ¡¤ h-1ʱ£¬·Ö±ð»ñµÃE(t)·½³Ì.E(t)·½³Ì»ñµÃºó£¬½«²»Í¬Ê±¿ÌtʱµÄCAÖµ£¬´úÈë·½³Ì£¬¿É»ñµÃE(t)µÄ¼ÆËãÖµ£¬ÆäÖµÁÐÓÚ±í 2ÖÐ.Óɱí 3ÖÐÊý¾Ý¿ÉÖª£¬Ëæ×ÅÆøÌåÁ÷Á¿µÄÔö´ó£¬·´Ó¦Æ÷ÖдæÔڽϴóµÄ·µ»ì£¬PFRÌå»ýËùÕ¼±ÈÂÊf1²»¶Ï¼õС£¬ËµÃ÷ÆøÌåÁ÷Á¿¶Ô·´Ó¦Æ÷µÄÁ÷ÐÍÓÐ׎ϴóµÄÓ°Ïì. ¡¡¡¡
¡¡¡¡3.2 ÄÚÑ»·ÑáÑõ·´Ó¦Æ÷Ä£Äâ ¡¡¡¡3.2.1 ÄÚÑ»·ÑáÑõ·´Ó¦Æ÷·´Ó¦¹ý³ÌÄ£Ð͵Ľ¨Á¢¼°ÑéÖ¤ ¡¡¡¡1)·´Ó¦Æ÷·´Ó¦¹ý³ÌÄ£Ðͽ¨Á¢ ¡¡¡¡¸ù¾ÝÒÔÉÏÍ£Áôʱ¼ä·Ö²¼µÄÌØµã£¬ÑáÑõ·´Ó¦Æ÷ÓÉÖ÷¡¢´Î·´Ó¦Çø×é³É£¬Òò´Ë£¬¿ÉÓÃͼ 4ÖеÄ×éºÏÄ£ÐÍÄ£Äâ·´Ó¦Æ÷·´Ó¦¹ý³ÌÐÐΪ.ͼ 4Ëùʾ×éºÏÄ£ÐÍÖУ¬¸ù¾ÝÍ£Áôʱ¼ä·Ö²¼¹æÂÉ£¬1¡¢2¡¢3ÄâºÏµÄÊÇÑáÑõ·´Ó¦Æ÷Ö÷·´Ó¦Çø;´Î·´Ó¦ÇøÓÉÖÐ¼ä»ØÁ÷ÇøºÍ»·Ï¶Çø¹¹³É£¬ÖÐ¼ä»ØÁ÷Çø¿É×÷ÎªÆ½ÍÆÁ÷´¦Àí£¬»·Ï¶ÇøÓÉÓÚÓдóÁ¿²úÎïÆøÌåÁ÷¹ý£¬¿É×÷Ϊȫ»ìÇø´¦Àí£¬ËùÒÔ·´Ó¦Æ÷´Î·´Ó¦Çø¿ÉÓÉ4¡¢5²¢Áª½øÐÐÄâºÏ. ͼ4 ·´Ó¦Æ÷·´Ó¦¹ý³ÌÄ£ÐÍ×éºÏʾÒâͼ ¡¡¡¡Ä£ÐÍÖи÷²ÎÊýµÄÈ·¶¨£ºÕë¶Ô±¾·´Ó¦Æ÷£¬Êµ¼Ê·´Ó¦¹ý³ÌÖÐÉú³ÉµÄÆøÁ¿ÔÚ90¡«180 mL ¡¤ h-1Ö®¼ä£¬Òò´Ë£¬Ä£ÐÍÖÐÖ÷·´Ó¦Çø¸÷²ÎÊýÈ¡Æäƽ¾ùÖµ£¬¾ßÌåÈçÏ£ºf1=0.36£¬f2=0.53£¬f3=0.11£¬I1=0.53. ¡¡¡¡´Î·´Ó¦ÇøÁ÷Á¿·ÖÂÊΪ£º ¡¡¡¡
¡¡¡¡¸÷·´Ó¦ÇøÓÐЧÌå»ýVRiµÄÈ·¶¨£º×ÜÎÛÄà¼ÓÈëÁ¿Îª5 L£¬Éϲ㼴´Î·´Ó¦ÇøÎÛÄàËùÕ¼·ÖÂʰ´0.35¼ÆË㣬Ôò£ºVR1+ VR2+VR3=3.25L£¬VR1=1.17L£¬VR2=1.7225L£¬VR3=0.3575L£¬VR4+ VR5=1.75L£¬VR4=V4/(V4+ V5)=0.8057L£¬VR5=0.9443L. ¡¡¡¡2)Ä£ÐÍÑéÖ¤ ¡¡¡¡ÎªÑéÖ¤ÉÏÊöÄ£ÐÍÊÇ·ñÕýÈ·£¬½øÐÐÁË3×鲻ͬ³õʼŨ¶È²Ù×÷״̬µÄʵÑ飬µ±ÑáÑõ·´Ó¦Æ÷²Ù×÷Îȶ¨ºó£¬¼´ÔÚÒ»¶¨Ê±¼äÄÜÆøÌåÁ÷Á¿»ù±¾²»±ä£¬´Ëʱ£¬²Ù×÷²ÎÊý·Ö±ðΪ£º·ÏÒºÌå»ýÁ÷Á¿v0L=15 L ¡¤ h-1£¬Î¶ÈT=35 ¡æ£¬·ÏÒº³õʼCOD CS0=3.3840¡¢3.5326¡¢3.8729 g ¡¤ L-1£¬ÓÉǰÆÚʵÑéËùµÃ¶¯Á¦Ñ§·½³ÌΪ£º ¡¡¡¡
¡¡¡¡
¡¡¡¡Ê½ÖУ¬CsΪ·´Ó¦Æ÷ÖзÏҺŨ¶È(g ¡¤ L-1)£¬-rsΪ·ÏÒºCODÏûºÄËÙÂÊ(g ¡¤ min-1 ¡¤ L-1)£¬rpCH4Ϊ¼×ÍéÉú³ÉËÙÂÊ(g ¡¤ min-1 ¡¤ L-1)£¬rpCO2Ϊ¶þÑõ»¯Ì¼Éú³ÉËÙÂÊ(g ¡¤ min-1 ¡¤ L-1)£¬Ä£Äâ¼ÆËãÁË·´Ó¦Æ÷µ¥³Ìת»¯¹ý³Ì£¬Ö÷¡¢´Î·´Ó¦Çø³ö¿Ú¼´B¡¢CÁ½µã´¦¼ÆËãÖµÈç±í 4Ëùʾ.ÒÔ»ùÖʳõʼŨ¶ÈCS0=3.3840 g ¡¤ L-1ΪÀý£¬ÊµÑéÊý¾Ý¼°´¦ÀíÈç±í 5Ëùʾ. ±í4 Ö÷¡¢´Î·´Ó¦Çø³ö¿Ú´¦B¡¢CÁ½µã״̬Êý¾Ý ±í5 Ñé֤ʵÑé¸÷µã״̬Êý¾ÝÒ»ÀÀ ¡¡¡¡CH4Ìå»ýÁ÷Á¿vCH4ʵΪ193.81 mL ¡¤ h-1£¬CH4ÖÊÁ¿Á÷Á¿FCH4ʵΪ2.045¡Á10-3 g ¡¤ min-1.ͬÀí£¬¿É¼ÆËãCO2Ìå»ýÁ÷Á¿¡¢ÖÊÁ¿Á÷Á¿·Ö±ðΪ8.75 mL ¡¤ h-1¡¢2.54¡Á10-4 g ¡¤ min-1.Îó²î°´(ʵÑéÖµ-¼ÆËãÖµ)/ʵÑéÖµ¡Á100%¼ÆË㣬¿ÉÖª±¾×éBµã»ùÖÊŨ¶ÈCSBÎó²î×î´ó£¬Îª7.86%. ¡¡¡¡ÓɱíÖÐÊý¾Ý¿É¼û£º²»Í¬Ê±¿Ì·´Ó¦Æ÷³ö¿ÚCµãµÄÆøÌåÌå»ýÁ÷Á¿v´óÓÚÄ£Äâ¼ÆËãʱµÄÌå»ýÁ÷Á¿vgC£¬ÆäÔÒò¿ÉÄÜÊǸÃÑé֤ʵÑéʱ¼ä²»¹»³¤£¬ÏµÍ³ÖдæÔÚÒ»¶¨µÄN2£¬Í¬Ê±·´Ó¦¹ý³ÌÖÐÉú³ÉÆäËüÆøÌåËùÖÂ.ÆäÓàÁ½×éÊý¾Ý¼ÆËãÒÀ´ËÀàÍÆ£¬×îºóµÃµ½²»Í¬Å¨¶Èʱ£¬Cµã³ö¿Ú´¦CH4Ìå»ýÁ÷Á¿×î´óÎó²îΪ9.67%£¬CO2Ìå»ýÁ÷Á¿×î´óÎó²îΪ8.53%£¬¿É¼ûËù½¨Á¢µÄ×éºÏÄ£ÐÍÄܹ»·´Ó³·´Ó¦Æ÷ʵ¼Ê²Ù×÷×´¿ö. ¡¡¡¡3.2.2 ÄÚÑ»·ÑáÑõ·´Ó¦Æ÷Ä£Äâ¼ÆËã ¡¡¡¡¸ù¾ÝÒÔÉÏ·´Ó¦¹ý³ÌÄ£ÐÍ£¬Ä£ÄâÁ˳õʼCOD¡¢Î¶ȱ仯¶ÔÑáÑõ·´Ó¦Æ÷״̬µÄÓ°Ïì. ¡¡¡¡1)³õʼCOD±ä»¯¶Ô·´Ó¦Æ÷²Ù×÷״̬ӰÏìµÄÄ£ÄâÑо¿ ¡¡¡¡²Ù×÷²ÎÊýΪ£º·ÏÒºÌå»ýÁ÷Á¿v0L=15 L ¡¤ h-1£¬Î¶È35 ¡æ£¬¸Ä±äCOD³õʼֵ£¬B¡¢CÁ½´¦Ä£ÄâÊý¾ÝÈç±í 6Ëùʾ.Óɱí 6ÖÐÊý¾Ý¿ÉÖª£¬µ±Î¶ÈÒ»¶¨Ê±£¬Ëæ×Å»ùÖʳõʼŨ¶ÈµÄÔö¸ß£¬B¡¢CÁ½´¦»ùÖÊŨ¶ÈÒ²ËæÖ®Éý¸ß£¬²úÎïCH4¡¢CO2µÄÖÊÁ¿Á÷Á¿Ò²Éý¸ß. ±í6 ·´Ó¦Æ÷³ö¿Ú´¦B¡¢CÁ½µã×´Ì¬Ëæ»ùÖÊŨ¶È±ä»¯¹ØÏµ ¡¡¡¡2)·´Ó¦Î¶ȱ仯¶Ô·´Ó¦Æ÷²Ù×÷״̬ӰÏìÄ£ÄâÑо¿ ¡¡¡¡²Ù×÷²ÎÊýΪ£º·ÏÒºÌå»ýÁ÷Á¿v0L=15 L ¡¤ h-1£¬COD³õʼֵCS0=3.40 g ¡¤ L-1£¬¸Ä±äζȣ¬B¡¢CÁ½´¦Ä£ÄâÊý¾ÝÈç±í 7Ëùʾ.Óɱí 7ÖÐÊý¾Ý¿ÉÖª£¬ÔÚ»ùÖʳõʼŨ¶ÈÒ»¶¨Ê±£¬Ëæ×ÅζȵÄÉý¸ß£¬B¡¢CÁ½´¦µÄ»ùÖÊŨ¶È²»±ä£¬ÕâÖ÷ÒªÊÇÓÉÓÚÔÚ¸Ãζȷ¶Î§ÄÚ£¬»ùÖÊÏûºÄ»î»¯Äܺܵͣ¬ÒÔÖÂÏûºÄËÙÂʼ¸ºõ²»ËæÎ¶ȱ仯¶øÐγɵĽá¹û;µ«²úÎïCH4¡¢CO2µÄÖÊÁ¿Á÷Á¿ËæÎ¶ȵÄÉý¸ß¶øÉý¸ß£¬Í¬Ê±CO2µÄÔö¼ÓËÙÂÊÒª¿ìÓÚCH4£¬ÕâÖ÷ÒªÊÇÓÉÓÚCO2Éú³É»î»¯ÄܸßÓÚCH4£¬¹ÊÆäÉú³ÉËÙÂʶÔζȸüΪÃô¸Ð. ±í7 ·´Ó¦Æ÷³ö¿Ú´¦B¡¢CÁ½µã×´Ì¬Ëæ»ùÖÊζȱ仯¹ØÏµ ¡¡¡¡4 ½áÂÛ ¡¡¡¡1)ͨ¹ý¶Ô·´Ó¦Æ÷Ö÷·´Ó¦ÇøÍ£Áôʱ¼ä·Ö²¼µÄ¿¼²ì£¬Ö÷·´Ó¦ÇøÁ÷ÐÍ¿ÉÒÔÓÃÒ»Æ½ÍÆÁ÷ÇøÓëÁ½¸ö²¢ÁªµÄÈ«»ìÇø½øÐд®Áª×é³É£¬¸÷ÇøËùÕ¼Ìå»ý·ÖÂÊËæ·´Ó¦¹ý³ÌÖÐËù²úÆøÌåÁ÷Á¿²»Í¬¶ø²»Í¬£¬Ëæ×ÅÆøÌåÁ÷Á¿µÄÔö´ó£¬Æ½ÍÆÁ÷ÇøËùÕ¼Ìå»ý·ÖÂʼõС. ¡¡¡¡2)´Î·´Ó¦ÇøÓÉÆ½ÍÆÁ÷ÇøºÍÈ«»ìÇø²¢Áª×éºÏ¶ø³É£¬Õû¸öÑáÑõ·´Ó¦Æ÷ÓÉÖ÷·´Ó¦ÇøºÍ´Î·´Ó¦Çø´®Áª×éºÏ¶ø³É£¬¸ù¾ÝʵÑéÊý¾Ý¿ÉÖª£¬Cµã³ö¿Ú´¦CH4Ìå»ýÁ÷Á¿×î´óÎó²îΪ9.67%£¬ÔÚ¿ÉÔÊÐíµÄ·¶Î§ÄÚ£¬ËµÃ÷¸Ã×éºÏÄ£ÐͽϺõØÄ£ÄâÁË·´Ó¦Æ÷µÄʵ¼Ê״̬. ¡¡¡¡3)²ÉÈ¡µ¥ÒòËØ·ÖÎö·½·¨£¬Ä£ÄâÁË»ùÖʳõʼCODºÍζȱ仯¶Ô·´Ó¦Æ÷³ö¿Ú״̬µÄÓ°Ï죬·¢ÏÖ²úÎïCH4¡¢CO2µÄÖÊÁ¿Á÷Á¿Ëæ»ùÖÊŨ¶È¡¢Î¶ȵÄÉý¸ß¶øÉý¸ß;ÔÚ304.15¡«312.15 K·¶Î§ÄÚ£¬Î¶ȵı仯¶Ô³ö¿Ú´¦»ùÖÊŨ¶ÈµÄÓ°Ïì²»´ó.



±í1 ²»Í¬ÆøÌåÁ÷Á¿Ê±·Ö²¼µçµ¼ÂÊËæÊ±¼ä±ä»¯¹ØÏµ

















