某公司主要生产固相合成载体、固体化酶载体、选择性吸附树脂、工业色谱分离填料、特种离子交换树脂等五类高分子材料产品。该类树脂生产废水具有高分子有机物含量高、难降解的特点。针对本项目的特点,结合同类型工程经验,采用混凝沉淀/A级水解酸化/A 级生物接触氧化/B 级水解酸化/B级生物接触氧化的两级生物处理工艺[1]。
1 废水水量及设计进、出水水质
平均设计进水量为72 m3 /d,小时平均设计流量为3.0 m3 /h,24 h 连续运行。树脂生产废水中主要污染物有苯乙烯、二乙烯苯、甲基丙烯酸甲酯、过氧化苯甲酰、聚乙烯醇、甲苯、甲醇、乙醇、丙酮等,属难降解、高浓度有机废水[2]。出水水质要求达到《污水综合排放标准》(GB 8978—1996) 的二级标准。设计进、出水水质见表1。
表1 设计进、出水水质
Tab.1 Design influent and effluent quality mg·L-1
2 工艺流程及特点
2. 1 工艺流程
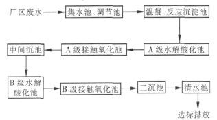
①废水预处理单元
考虑树脂序批生产,废水水量、水质波动大的特点,预处理单元由集水井、调节池、混凝反应池、沉淀池组成。废水通过集水井收集泵入调节池,以达到调节水量、均化水质的目的。再通过混凝反应沉淀作用,使悬浮物和部分有机污染物沉淀分离去除,降低COD、SS 浓度,减少后续处理的负荷。
② A 级水解酸化-A 级生物接触氧化
A 级水解酸化池主要利用厌氧过程中水解酸化阶段产酸菌的作用,将水中结构复杂的大分子有机物水解为结构简单的小分子有机物,提高废水的可生化性,为后续好氧生物处理提供必要的条件[3]。
A 级生物接触氧化池主要为高负荷生物吸附段,它利用活性污泥的吸附混凝特性在很短的时间内将污水中有机物吸附于活性污泥上,然后进行部分降解,产生的生物污泥在A 级沉淀池中沉降,部分回流至A 级曝气池,剩余污泥由此排出系统。
③ B 级水解酸化-B 级生物接触氧化
污水经A 级接触氧化处理,有机污染物可吸附降解60%,随后进入B 级水解酸化池-B 级接触氧化池。在B 级水解池中大分子难降解有机物得到进一步的水解,废水可生化性进一步提高,B 级接触氧化通常以低负荷长泥龄运行,可使剩余污染物得到有效降解。池内设组合生物填料,处理效率高,抗冲击负荷能力强,在好氧微生物作用下使废水得到净化。
废水处理工艺流程见图1。
图1 废水处理工艺流程
Fig.1 Flow chart of wastewater treatment process
2. 2 工艺特点
①废水处理站采用组合池方式进行布局,结构紧凑,占地面积小。
②单个工艺单元紧密衔接,通过程序控制实现集水井泵、调节池泵、加药泵等设备的联动自动运行,大大减轻工人的劳动强度,可基本实现无人值守。
③采用两级缺氧/好氧交替工艺,一方面可以节省电耗,提高废水的可生化性,处理效率高; 另一方面可防止污泥膨胀现象的发生,运行稳定可靠。
3 主要构筑物及设计参数
主要处理构筑物设计参数及设备参数分别见表2、3。
表2 主要构筑物及设计参数
Tab.2 Main structures and their parameters
表3 废水处理系统主要设备
Tab.3 Main equipments for wastewater treatment
4 工程调试及运行管理
4. 1 菌种驯化调试
该工程于2009 年7 月中旬建成并开始污泥驯化及生化系统调试运行,接种污泥为该企业所在化工产业园区污水处理厂脱水污泥,含水率为85%。A、B 级水解酸化池污泥投加浓度为10 g /L; A、B 级生物接触氧化池投加污泥浓度为6 g/L。
根据同类工程经验[4],污泥接种后向池内注入1 /3 池容的原水及2 /3 清水,补充适量营养盐。开启鼓风机鼓风曝气,同时开启沉淀池至水解酸化池、接触氧化池的污泥回流系统,闷曝3 天后不断调整进水时间并逐渐增加进水量,28 天后增加进水量至35 m3 /d,此时取样观察,泥水界面清晰,上清液较清澈,污泥呈黄褐色,污泥沉降比(SV) 为30%,此时污泥驯化基本完成。之后20 天逐渐增加进水量至60 m3 /d,运行稳定后取泥水混合物样品观察,污泥沉降速度较快,镜检发现存在大量的菌胶团、累枝虫、钟虫及极少量线虫。通过污泥性状、生物相及出水水质判断处理系统运行良好,系统接种驯化完成并进入运行阶段。
4. 2 运行管理
在运行初期,由于各车间试生产过程中的废料、母液、未清洗完全的产品等偶有排放至废水站的现象,对生化系统冲击负荷较高,同时酯类原料进入处理系统也影响了污泥沉降性能,系统曾发生过污泥流失、浓度降低等现象; 车间生产稳定后,生产企业严格控制生产过程,生产母液完全套用,高聚合有机物废料单独收集,各环节污染物排放得到有效控制,废水处理站进水水质控制在设计水质范围之内,系统运行稳定,处理出水水质均达排放要求。。
5 运行结果及分析
该工程自调试完成稳定运行以来,进、出水水质均在设计指标内。运行监测结果分别见图2、3。由图2、3 可知,对COD 去除率达95%以上,出水COD稳定保持在150 mg /L 以下; 氨氮去除率达75% 以上,出水NH3-N 稳定保持在15 mg /L 以下。出水各项指标均优于排放标准,且稳定达标。
图2 对COD的去除效果
Fig.2 Effect of COD removal
图3 对氨氮的去除效果
Fig.3 Effect of NH3-N removal
6 运行费用分析
该工程总装机容量为29 kW,工作容量为11kW,每天24 h 连续运行,按电价为0.6 元/(kW·h) 计算,则电费为1.76 元/m3,药剂费为0.40 元/m3。经实际运行核算,直接运行费用< 2.16 元/m3。
7 结语
采用混凝沉淀/两级水解酸化生物接触氧化工艺处理树脂生产废水是经济可行的,其抗冲击负荷能力强,运行稳定,工艺简单,投资省,运行费用低,操作管理方便,值得推广。
参考文献:
[1]王国华,任鹤云.工业废水处理工程设计与实例[M].北京: 化学工业出版社,2005.
[2]王万俊,储金宇,张波,等.高浓度树脂生产废水处理工艺的设计[J].工业水处理,2007,27(5):26-27.
[3]何恒海,邢学娟.水解酸化/曝气—间歇曝气工艺处理树脂废水[J].工业水处理,2007,27(10):70-72.
[4]张可蓉,王卓.含铜酞菁染料废水及树脂废水的处理工艺研究及应用[J].环境污染治理技术与设备,2002,3(1):79-82.














