
ÃºÖÆºÏ³É°±ÖÆÄòËØ
¹¤ÒÕ¼ò½é

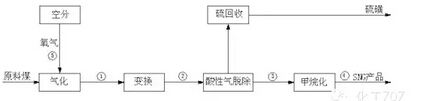
ÃºÖÆ»¯·Ê¹¤ÒÕÁ÷³ÌÓɱ¸Ãº¡¢Æø»¯¡¢±ä»»¡¢µÍδ¼Ï´¡¢ºÏ³ÉÆøÑ¹Ëõ¡¢°±ºÏ³É¡¢¶þÑõ»¯Ì¼ÆøÌå¡¢ÄòËØºÏ³É¡¢ÄòËØ½á¾§ÔìÁ£¼¸¸ö²¿·Ö×é³É¡£ÔÁÏú¾¹ý·ÛËé»òˮĥ´¦ÀíºóËÍÈëÆø»¯Â¯£¬(ĿǰÖ÷ÒªÓÐÂ³Ææ¹Ì¶¨´²Æø»¯Â¯¡¢µÂÊ¿¹Åˮú½¬Æø»¯Â¯¡¢shell·ÖÃºÆø»¯Â¯)ÖÆ³ÉºÏ³ÉÆøºó£¬²ÉÓÃʪ·¨ÍÑÁò¹¤ÒÕ»ØÊÕÁò»Ç£¬½«¹¤ÒÕÆøÌå²¹ÈëµªÆø£¬Ê¹¹¤ÒÕÆøÌ嵪Çâ±ÈÀýΪ3£¬ÔÚÌú×÷´ß»¯¼ÁÏ£¬ºÏ³É°±Æø¡£°±ÆøÒº»¯ºóÒºÏà¼ÓÆøÏàÎïÁÏ×ÜNH3/CO2(Ħ¶û±È)ԼΪ2.9£¬Î¶ÈΪ165¡æ¡«170¡æËÍÈëÄòËØºÏ³ÉËþ£¬ÄòËØ½øÐо«ÁóÕô·¢ºóÖÆµÃÉÌÆ·ÄòËØ¡£
¹¤ÒµÓ¦ÓÃ
ĿǰÎÒ¹úµª·Ê²úÄÜÔÚ7000Íò¶Ö-8000Íò¶ÖÖ®¼ä£¬ÆäÖд󲿷ֲÉÓÃÃºÖÆºÏ³ÉÆøÎªÔÁÏ£¬²ÉÈ¡ÕâÖÖ¹¤ÒÕ·ÏߵįóÒµÓÐÉϰټң¬ÏÖÔÚΪ´ó¼Ò½éÉܼ¸¸ö¾ßÓдú±íÐÔµÄºÏ³ÉÆøÖÆ»¯·ÊÏîÄ¿¡£
1¡¢ÖÐúÄÚÃɹŶõ¶û¶à˹ͼ¿Ë»¯·ÊÏîÄ¿
ÖÐú¼¯ÍÅÔÚÄÚÃɹŶõ¶û¶à˹ÊÐͼ¿Ë¹¤ÒµÔ°½¨ÉèÊÀ½ç×î´óµª·ÊÏîÄ¿£¬Éè¼ÆÄê²ú200Íò¶ÖºÏ³É°±¡¢350Íò¶ÖÄòËØ£¬Í¬Ê±Éú²ú8ÒÚm3ÌìÈ»Æø¡£ÏîÄ¿¹²·ÖÁ½ÆÚ½¨³É£¬ÆäÖÐÒ»ÆÚÒѾƽÎÈÔËÐС£
2¡¢½úú¼¯ÍÅ
½úú¼¯ÍÅÊÇÈ«Çò×î´óµÄú»¯¹¤ÆóÒµ¼¯ÍÅ£¬ÔÚú»¯¹¤°å¿éÖÐÏÂϽ21¸ö×Ó¹«Ë¾£¬ÆäÖÐÓÐ15¼Ò¹«Ë¾²ÉÓÃÕâÌ×¹¤ÒÕ£¬½úú¼¯ÍÅÄòËØ×ܲúÁ¿ÔÚÈ«¹ú20%ÒÔÉÏ¡£
СÆß˵£ºÍ¨¹ýÃºÖÆºÏ³ÉÆøÖÆÄòËØÊÇĿǰú»¯¹¤ÆóÒµ¹ã·º²ÉÓõÄÖ÷Á÷¹¤ÒÕ£¬Æð²½Ôç¡¢¹¤ÒÕ½ÏΪ³ÉÊ죬´ó¶à²ÉÓÃÓë¼×´¼»òÌìÈ»ÆøÁª²úµÄ·½Ê½£¬²¢ÇÒÔÚÃºÖÆºÏ³ÉÆøÓëÓëÄòËØºÏ³É¹¤¶Î¾ùÓнϴó´´Ð¡£
ÃºÖÆ¼×´¼ÖÆÏ©Ìþ
¹¤ÒÕ¼ò½é

ÔÁÏú¾¹ý·ÛËéÔ¤´¦Àíºó£¬½øÈëÃºÆø»¯Â¯ÄÚÓëÑõÆø½øÐв»ÍêÈ«Ñõ»¯·´Ó¦£¬µÃµ½°ëË®ÃºÆøË®ÃºÆø£¬Í¨¹ýÑõ»¯Ð¿ÍÑÁò¼Á½øÐÐʪ·¨ÍÑÁòºó£¬Í¨¹ýÒ»Ñõ»¯Ì¼ÓëË®·´Ó¦µ÷Õû̼Çâ±ÈÀý£¬Ê¹±ä»»ÆøÌ¼Çâ±ÈÀýΪ2.05¡«2.15ËÍÈë¼×´¼ºÏ³É»ØÂ·¡£Öû»Æø¾¹ý³ÉÆøÑ¹Ëõ»ú¼ÓѹÖÁ5.3¡«5.5MPaºó½øÈëºÏ³ÉËþ£¬ÔÚζÈ220¡«260¡æ¼°Í»ù´ß»¯¼ÁµÄ×÷ÓÃÏ·´Ó¦£¬²úÎï¾¹ýË«Ëþ¾«Á󣬵õ½¼×´¼¡£¼×´¼Í¨¹ýMTO¡¢MTP¹¤ÒÕÖÆÈ¡ÒÒÏ©»ò±ûÏ©¡£½øÒ»²½Ë;Ûõ¥¹¤¶Î£¬µÃµ½¾ÛÒÒÏ©µÈ¸ß·Ö×Ó²ÄÁÏ¡£
¹¤ÒµÓ¦ÓÃ
ÃºÖÆÏ©ÌþÊÇĿǰú»¯¹¤·¢Õ¹µÄÖ÷Á÷·½Ïò£¬ÆäÖÐÉñ»ª¼¯ÍÅÓµÓÐSMTOרÀû¼¼Êõ£¬ÖпÆÔº´óÁ¬ÎﻯËùÓµÓÐDMTOרÀû¼¼Êõ¡£Ä¿Ç°Éñ»ª°üÍ·60Íò¶Ö/ÄêMTOÓÚ2010Äê8ÔÂͶ²ú£»ÖÐÔʯ»¯60Íò¶Ö/ÄêMTOÓÚ2011Äê10ÔÂͶ²ú£»Éñ»ªÄþú50Íò¶Ö/ÄêMTPÓÚ2010Äê10ÔÂͶ²ú£»´óÌÆ¶àÂ×46Íò¶Ö/ÄêMTPÓÚ2011Äê6ÔÂͶ²ú¡£
ÃºÖÆÌìÈ»Æø
¹¤ÒÕ¼ò½é

ÔÁÏú¾¹ý·ÛËéÔ¤´¦Àíºó£¬½øÈëÃºÆø»¯Â¯ÄÚÓëÑõÆø½øÐв»ÍêÈ«Ñõ»¯·´Ó¦£¬µÃµ½°ëË®ÃºÆøË®ÃºÆø¡£Ç°¶Î²¿·ÖÎªÃºÖÆºÏ³ÉÆøÆä¹¤ÒÕ£¬²»ÔÚ׸Êö£¬¾¹ý¾¹ýµÍμ״¼Ï´¾»»¯»ØÊÕÁòºó½ø¼×ÍéºÏ³É¹¤¶Î¡£Ä¿Ç°¼×ÍéºÏ³É¼¼ÊõÖ÷ÒªÓУºÂ³Ææ¼×Í黯¼¼Êõ¡¢´÷ά¼×Í黯¼¼Êõ¡¢ÍÐÆÕË÷¼×Í黯¼¼Êõ¡£ÈýÖÖ¼×Í黯¼¼ÊõµÄ´ß»¯¼ÁÓë·´Ó¦Ìõ¼þÓнϴó²îÒ죬ÔÚºóÐøµÄÎÄÕÂÖлá×öרÌâ½éÉÜ¡£
¹¤ÒµÓ¦ÓÃ
Ä¿Ç°ÃºÖÆÌìÈ»ÆøÏîÄ¿¶à²ÉÓÃÌìÈ»Æøµ¥²ú¹¤ÒÕ£¬ºóÐø»ò½«×ªÏòºÏ³É°±Áª²ú¡¢¼×´¼Áª²úµÈ·½Ê½¡£Ä¿Ç°ÒѾÔËÐеÄÃºÖÆÌìÈ»ÏîÄ¿ÓУº´óÌÆ¿ËÆìÒ»ÆÚ13.3ÒÚ·½ÃºÖÆÆøÏîÄ¿ºÍн®Ç컪13.75ÒÚ·½ÃºÖÆÆøÏîÄ¿¡£¼´½«Í¶²úµÄµÄ´óÌÆ¸·ÐÂÃºÖÆÆø40ÒÚÁ¢·½Ãס¢Ð½®ÒÁÀçÐÂÌì20ÒÚÁ¢·½Ãס¢ÄÚÃɹŻãÄÜ16ÒÚÁ¢·½Ãס£
ÃºÖÆºÏ³ÉÓÍ
ÃºÖÆºÏ³ÉÓÍÊÇָúͨ¹ý»¯Ñ§·´Ó¦ÖƵúϳÉÓ͵Ĺý³Ì£¬°´ÕÕ¹¤ÒÕ·ÏßÇø·ÖÓÐÖ±½ÓÒº»¯ºÏ³ÉÓÍ¡¢¼ä½ÓºÏ³ÉÓÍ¡£
AÖ±½ÓÒº»¯ºÏ³ÉÓÍ
¹¤ÒÕ¼ò½é
Ŀǰúֱ½ÓÒº»¯¼¼ÊõÖ÷ÒªÓУºµÂ¹úIGOR¹¤ÒÕ·´Ó¦Ìõ¼þΪζÈ470¡æ£¬Ñ¹Á¦30MPa£¬´ß»¯¼Á²ÉÓÃÁ¶ÂÁ¹¤ÒµµÄ·ÏÔü£»ÈÕ±¾NEDOL·¨ÑÌúҺ»¯¹¤ÒÕ·´Ó¦Ñ¹Á¦Îª(17-19MPa)£¬·´Ó¦Î¶ÈΪ455-465¡æ£¬´ß»¯¼Á²ÉÓúϳÉÁò»¯Ìú»òÌìÈ»ÁòÌú¿ó£»ÃÀ¹úHTI¹¤ÒÕ²ÉÓÃÐü¸¡´²·´Ó¦Æ÷ºÍÌú»ù´ß»¯¼Á¡£ÆäÖ÷ÒªÌØµãÊÇ·´Ó¦Ìõ¼þΪ(440-450¡æ£¬·´Ó¦Ñ¹Á¦17MPa)¹¤ÒµÓ¦Óá£
¹¤ÒµÓ¦ÓÃ
Éñ»ª¼¯ÍÅͶ×Ê250ÒÚÔª½¨Éè¶õ¶û¶à˹úֱ½ÓÒº»¯Éú²ú»ùµØ£¬×ÜÃæ»ý1.735ƽ·½¹«ÀÄê²ú108Íò¶Ö¡£
B¼ä½ÓºÏ³ÉÓÍ
¹¤ÒÕ·Ïß

ÔÁÏú¾¹ý·ÛËéÔ¤´¦Àíºó£¬½øÈëÃºÆø»¯Â¯ÄÚÓëÑõÆø½øÐв»ÍêÈ«Ñõ»¯·´Ó¦£¬µÃµ½°ëË®ÃºÆøË®ÃºÆø¡£Í¨¹ý±ä»»¾»»¯´¦ÀíºóËÍÈë·ÑÍкϳɹ¤¶Î£¬ºÏ³ÉÓ;¹ýÁѽâÖØÕû¼Ó¹¤ºóÖÆµÃ³ÉÆ·²ñÓÍÓëʯÄÔÓÍ¡£·ÑÍкϳÉÊDZ¾¹¤ÒյĺËÐÄ£¬Ä¿Ç°¹úÄÚ²ÉÓÃÖпƺϳɼ¼Êõ£¬²ÉÓý¬»¯´²·´Ó¦Æ÷£¬Ìú»ù´ß»¯¼Á¡£
¹¤ÒµÓ¦ÓÃ
ĿǰÓÐÉñ»ª¶õ¶û¶à˹18Íò¶Ö¼ä½ÓÃºÖÆÓÍ¡¢Âº°²É½Î÷³¤ÖÎ16Íò¶Ö¼ä½ÓÃºÖÆÓÍ¡¢ÒÁÌ©¶õ¶û¶à˹16Íò¶Ö¼ä½ÓÃºÖÆÓÍÒѾͶ²úÔËÐС£
ÃºÖÆÒÒ¶þ´¼
¹¤ÒÕ¼ò½é

ÔÁÏúͨ¹ýÃºÆø»¯Â¯£¬ÖÆµÃºÏ³ÉÆø£¬ËÍÈëºÏ³ÉÆø·ÖÀ빤¶Î£¬Ò»Ñõ»¯Ì¼ÔÁÏÆøµÄÔÙ¾»»¯´¦Àí£¬´ÓºÏ³ÉÆø¾»»¯×°ÖóöÀ´µÄÒ»Ñõ»¯Ì¼ÔÁÏÆø£¬²ÉÓô߻¯Ñõ»¯¼¼Êõ³ýÈ¥ÇâºÍÑõ×îºóÒÔ·Ö×ÓɸÍÑË®¡£¸Ã»ìºÏÆøÌå¼´¿É×÷ΪºÏ³É²ÝËáõ¥µÄÒ»Ñõ»¯Ì¼ÔÁÏÆø¡£
½«¾»»¯ºóµÄÒ»Ñõ»¯Ì¼ÔÁÏÆøÓëÑÇÏõËáõ¥»ìºÏ£¬Æäº¬Á¿(Ìå»ý±È)Ϊ£ºÒ»Ñõ»¯Ì¼Îª25¡«90%£¬ÑÇÏõËáõ¥Îª5¡«40%£¬µ¼Èë×°ÓÐÒÔÑõ»¯ÂÁ×÷ÔØÌåµÄîÙ´ß»¯¼ÁµÄÁйܷ´Ó¦Æ÷ÖнøÐд߻¯·´Ó¦¡£½ðÊôº¬Á¿ÎªÔØÌåÖеÄ0.1¡«5%,½Ó´¥Ê±¼äΪ0.1¡«20s¡£·´Ó¦Î¶ÈΪ80¡«200¡æ¡£·´Ó¦²úÎï¾ÀäÄý·ÖÀëºóµÃ²ÝËáõ¥¡£²ÝËá¶þ¼×õ¥Í¨¹ý¼ÓÇâ·´Ó¦ÖÆµÃÒÒ¶þ´¼¡£½«ÑÇÏõËáõ¥(º¬Î´·´Ó¦ÆøÌå)ËͻغϳÉËþÑ»·Ê¹Óá£
¹¤ÒµÓ¦ÓÃ
ÒÒ¶þ´¼ÊǾÛõ¥Ì¼ÏËά¹¤ÒµµÄÖØÒªÔÁÏ£¬´Ëǰ¶à²ÉÓÃʯÓÍ·ÏßÉú²ú£¬¼°»·ÑõÒÒÍéË®ºÏ·¨£¬²»¹ý´ËÖÖ·½·¨ºÄË®½Ï¶à£¬³É±¾¸ß¡£Ä¿Ç°ÒÒ¶þ´¼ÏîÄ¿ÒѽøÈë¹ú¼Òʯ»¯²úÒµ¹æ»®µ÷Õû£¬½¨³É¡¢ÔÚ½¨¡¢Ä⽨¡¢¹æ»®µÄÃºÖÆÒÒ¶þ´¼ÏîÄ¿30¶à¸ö£¬ÈôËùÊö×°ÖÃÈ«²¿°´¼Æ»®Í¶²ú£¬ÎÒ¹úÃºÖÆÒÒ¶þ´¼²úÄܽ«´ïµ½1270Íò¶Ö£¬ÒÑͶ²úµÄÃºÖÆÒÒ¶þ´¼×°ÖòúÄܹ²¼Æ90Íò¶Ö£ºÍ¨Áɽðú»¯¹¤Ò»ÆÚ20Íò¶Ö¡¢ºÓÄÏú»¯¼¯ÍÅ3Ì××°ÖÃ60Íò¶Ö¡¢Ð½®ÌìÒµ5Íò¶ÖºÍ»ªÂ³ºãÉý5Íò¶Ö¡£














