Ò»¡¢¸ÅÊö
Ì«ÔÊи¾Ó×±£½¡Ôº£¬Î»ÓÚÌ«ÔÊÐÖÐÐÄ£¬Êô»·¾³Ãô¸ÐÇø£¬¸ÃÔºÒ½ÁÆ·ÏË®ÔÚÔºÇø´¦ÀíºóÅÅÈë³ÇÊÐÏÂË®¹ÜÍø£¬×îÖÕ½øÈëXXÊеÚÒ»ÎÛË®´¦Àí³§¡£Ò½Ôº·ÏË®ÎÛȾÎïŨ¶È½Ï¸ß£¬ÇÒ¾ßÓÐÏà¶Ô¶¾ÐÔ£¬ÎÛȾÖÜΧ»·¾³£¬Ó°ÏìµØ±íË®ÖÊ£¬Î£º¦ÈËÌ彡¿µ¡£Ä¿Ç°¸ÃÔº²ú¿Æ×ۺϴóÂ¥ÏîÄ¿»ù±¾½¨³É£¬¸ù¾Ýеġ¶Ò½ÁÆ»ú¹¹Ë®ÎÛȾÅŷűê×¼¡·£¨GB18446¡ª2005£©ºÍ¡¶Ò½ÔºÎÛË®´¦Àí¼¼ÊõÖ¸ÄÏ¡·ÖеÄÒªÇó£¬Îª±£Ö¤Ò½Ôº·ÏË®³¤ÆÚÎȶ¨´ï±êÅÅ·Å£¬±¾·½°¸²ÉÓÃÁ½¼¶´¦Àí+Ïû¶¾¹¤ÒÕ¡£´¦ÀíºóµÄÅÅ·Å·ÏË®±ØÐë´ïµ½¡¶Ò½ÁÆ»ú¹¹Ë®ÎÛȾÅŷűê×¼¡·£¨GB18446¡ª2005£©¡£
¶þ¡¢Éè¼ÆÒÀ¾Ý
1¡¢ÎÛË®Á¿£º
¸ù¾ÝÒµÖ÷Ìṩ²ÎÊý£¬Ä¿Ç°ÅÅ·ÅË®Á¿£º80t/d£¬»¹ÐèÔ¤Áô½ñºó·¢Õ¹ÒªÇó£¬Ôò±¾·½°¸Éè¼Æ
ÅÅ·ÅË®Á¿£º120t/d£¬Æ½¾ùʱÁ÷Á¿£ºQ=5m3/h¡£
2¡¢ÎÛˮˮÖÊ£º
²Î¿¼½¨ÖþÖÐË®Éè¼Æ¹æ·¶£º
ÏîÄ¿CODCrBOD5SSÖ²ÎïÓͰ±µªpH
Ö¸±ê300¡ª360mg/l250mg/l200mg/l100mg/l25mg/l7¡ª9
3¡¢¸ù¾Ý¡¶Ò½ÁÆ»ú¹¹Ë®ÎÛȾÅŷűê×¼¡·£¨GB18446¡ª2005£©¡£
ÏîÄ¿CODCrBOD5SSÖ²ÎïÓͰ±µªÊ¯ÓÍÀà×ÜÓàÂÈpH
Ö¸±ê¡Ü60mg/l¡Ü20mg/l¡Ü20mg/l5mg/l15mg/l5mg/l0.5mg/l6¡ª9
˵Ã÷£º·à´ó³¦¾úȺÊý£º500MPN/L£¬³¦µÀÖ²¡¾ú¡¢³¦µÀ²¡¶¾¾ù²»µÃ¼ì³ö¡£
4¡¢Ïû¶¾¼Á²ÉÓöþÑõ»¯ÂÈ£º
¶þÑõ»¯ÂÈͶ¼ÓÁ¿£º20mg/l
ƽ¾ùʱͶÂÈÁ¿£ºG1=20¡Á5=100g/h=2400g/d
5¡¢ÓйØÉè¼Æ¹æ·¶¼°±ê×¼£º
£¨1£©½¨Öþ¸øË®ÅÅË®Éè¼Æ¹æ·¶£¨GBJ15¡ª88£©
£¨2£©½¨ÖþÖÐË®Éè¼Æ¹æ·¶£¨CECS30£º90£©
£¨3£©ÊÒÍâÅÅË®Éè¼Æ¹æ·¶£¨GBJ14¡ª87£©
£¨4£©¡¶Ò½ÔºÎÛË®´¦Àí¼¼ÊõÖ¸ÄÏ¡·
£¨5£©¹ú¼ÒÓйظøË®ÅÅË®Éè¼Æ¹æ·¶¼°ÎÛË®´¦Àí¹¤³Ì½¨ÉèÏîÄ¿Óйؼ¼Êõ¹æ·¶
Èý¡¢Éè¼ÆÔÔò
1¡¢²ÉÓÃÏȽø¡¢³ÉÊì¡¢½ÚÄܵŤÒÕ¼°É豸£¬´¦ÀíºóÅÅ·ÅË®´ïµ½¡¶Ò½ÁÆ»ú¹¹Ë®ÎÛȾÅŷűê×¼¡·£¨GB18446¡ª2005£©£»
2¡¢Õû¸öÁ÷³Ì²ÉÓÃÒ»¼¶ÌáÉý£¬½µµÍÔËÐзÑÓã»
3¡¢´¦Àí×°ÖòÉÓÃ×Ô¶¯»¯¿ØÖÆÏµÍ³£¬½µµÍ¹¤ÈËÀͶ¯Ç¿¶È£»
4¡¢´¦Àí×°Öò»²úÉú¶þ´ÎÎÛȾ£»
5¡¢Ñ¡Óü¼ÊõÏȽø¡¢ÖÊÁ¿Îȶ¨¿É¿¿µÄÉ豸£¬ÒÔ±£Ö¤´¦ÀíÉèÊ©Õý³£ÔËÐС£
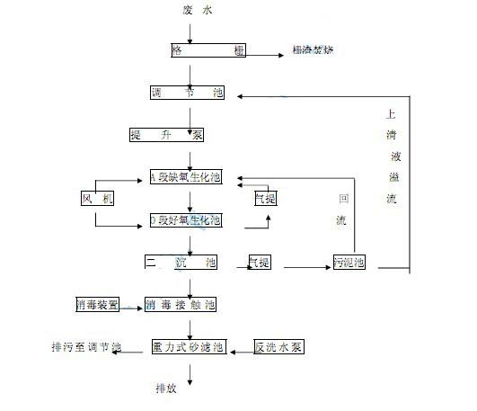
ËÄ¡¢¹¤ÒÕÁ÷³Ì
![]() |
Îå¡¢¹¤ÒÕÌØµã
ËùÑ¡ÓÃÎÛË®´¦ÀíÉ豸ȥ³ýÓлúÎÛȾÎï¼°°±µªÖ÷ÒªÒÀÀµÓÚÉ豸ÖеļÓÒ©³ÁµíºÍA/OÉú»¯´¦Àí¹¤ÒÕ¡£
1¡¢A¶ÎȱÑõÉú»¯³Ø£¨¼´È±Ñõ·´Ó¦Æ÷£©µÄÊ×Òª¹¦ÄÜÊÇÍѵª£¬ÓÉO¶ÎºÃÑõÉú»¯³Ø£¨¼´ºÃÑõ·´Ó¦Æ÷£©»ØÁ÷ÄÚÑ»·Òº£¬ÄÚÑ»·Á¿Îª4¡ª6±¶Ô·ÏË®Á¿¡£
2¡¢O¶ÎºÃÑõÉú»¯³Ø£¨¼´ºÃÑõ·´Ó¦Æ÷£©ÊǶ๦Äܵģ¬Ö÷Ҫȥ³ýBOD¡¢Ïõ»¯ºÍÎüÊÕ²¿·Ö²ÐÓàÁ׵ȷ´Ó¦¡£
3¡¢¶þ³Á³ØµÄÖ÷Òª¹¦ÄÜÊÇÄàË®·ÖÀ룬ÉÏÇåÒº×÷Ϊ´¦ÀíË®¾Ïû¶¾ºóÅÅ·Å£»ÎÛÄàÅÅÈëÎÛÄà³Ø¡£
4¡¢ÔÚÉú»¯³ØÖвÉÓÃÁ˵¯ÐÔÁ¢ÌåÌîÁÏ£¬Ëü¾ßÓÐʵ¼Ê±È±íÃæ»ý´ó£¬Î¢ÉúÎï¹ÒĤ¡¢ÍÑĤ·½±ã£¬ÌîÁϵĵ¯ÐÔË¿ÄܼôÇÐË®ÖÐÆøÅÝ£¬Ê¹ÆøÅݱäµÃ¸ü΢С£¬ÄÜÌá¸ß¿ÕÆøÖеÄÑõÔÚË®ÖеÄÈܽâ¶È¡£
5¡¢ÓÉÓÚÔÚA/OÉúÎï´¦Àí¹¤ÒÕÖвÉÓÃÁËÉúÎï½Ó´¥Ñõ»¯³Ø£¬ÆäÌîÁϵÄÌå»ý¸ººÉ±È½ÏµÍ£¬Î¢ÉúÎï´¦ÓÚ×ÔÉíÑõ»¯½×¶Î£¬Òò´Ë²úÄàÁ¿½ÏÉÙ¡£´ËÍ⣬ÉúÎï½Ó´¥Ñõ»¯³ØËù²úÉúÎÛÄàµÄº¬Ë®ÂÊÔ¶
Ô¶µÍÓÚ»îÐÔÎÛÄà³ØËù²úÉúµÄÎÛÄàµÄº¬Ë®ÂÊ¡£Òò´Ë£¬ÎÛË®¾´¦Àíºó²úÉúµÄÎÛÄàÁ¿½ÏÉÙ¡£
Áù¡¢ÉèÊ©ÌØµã
1¡¢Ñ¡ÓõķÏË®Éú»¯´¦ÀíÉèÊ©£¬²ÉÓøֽî»ìÄýÍÁ½á¹¹£¬µØ±íÒÔÏ£¬µØ±í×÷ÂÌ»¯Óõأ¬Òò´Ë¸ÃÉèÊ©²»Õ¼µØ±íÃæ»ý£¬¸ü²»Ðè²Éů±£Î¡£
2¡¢¸ÃÉ豸ÎÞ¶ñ³ôÆøÎ¶»Ó·¢£¬²»ÎÛȾ»·¾³¡£
3¡¢´¦ÀíÉèÊ©¶¥²¿Éè¼ìÐÞ¿×£¬ÄÚ²¿Ô¤Áô¼ìÐÞͨµÀ£¬Éè¼ìÐÞÌÝ¡£
4¡¢¸ÃÉèʩѡÓõķç»ú£¬²ÉÓÃÁ˳£¹æµÄ¹Ä·ç»úÏûÒô´ëÊ©£¨Èç¸ôÕñµæ¡¢ÏûÒôÆ÷µÈ£©£¬ÔËתʱÔëÒôµÍ£¬²»Ó°ÏìÖÜΧ»·¾³¡£
5¡¢¸ÃÉèÊ©ÅäÌ×È«×Ô¶¯µçÆ÷¿ØÖÆÏµÍ³¼°É豸¹ÊÕÏ¡¢Ë𻵱¨¾¯ÏµÍ³£¬É豸¿É¿¿ÐԺã¬Ö»ÐèÿÔ»òÿ¼¾¶ÈµÄά»¤Óë±£Ñø¡£
Æß¡¢Á÷³Ì˵Ã÷¼°Éè¼Æ²ÎÊý
1¡¢¸ñÕ¤£º
·ÏË®ÔÚ»¯·à³ØÊÕ¼¯ºó½øÈëµ÷½Ú³ØÇ°¶ËµÄ¸ñÕ¤¾®£¬À¹½ØÈ¥³ý´Ö´óƯ¸¡Îï¼°Ðü¸¡Î¶ÔË®±Ã»ú×é¼°ºóÐø´¦Àí¹¹ÖþÎï¾ßÓÐÖØÒª±£»¤×÷Óá£
¸ñդѡÓò»Ðâ¸Ö²ÄÖÊ£¬1̨£¬Õ¤¿íΪB=300mm£¬Õ¤Ï¶Îª10mm¡£Õ¤Ôü¶¨ÆÚÓÉÈ˹¤ÇåÀÌ£¬ËÍÀ¬»øÕ¾¡£ÎÛË®×ÔÁ÷Èëµ÷½Ú³Ø¡£
2¡¢µ÷½Ú³Ø£º
ÎÛË®µÄË®ÖÊ¡¢Ë®Á¿ËæÊ±¼äÄܲ¨¶¯£¬µ÷½Ú³ØÆðÊÕ¼¯ÎÛË®¡¢¾ùºâË®Á¿¡¢¾ùÔÈË®ÖʵÄ×÷Ó㬲»µÃÉøÂ©£¬³ØÄÚ±ÚÓ¦²ÉÈ¡·À¸¯´ëÊ©¡£
µ÷½Ú³ØÄÚ¾»³ß´ç£º3.5m¡Á3.0m¡Á4.0m£¬1Ö»¡£ÓÐЧÈÝ»ý30m3£¬ÎÛˮͣÁôʱ¼äΪHRT=6Сʱ¡£ÔÚµ÷½Ú³ØÄÚ£¬ÓÉÓÚÎÛË®Öдæ»î×Å´óÁ¿Ï¸¾ú£¬ÕâЩϸ¾úÒѾÊÊÓ¦ÔÎÛˮˮÖÊ£¬²¢ÇÒ²»¶ÏµØ½øÐÐÔöÖ³¡¢ÊÊÓ¦¡¢ÌÔÌ¡¢ÓÅÑ¡µÈ¹ý³Ì£¬¶ÔÎÛȾÎïÖÊÓÐןÜÇ¿µÄÎü¸½¡¢½µ½âÄÜÁ¦¡£µ÷½Ú³Ø¾ÍÊdzä·ÖÀûÓÃÕâЩ΢ÉúÎïµÄ»îÐÔ£¬È˹¤Ç¿»¯ÆäÉú³¤»·¾³£¬´ïµ½¿ìËÙ½µ½â¡¢Îü¸½ÎÛȾÎïµÄÄ¿µÄ¡£µ÷½Ú³Ø¶Ô½øË®Ë®Öʵijå»÷ÌØ±ðÊÇÓж¾Óк¦ÎïÖÊÆðµ½½ÏºÃµÄ»º³å×÷Óᣵ÷½Ú³ØÄÚÉè2̨DZÎ۱ã¬Ò»ÓÃÒ»±¸¡£Ë®±ÃÐͺţºAS10¡ª2CB£¬Á÷Á¿Q=10m3/h£¬Ñï³ÌH=7.0Ã×£¬¹¦ÂÊN=1.1Kw¡£µ÷½ÚË®±ÃÁ÷Á¿£¬¿ØÖÆÁ÷Á¿²»³¬¹ý5m3/h£¬½«ÎÛË®ÌáÉýËÍÈë·ÏË®´¦ÀíÉèÊ©¡£
·ÏË®´¦ÀíÉèÊ©¹²ÓÐÆß¸ö²¿·Ö×é³É£º
£¨1£©A¶ÎȱÑõÉú»¯³Ø¡¢
£¨2£©O¶ÎºÃÑõÉú»¯³Ø¡¢
£¨3£©¶þ³Á³Ø¡¢
£¨4£©Ïû¶¾³Ø¡¢
£¨5£©ÎÛÄà³Ø¡¢
£¨6£©·ç»ú·¿¡¢·ç»ú¡¢
£¨7£©·ç»ú¡¢Ë®±ÃÅäµç¿ØÖÆ×°Öá£Ïû¶¾×°ÖÃÉèÔÚµØÃ渨·¿ÄÚ¡£
3¡¢A¶ÎȱÑõÉú»¯³Ø£¨È±Ñõ¶Î£©£º
¸Ö½î»ìÄýÍÁ½á¹¹£¬ÄÚ¾»³ß´ç£º1.0m¡Á3.0m¡Á4.0m£¬1Ö»¡£ÓÐЧÉî¶È3.5m£¬ÓÐЧÈÝ»ýΪ10m3£¬ÎÛˮͣÁôʱ¼äHRT=2Сʱ¡£ÌîÁÏÑ¡Óõ¯ÐÔÁ¢ÌåÌîÁÏ¡£A¶ÎȱÑõÉú»¯³Ø£¨¼´È±Ñõ·´Ó¦Æ÷£©µÄÖ÷ÒªÊÇÍѵª£¬ÓÉO¶ÎºÃÑõÉú»¯³Ø£¨¼´ºÃÑõ·´Ó¦Æ÷£©ÄÚÑ»·»ØÁ÷£¼200%Ô·ÏË®Á¿µÄ»ØÁ÷Òº¡£³ØÄÚÉè´©¿×¹Ü£¬ÓÉ·ç»úÏòË®ÖмäЪ³äÆø½Á°è£¬±£³ÖȱÑõ״̬¡£
4¡¢O¶ÎºÃÑõÉú»¯³Ø£º
¸Ö½î»ìÄýÍÁ½á¹¹£¬ÄÚ¾»³ß´ç£º4.0m¡Á3.0m¡Á4.0m£¬1Ö»¡£ÓÐЧÈÝ»ýΪ40m3£¬ÎÛË®×ÜÍ£Áôʱ¼äHRT=8Сʱ¡£³ØÖа²×°¸ßµ¯ÐÔ¹ÒĤÌîÁÏ£¬Ò×½áĤ£¬²»¶ÂÈû£¬²»½áÇò¡£³Øµ×°²×°´©¿×ÆØÆø¹Ü£¬Äܺĵͣ¬²»¶ÂÈû£¬ÆØÆø¾ùÔÈ£¬ÆøÅÝ΢С£¬ÑõÆø×ª»¯ÀûÓÃÂʸߡ£ÓÉÁ½Ì¨»Ø×ªÊ½·ç»úÂÖ»»Ïò³ØÖгäÑõ£¬³ØÄÚ³äÑõÌõ¼þÁ¼ºÃ£¬ÈܽâÑõ¿ØÖÆÔÚ2.5mg/lÒÔÉÏ¡£O¶ÎºÃÑõÉú»¯³ØÖ÷ÒªÊÇÈ¥³ýBOD¡¢ÎüÊÕÁ×£¬²¢ÔÚÏõ»¯¾úµÄ×÷ÓÃÏ£¬°±Ì¬µª½øÒ»²½·Ö½â¡¢Ñõ»¯³ÉÏõ̬³ØÄÚÉèÒ»Ì×ÎÛÄàÆøÌá×°Ö㬽«Ðü×ÇÒºMLSS×÷ΪÄÚÑ»·Òº»ØÁ÷Ó㬻ØÁ÷±ÈΪ200%£¬ÄÚÑ»·Òº»ØÁ÷ÖÁȱÑõ·´Ó¦³Ø¡£³öË®×ÔÁ÷Èë¶þ³Á³Ø¡£
5¡¢¶þ³Á³Ø£º
²ÉÓÃÊúÁ÷ʽ³Áµí³Ø£¬¸Ö½î»ìÄýÍÁ½á¹¹£¬ÄÚ¾»³ß´ç£º2.5m¡Á2.3m¡Á4.0m£¬1Ö»¡£ÓÐЧˮÉî3.0m£¬×ÜÓÐЧÈÝ»ýΪ8m3£¬ÎÛˮͣÁôʱ¼äHRT=1.5Сʱ¡£Éè¼ÆË®Á¦±íÃæ¸ººÉΪ1.0m3/m2¡¤h£¬ÉÏÉýÁ÷ËÙΪ0.28mm/s¡£¶þ³Á³Øµ×²¿ÎÛÄàÓÉÒ»Ì×ÎÛÄàÆøÌá×°Ö㬶¨ÆÚ½«ÎÛÄà³éÈëÎÛÄà³Ø½øÐкÃÑõÎȶ¨Ïû»¯¡£ÎÛË®Óɶþ³Á³ØÉϲ¿Öܱ߼¯Ë®²ÛÊÕ¼¯ºó×ÔÁ÷ÈëÏû¶¾³ØÉ±¾ú´¦Àí¡£
6¡¢ÎÛÄà³Ø£º
¸Ö½î»ìÄýÍÁ½á¹¹£¬ÄÚ¾»³ß´ç£º2.5m¡Á0.5m¡Á4.0m£¬1Ö»¡£ÓÐЧˮÉî3.7m£¬£¬ÓÐЧÈÝ»ýΪ4.5m3¡£ÎÛÄà³ØÄÚÉèµ²°å¼°ÒçÁ÷¹Ü£¬ÎÛÄà³ÁÈë³Øµ×²¿£¬ÉÏÇåÒºÒçÁ÷ÖÁµ÷½Ú³Ø£»³Øµ×²¿ÉèÒ»×é´©¿×ÆØÆø¹Ü£¬ÓÉ·ç»ú¼äЪ³äÆø½Á°è£¬¶ÔÎÛÄà½øÐкÃÑõÎȶ¨¡£Ò»°ã¶¨ÆÚÿÄêÒ»´ÎÓÉ»·ÎÀ³µ½«ÎÛÄà³é×ßÍâÔË´¦Àí¡£
7¡¢Ïû¶¾×°Öá¢Ïû¶¾³Ø£º
¸Ö½î»ìÄýÍÁ½á¹¹£¬ÄÚ¾»³ß´ç£º1.8m¡Á1.6m¡Á4.0m£¬1Ö»¡£ÓÐЧˮÉî3.3m£¬ÓÐЧÈÝ»ýΪ10m3£¬ÎÛˮͣÁôʱ¼äHRT=2Сʱ¡£Ïû¶¾×°ÖòÉÓû¯Ñ§·¨¶þÑõ»¯ÂÈ·¢ÉúÆ÷£¬°²×°ÔÚÉ豸·¿ÄÚÏû¶¾³ØÄÚÉèµ¼Á÷ǽ£¬±ÜÃâÎÛË®¶Ì·¡£¶þÑõ»¯ÂÈͶ¼ÓÁ¿£º20mg/l£¬¼Æ2400g/d¡£ÎÛË®¾Ïû¶¾ºó×ÔÁ÷ÈëÖØÁ¦Ê½É°Â˳ء£
8¡¢ÖØÁ¦Ê½É°Â˳أº
¸Ö½î»ìÄýÍÁ½á¹¹£¬ÄÚ¾»³ß´ç£º1.0m¡Á1.6m¡Á4.0m£¬1Ö»¡£³ØÄÚÆÌÉèʯӢɰÂ˲㣬·ÏË®¾ÖØÁ¦×ÔÁ÷¹ýÂ˺󼴿ɴï±êÅÅ·Å£¬³öË®±ê¸ßΪ£0.900¡£ÖØÁ¦Ê½É°Â˳رØÐ붨ÆÚ·´³åÏ´£¬ÀûÉèÖÃÔÚµØÃ渨·¿Äڵķ´³åÏ´Ë®±Ã½øÐз´Ï´£¬·´Ï´Ë®²ÉÓÃÂ˺ó³öË®»ò×ÔÀ´Ë®¶¼¿ÉÒÔ£¬Ë®±ÃÐͺţºIS80-50-200£¬Á÷Á¿Q=50m3/h£¬Ñï³ÌH=50m£¬¹¦ÂÊN=15KW¡£
9¡¢·ç»ú·¿¡¢·ç»ú£º
·ç»ú·¿ÓÉÒµÖ÷ÌṩÉ豸¸¨·¿£¬ÄÚÉè»Ø×ªÊ½·ç»úHF¡ª501SÐÍ2̨£¬1ÓÃ1±¸¡£·çÁ¿£ºQS=1.36m3/min£¬¹¦ÂÊ£ºN=2.2Kw£¬ÅųöѹÁ¦¨SP=40KPa¡£·ç»úΪÉú»¯³Ø¹Ä·çÆØÆø¡£·ç»ú·¿ÄÚ½ø¡¢³ö·ç¿ÚÉèÏûÉùÆ÷£¬ÄÜ´ó´ó½µµÍ·ç»úÔËÐÐʱµÄÔëÉù¡£
10¡¢µçÆø¿ØÖÆÏµÍ³£º
ÎÛË®´¦ÀíÕ¾ËùÓж¯Á¦É豸µÄµçÆ÷¿ØÖÆ£¬¾ùÓɸ¨·¿ÄÚ¿ØÖƹñ¼¯ÖпØÖÆ£¬ÒÔ±ãÓÚ²Ù×÷¡£Õû¸öÎÛË®´¦ÀíÉ豸Óɿɱà³Ì¿ØÖÆÆ÷£¨¼ò³ÆPLC£©¼¯ÖйÜÀí£¬²Ù×÷ϵͳ·ÖÊÖ¶¯ºÍ×Ô¶¯Á½ÖÖ¹¤×÷·½Ê½¡£ÔÚPLC×÷ÓÃÏ£ºµ÷½Ú³ØÄÚÉèÖÃҺλ¿ØÖÆÆ÷¡£ÌáÉýË®±ÃÔÚҺλ¿ØÖÆÆ÷¿ØÖÆÏÂ×Ô¶¯¹¤×÷£¬¸ßҺλÆô¶¯£¬µÍҺλֹͣ¡£ÆØÆø·ç»úÔÚ¹¤¿öÒªÇóÏÂ×Ô¶¯¹¤×÷¡£¶¯Á¦É豸һµ©³öÏÖ¹ÊÕÏ£¬PLC¾ùÄܽ«¹¤×÷×´¿ö×Ô¶¯Çл»µ½±¸ÓÃÉ豸£¬ÒÔ±£Ö¤¹¤¿öµÄ³ÖÐø£¬PLC²¢Äܸø³ö¹ÊÕÏÉ豸µÄ¹ÊÕÏÐźš£Ö÷ÒªµçÆ÷Ôª¼þ¾ùÑ¡ÓùúÄÚÃûÅÆ²úÆ·£¨ÕýÌ©£©¡£¿É±à³Ì¿ØÖÆÆ÷Ñ¡ÓĄ̃ÍåÔ×°²úÆ·¡£















