20 ÊÀ¼Í80 Äê´ú³õÈËÃÇÌá³öÁËÑ»·ÀäÈ´Ë®¡°ÁãÅÅ·Å¡±µÄÉèÏ룬µ«Êǵ¥¿¿´«Í³Ò©¼Á·½·¨Ìá¸ßŨËõ±¶ÊýÀ´ÊµÏÖÑ»·ÀäÈ´Ë®¡°ÁãÅÅ·Å¡±ÒѾÓöµ½ÁËÆ¿¾±¡²1¡³£¬¶ø½«Ñ»·ÀäÈ´ÅÅÎÛË®½øÐÐÍÑÑδ¦Àí²¢»ØÓÃÓÚÑ»·ÀäÈ´Ë®²¹Ë®ÏµÍ³ÖУ¬¿ÉÒÔ½øÒ»²½Ìá¸ßÑ»·ÀäÈ´Ë®µÄ»ØÓÃÂÊ¡£µçÉøÎö¼¼Êõ¾ßÓÐÔÚÄÑÈÜÑ㬱¥ºÍ¹¤¿öϵÄÔËÐÐÄÜÁ¦ºÍÔÚ¿àÏÌË®ÍÑÑÎÖеÄÓ¦ÓþÑ顲2¡³£¬Èç¹û½«µçÉøÎöÆ÷´®Áª³É¶þÖÁÈý¼¶´¦Àí¹¤ÒÕ£¬¾ÍÄܹ»ÊµÏÖ¶ÔÅÅÎÛË®µÄ¡°½üÁãÅÅ·Å¡±¡£
Öк£ÓÍÌì½ò»¯¹¤Ñо¿Éè¼ÆÔºÓÚ2011 Äê9 ÔÂ6 ÈÕ£¬ÔÚÖÐʯ»¯Ìì½ò·Ö¹«Ë¾Ï©Ìþ²¿Ñ»·ÀäȴˮŨˮÅÅ·ÅÏÖ³¡½øÐÐÁËÁ¬ÐøÔËÐÐ660 h µÄµçÉøÎöÆ÷ÍÑÑλØÓÃË®´¦ÀíÊÔÑ飬ּÔÚ̽ÌÖµçÉøÎöÆ÷ÍÑÑδ¦ÀíÑ»·ÀäÈ´ÅÅÎÛË®¹ý³ÌÖУ¬µçÉøÎöÆ÷ÔÚ²»Í¬¹¤×÷µçѹʱµÄ¹¤×÷µçÁ÷¡¢ÍÑÑÎÂʱ仯ÒÔ¼°µçµ¼ÂÊÓëºÄµçÁ¿¡¢ÔËÐгɱ¾µÄ¹ØÏµ£¬ÒÔÆÚΪµçÉøÎöÍÑÑμ¼ÊõÔÚÑ»·ÀäÈ´ÅÅÎÛË®»ØÓÃË®´¦ÀíÖеÄÓ¦ÓÃÌṩ²Î¿¼¡£
1 ÊÔÑéÔÀí¡¢·½·¨ºÍ½øË®Ë®ÖÊ 1.1 ÊÔÑéÔÀí
µçÉøÎö¼¼ÊõÊÇĤ·ÖÀë¼¼ÊõµÄÒ»ÖÖ£¬ÊôÓڵ绯ѧ·ÖÀë¹ý³Ì¡£ÈÜÒºÔÚ½»Ìæ·ÅÖõÄÑôÀë×Ó½»»»Ä¤ºÍÒõÀë×Ó½»»»Ä¤Ö®¼äÁ÷¹ý£¬Èçͼ 1 Ëùʾ¡£

ͼ 1 µçÉøÎöÆ÷¹¤×÷ÔÀí
µçÉøÎö¹ý³ÌÊÇÔÚÍâ¼ÓÖ±Á÷µç³¡µÄ×÷ÓÃÏÂÒÔµçλ²îΪÇý¶¯Á¦£¬ÀûÓÃÀë×Ó½»»»Ä¤¶ÔÈÜÒºÖÐÀë×ÓµÄÑ¡Ôñ͸¹ýÐÔ£¬¶øÊ¹ÈÜÒºÖÐÈÜÖʺÍÈܼÁ·ÖÀëµÄĤ¹ý³Ì£¬´Ó¶ø´ïµ½µ»¯»òŨËõÈÜÒºµÄÄ¿µÄ¡£
1.2 ÊÔÑéÉ豸
ÊÔÑéËùÓõçÉøÎöÆ÷Ϊ×ÔÖÆ£¬¹æ¸ñΪ310 mm¡Á 800 mm¡Á230 mm¡£µçÉøÎö×°ÖÃÖ÷Òª°üÀ¨230 ¶ÔÒõ¡¢ÑôÀë×Ó½»»»Ä¤¡¢460 ÕŸô°åºÍ4 Õŵ缫°åµÈ×é³ÉµÄÈý¼¶Áù¶ÎĤ¶Ñ¡£Àë×Ó½»»»Ä¤ÎªÉϺ£»¯¹¤ÓÐÏÞ¹«Ë¾Éú²úµÄ»ÇËáÐ;ÛÒÒÏ©ÒìÏàÑôÀë×Ó½»»»Ä¤ºÍ¼¾ï§Ð;ÛÒÒÏ©ÒìÏàÒõÀë×Ó½»»»Ä¤¡£¸ô°å¹æ¸ñ£º310 mm¡Á800 mm¡Á 0.9 mm£¬²ÉÓþ۱ûÏ©µ¥Ë«Ë¿±àÖ¯µÄÎÞ»ØÂ·ÍøÓë¸ô°å¿òÈÈÌ̶ø³É£¬¾ßÓÐË®Á÷·Ö²¼¾ùÔÈ¡¢ÓÐÐ§Ãæ»ý´ó¡¢µçºÄСµÄÌØµã¡£µç¼«²ÉÓÃîÑ˿Ϳ¶þÑõ»¯îÉ£¬¾ßÓÐÄ͸¯Ê´¡¢ÊÊÓÃË®ÖÊ·¶Î§¹ãµÄÌØµã£¬¼È¿É×÷Ñô¼«£¬ÓÖ¿É×÷Òõ¼«¡£ TSCA¡ª20/200 ÐÍÖ±Á÷Êä³öÕûÁ÷Æ÷£¬µçÁ÷20 A£¬µçѹ 0¡«200 V£»CHL2-40 ÐÍË®±Ã2 ̨£¬Ñï³Ì26 m£¬Á÷Á¿2.5 m3/h£¬¹¦ÂÊ0.55 kW¡£Ô¤´¦Àí²¿·ÖÖ÷Òª°üÀ¨1 ̨»úе¹ýÂËÆ÷£¨2.5 m3/h£©¡¢1 ̨»îÐÔÌ¿¹ýÂËÆ÷£¨2.5 m3/h£©¡¢1 ̨¾«ÃܹýÂËÆ÷£¨2.5 m3/h£©¡£
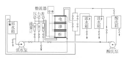
1.3 ¹¤ÒÕÁ÷³Ì
ÊÔÑ鹤ÒÕÁ÷³Ì£º Ñ»·Ë®ÅÅÎÛˮˮ³Ø¡úË®±Ã¡ú»úе¹ýÂËÆ÷¡ú»îÐÔÌ¿¹ýÂËÆ÷¡ú¾«ÃܹýÂËÆ÷¡úË®Ïä¡ú¹©Ë®±Ã¡úµçÉøÎö×°Ö㬴ӵçÉøÎö×°ÖóöÀ´µÄµË®»Øµ½Ñ»·ÀäÈ´Ë®²¹Ë®ÏµÍ³£¬Å¨Ë®ÅÅ·Å¡£
µçÉøÎö¹¤ÒÕÁ÷³Ì¼ûͼ 2¡£

ͼ 2 µçÉøÎö¹¤ÒÕÁ÷³Ì
Ñ»·Ë®ÅÅÎÛË®¾¹ýÔöѹ±Ã¡¢»úе¹ýÂËÆ÷¡¢»îÐÔÌ¿¹ýÂËÆ÷¡¢¾«ÃܹýÂËÆ÷½øÈëµçÉøÎöÔË®ÏäÖУ»¹©Ë®±ÃÒ»´ÎÐÔ¹©¸øÅ¨Ë®ÊÒ¡¢µË®ÊҺͼ«Ë®ÊÒ£»Å¨Ë®¡¢µË®¡¢¼«Ë®µÄÁ÷Á¿ºÍѹÁ¦Óɵ÷½Ú·§¿ØÖÆ£» Ũˮ½øÈëŨˮÏäºóÅÅ·Å£¬µË®½øÈëµË®ÏäºóÔÙ·µ»Øµ½²¹Ë®ÏµÍ³ÖУ¬¼«Ë®È«²¿»Øµ½ÔË®ÏäÖС£
1.4 ²âÁ¿Óë¼ÆËã·½·¨
ͨ¹ýÕûÁ÷Æ÷µÄµçÁ÷±í¡¢µçѹ±íÖ±½Ó¶Á³ö¹¤×÷µçÁ÷ºÍµçѹ£¬²¢°´Ê½£¨1£©¡¢Ê½£¨2£©¼ÆËãÍÑÑÎÂÊ¡¢ºÄµçÁ¿¡£

1.5 ÊÔÑé½øË®Ë®ÖÊ
ÊÔÑé½øË®È¡×ÔÖÐʯ»¯Ìì½ò·Ö¹«Ë¾Ï©Ìþ²¿Ñ»·ÀäÈ´Ë®ÅÅÎÛË®£¬ÆäÖÐÓ²¶È1 336 mg/L¡¢¼î¶È5.65 mmol/L¡¢ Ca2+ 264 mg/L¡¢Mg2+ 146 mg/L¡¢ Cl- 383 mg/L¡¢TP 3.74 mg/L¡¢Zn2+ 2.16 mg/L¡¢pH=7.92¡¢COD 124 mg/L¡¢µçµ¼ÂÊ2 592 ¦ÌS/cm¡£
1.6 ÊÔÑé½øË®Á÷Á¿ÓëÔËÐз½Ê½
µçÉøÎöÆ÷×ܽøË®Á÷Á¿Îª2.15 m3/h£¬ÆäÖÐŨˮÁ÷Á¿0.90 m3/h£¬µË®Á÷Á¿0.90 m3/h£¬¼«Ë®Á÷Á¿0.35 m3/h £¨·µ»Øµ½ÔË®Ï䣩¡£
µçÉøÎöÆ÷ÔËÐз½Ê½áŠÓú㶨µçѹ£¨100¡¢90¡¢80 V£©¡¢ºã¶¨½øË®Á÷Á¿¡¢Æµ·±Çл»µç¼«£¨Ã¿30 min Çл»1 ´Î£©µÄģʽ½øÐÐÊÔÑé¡£
2 ½á¹ûÓëÌÖÂÛ
¹¤×÷µçѹÊǵçÉøÎöÆ÷ÔÚʵ¼ÊÓ¦ÓÃÖеÄÒ»¸öÖ÷Òª²ÎÊý£¬Ëü¼È¹ØÏµµ½µçÉøÎöÆ÷µÄµçÁ÷ЧÂÊÒ²¹ØÏµµ½Õû¸öÔËÐйý³ÌµÄÄÜÁ¿ÏûºÄ¡£¿ØÖÆÒ»¶¨¹¤×÷µçѹÔËÐУ¬¿ÉÒÔÓÐЧ±ÜÃâÓÉÓÚµçÁ÷¹ý´óËùÔì³ÉµÄµçÁ÷Óɵ缫ºáÏòͨ¹ýÁÙ½üµÄĤ´«µ½Å¨Ë®ÄÚÁ÷µÀÖУ¬²úÉúÈȶøË𻵵缫¸½½üµÄһЩ¸ô°åºÍĤµÄÏÖÏó¡²3¡³¡£¸ù¾ÝÏÖ³¡ÅÅÎÛË®µçµ¼ÂÊ´óС¼°¶ÔÍÑÑÎÂʵÄÒªÇó£¨Ô¼70%£©£¬¿ØÖƵçÉøÎöÆ÷·Ö±ðÔÚ100¡¢90¡¢80 V ϽøÐÐÁ¬ÐøÔËÐÐÊÔÑ飬ÆäÖй¤×÷µçѹΪ100 V ʱÔËÐÐ72 h£¬¹¤×÷µçѹΪ90 V ʱÔËÐÐ375 h£¬¹¤×÷µçѹΪ80 V ʱÔËÐÐ213 h£¬¹²¼ÆÁ¬ÐøÔËÐÐ660 h¡£ÔÚÕû¸öÊÔÑé¹ý³ÌÖУ¬Ö÷ÒªÊÇ¿¼²ìµçÉøÎöÆ÷ÔÚͬһ½øË®Ìõ¼þÏ£¬3 ÖÖ¹¤×÷µçѹʱÍÑÑÎÂÊ¡¢¹¤×÷µçÁ÷¡¢Äܺĵı仯¡£×îÖÕ¸ø³öÒ»¸ö×î¼ÑÔËÐеçѹ¡¢µçÁ÷¡¢ÍÑÑÎÂʺÍÄܺļ°ÔËÐзÑÓá£
2.1 µçÉøÎöÆ÷ÔËÐеçѹ¶ÔÍÑÑÎÂʵÄÓ°Ïì
µçÉøÎöÆ÷ÍÑÑÎÂʵı仯¼ûͼ 3¡£

ͼ 3 µçÉøÎöÆ÷µÄÍÑÑÎÂʱ仯
´Óͼ 3 ¿ÉÒÔ¿´³ö£¬ÔÚ½øË®µçµ¼ÂÊ»ù±¾ÏàͬµÄÇé¿öÏ£¬µçÉøÎöÆ÷¹¤×÷µçѹΪ100 V ʱ£¬Æ½¾ùÍÑÑÎÂÊΪ 66.52% £» ¹¤×÷µçѹΪ90 V ʱ£¬Æ½¾ùÍÑÑÎÂÊΪ 71.32% £» ¹¤×÷µçѹΪ80 V ʱ£¬Æ½¾ùÍÑÑÎÂÊΪ 67.57%¡£´ÓÉÏÊöÍÑÑÎÂʱ仯ÇúÏßͼ¿ÉÒÔ¿´³ö£¬µçÉøÎöÆ÷¹¤×÷µçѹÔÚ90 V ʱÍÑÑÎÂÊ×î¸ß¡£
2.2 µçÉøÎöÆ÷ÔËÐеçÁ÷µÄ±ä»¯
µçÉøÎöÆ÷ÔËÐеçÁ÷µÄ±ä»¯¼ûͼ 4¡£

ͼ 4 µçÉøÎöÆ÷µÄµçÁ÷±ä»¯
´Óͼ 4 ¿ÉÒÔ¿´³ö£¬ÔÚ½øË®µçµ¼ÂÊ»ù±¾ÏàͬµÄÇé¿öÏ£¬µçÉøÎöÆ÷¹¤×÷µçÁ÷Ëæ¹¤×÷µçѹµÄÉý¸ß¶øÉý¸ß¡£¹¤×÷µçѹÔÚ100 V ʱ£¬¹¤×÷µçÁ÷µÄ±ä»¯ºÜ´ó£¬×î´óµçÁ÷Ϊ13 A£¬×îСµçÁ÷ÊÇ7 A£»¹¤×÷µçѹ90 V ʱ£¬Æ½¾ù¹¤×÷µçÁ÷Ϊ6.15 A£¬µçÁ÷±ä»¯Ïà¶Ô½ÏС¡¢ºÜÎȶ¨£»¹¤×÷µçѹ80 V ʱ£¬Æ½¾ù¹¤×÷µçÁ÷Ϊ5.44 A£¬¹¤×÷µçÁ÷Ïà¶ÔÎȶ¨¡£×ÛºÏͼ 3¡¢Í¼ 4 Öй¤×÷µçѹÓëÍÑÑÎÂʺ͹¤×÷µçÁ÷µÄ±ä»¯Ç÷ÊÆ¿ÉÒԵóö£¬×î¼ÑÔËÐвÎÊýΪ£º¹¤×÷µçѹ90 V£¬ÏàÓ¦µÄ¹¤×÷µçÁ÷6.15 A£¬ÍÑÑÎÂÊ71.32%¡£
2.3 µçÉøÎöÆ÷´¦ÀíÑ»·ÀäÈ´ÅÅÎÛË®µÄÍÑÑÎЧ¹û
ÔÚÕû¸öÊÔÑé¹ý³ÌÖУ¬Ã¿¸ô24 h ²É¼¯1 ´Î½øË®ºÍ²úˮˮÑù½øÐÐË®ÖÊ·ÖÎö£¬¹²²É¼¯ÁË28 Åú´Î£¬Æäƽ¾ùË®Öʱ仯Çé¿ö¼û±í 1¡£ÆäÖнøË®Æ½¾ùË®ÎÂΪ20 ¡æ¡£
±í 1 µçÉøÎöÆ÷ÍÑÑÎЧ¹û
|
ÏîÄ¿ |
Ó²¶È / £¨ mg¡¤L -1 £© |
Ó²¶ÈÈ¥³ýÂÊ /% |
¼î¶È / £¨ mmol¡¤L -1 £© |
¼î¶ÈÈ¥³ýÂÊ /% |
Ca 2+ / £¨ mg¡¤L -1 £© |
Ca 2+ È¥³ýÂÊ /% |
Mg 2+ / £¨ mg¡¤L -1 £© |
Mg 2+ È¥³ýÂÊ /% |
Cl - / £¨ mg¡¤L -1 £© |
Cl - È¥³ýÂÊ /% |
N a+ / £¨ mg¡¤L -1 £© |
Na + È¥³ýÂÊ /% | ||||||
|
½øË® |
²úË® |
½øË® |
²úË® |
½øË® |
²úË® |
½øË® |
²úË® |
½øË® |
²úË® |
½øË® |
²úË® | |||||||
|
×¢£º½øË®¡¢²úË® pH ·Ö±ðΪ 7.92 ¡¢ 7.15 ¡£ | ||||||||||||||||||
|
ÊýÖµ |
1336 |
222.9 |
83.41 |
5.65 |
0.98 |
82.37 |
264 |
48.97 |
81.46 |
146 |
27.20 |
81.32 |
383 |
21.09 |
94.50 |
210 |
109.66 |
47.87 |
|
ÏîÄ¿ |
K + / £¨ mg¡¤L -1 £© |
K + È¥³ýÂÊ /% |
TP/ £¨ mmol¡¤L -1 £© |
TP È¥³ýÂÊ /% |
Zn 2+ / £¨ mg¡¤L -1 £© |
Zn 2+ È¥³ýÂÊ /% |
°±µª / £¨ mg¡¤L -1 £© |
°±µªÈ¥³ýÂÊ /% |
COD/ £¨ mg¡¤L -1 £© |
COD È¥³ýÂÊ /% |
µçµ¼ÂÊ / £¨ mg¡¤L -1 £© |
µçµ¼ÂÊÈ¥³ýÂÊ /% | ||||||
|
½øË® |
²úË® |
½øË® |
²úË® |
½øË® |
²úË® |
½øË® |
²úË® |
½øË® |
²úË® |
½øË® |
²úË® | |||||||
|
ÊýÖµ |
35.80 |
11.08 |
69.02 |
3.74 |
3.34 |
10.70 |
2.16 |
2.17 |
¡ª |
0.81 |
0.22 |
72.84 |
124 |
86.25 |
30.44 |
2592 |
817 |
68.48 |
2.4 µçÉøÎöÆ÷´¦ÀíÑ»·ÀäÈ´ÅÅÎÛË®µÄÄܺı仯
ÔÚ20 ¡æÏ£¬ÆÀ¼Û²âÊÔÁ˲»Í¬¹¤×÷µçѹϵÄÍÑÑÎÂÊÓëÄܺ쬽á¹û¼û±í 2¡£

´Ó±í 2 ¿ÉÒÔ¿´³ö£¬µçÉøÎöÆ÷¹¤×÷µçѹÔÚ90 V ʱ£¬ÍÑÑÎÂÊΪ71.32%£¬ÄܺÄΪ1.10 kW¡¤h/ m3£¬ÄܺÄËäÈ»±È¹¤×÷µçѹ80 V ʱ¸ß0.24 kW¡¤h/ m3£¬µ«ÊÇÍÑÑÎÂÊÒ²¸ß³ö3.74%£¬Òò´Ë£¬¹¤×÷µçѹ90 V ʱµÄÄܺıÈÊÇ×îºÃµÄ¡£
2.5 µçÉøÎöÆ÷»¯Ñ§ÇåÏ´
µçÉøÎöÆ÷ÔÚ³¤Ê±¼äÔËÐÐÖУ¬Òõ¡¢ÑôÀë×Ó½»»»Ä¤±íÃæ»áÖð½¥»ýÀÛ¸÷ÖÖÎÛȾÎÈ罺Ì塢΢ÉúÎï¡¢ÓлúÎï¡¢ÎÞ»úÎﹸ¡¢½ðÊôÑõ»¯ÎïµÈ¡£ÕâЩÎïÖʳÁ»ýÔÚĤ±íÃæÉÏ£¬»áÒýÆðµçÉøÎöÆ÷ÐÔÄܵÄϽµ¡£ÎªÁ˻ָ´µçÉøÎöµÄÐÔÄÜ£¬ÐèÒª¶ÔµçÉøÎöÆ÷½øÐл¯Ñ§ÇåÏ´¡£µ±µçÉøÎöÆ÷Á¬ÐøÔËÐÐ230 h¡¢ÍÑÑÎÂÊϽµµ½50%×óÓÒʱ£¬½øÐÐÁ˵ÚÒ»´ÎÍ£³µÔÚÏß»¯Ñ§ÇåÏ´£ºÊ×ÏÈ£¬ÓÃÖÊÁ¿·ÖÊýΪ2%µÄÑÎËáÈÜҺѻ·ÇåÏ´µçÉøÎöÆ÷60 min£¬ËáÏ´¹ý³ÌÖÐÈÜÒºÑÕÉ«»ù±¾Ã»Óб仯£»Ëæºó£¬ÓÃÖÊÁ¿·ÖÊýΪ0.3%µÄNaOH ºÍÖÊÁ¿·ÖÊýΪ0.1%µÄNa-SDS ×é³ÉµÄ»ìºÏ¼îÐÔÈÜҺѻ·ÇåÏ´30 min£¬¼îÏ´¹ý³ÌÖÐÈÜÒº±ä³É°µºÚÉ«£¬ÇåϴЧ¹ûÃ÷ÏÔ¡£ËæºóµÄÔËÐйý³ÌÖ¤Ã÷£¬µçÉøÎöÆ÷ÍÑÑÎÐÔÄܵõ½»Ö¸´¡£µçÉøÎöÆ÷ÔÚ»¯Ñ§ÇåÏ´ºóÁ¬ÐøÔËÐÐÁË220 h£¬´ËʱÓÖ½øÐÐÁ˵ڶþ´Î»¯Ñ§ÇåÏ´¡£Çåϴ˳Ðò¡¢·½·¨Í¬µÚÒ»´Î»¯Ñ§ÇåÏ´Ò»Ñù£¬ÇåϴЧ¹ûÒ²·Ç³£Ã÷ÏÔ£¬µçÉøÎöÆ÷ÍÑÑÎÐÔÄܵõ½»Ö¸´£¬ÊÔÑéÉ豸ÔËÐÐÕý³£¡£
´ÓÁ½´Î»¯Ñ§ÇåÏ´¹ý³Ì¿´£¬ÏÈËáÏ´ÔÙ¼îÏ´Äܹ»ÓÐЧȥ³ýÀë×Ó½»»»Ä¤±íÃæµÄÓлúÎÛȾÎï¡£µçÉøÎöÆ÷áŠÓö¨Ê±×Ô¶¯µ¹¼«µÄÔËÐз½Ê½£¬¿É¼õÉÙÄÑÈÜÑÎÔÚÒõ¼«ÊÒ²úÉúµÄ³Áµí£¬ÓÐЧ·ÀÖ¹ÁËĤ¶ÑÄÚ¼«»¯³Áµí¹¸µÄÉú³É£¬Í¬Ê±»¯Ñ§ÇåÏ´±£Ö¤ÁËÊÔÑéÉ豸µÄÔËÐÐÕý³££¬ÓÐЧ½â¾öÁ˵çÉøÎöÆ÷Ũ²î¼«»¯µÄÎÊÌ⡲4¡³¡£¡£
2.6 ÔËÐгɱ¾·ÖÎö
µçÉøÎöÆ÷´¦ÀíÑ»·ÀäȴŨÅÅË®»ØÓÃÊÔÑé¹²¼Æ²úÉú»ØÓÃË®594 m3£¬ÊÔÑéÆÚ¼äûÓиü»»ÂËо¡¢ÂËÁÏ£¬Ö»½øÐÐÁËÁ½´Î»¯Ñ§ÇåÏ´¡£Òò´ËÊÔÑéÔËÐгɱ¾Ö÷Òª°üÀ¨£ºµç·Ñ£¨Ë®±ÃºÍµçÉøÎöÆ÷Äܺģ©£¬ÂËо¡¢ÂËÁÏÕ۾ɷѣ¬»¯Ñ§ÊÔ¼Á·ÑµÈ£¬µç¼Û°´0.85 Ôª/£¨kW¡¤h£©¼Æ£¬ÔËÐгɱ¾Îª2.97 Ôª/ m3£¬ÆäÖеç·Ñ£º2.2 kW¡¤h/ m3¡Á0.85 Ôª= 1.87 Ôª/ m3£¬ÂËо¡¢ÂËÁÏÕ۾ɷѣº0.75 Ôª/ m3£¬»¯Ñ§ÊÔ¼Á·Ñ£º0.35 Ôª/ m3¡£
3 ½áÂÛ
£¨1£© µçÉøÎöÆ÷´¦ÀíÑ»·ÀäȴŨÅÅË®ÊÔÑé×î¼Ñ¹¤×÷µçѹΪ90 V£¬ÏàÓ¦µÄ¹¤×÷µçÁ÷6.15 A¡¢ÍÑÑÎÂÊ 71.32%¡¢ÄܺÄ1.10 kW¡¤h/ m3¡£Ã¿Éú²ú1 m3 »ØÓÃË®µÄÔËÐгɱ¾Îª2.97 Ôª¡£
£¨2£©µçÉøÎöÆ÷¶ÔÑ»·ÀäȴŨÅÅË®Öи÷ÖÖÀë×ÓµÄÍѳýÂÊ·Ö±ðΪ£ºCl- 94.5% ¡¢Ó²¶È83.41% ¡¢¼î¶È 82.43%¡¢Ca2+ 81.43%¡¢Mg2+ 81.32%¡¢TP 10.70%¡¢COD 30.44%£¬¶ÔZn2+»ù±¾²»È¥³ý¡£
£¨3£©µçÉøÎöÆ÷ÔÚ½øÐл¯Ñ§Çåϴʱ£¬ÏÈËáÏ´ÔÙ¼îÏ´µÄÇåϴЧ¹û·Ç³£Ã÷ÏÔ¡£Òõ¡¢ÑôÀë×Ó½»»»Ä¤ºÍµç¼«°å¾¹ý»¯Ñ§ÇåÏ´ºóÐÔÄÜÄܹ»µÃµ½»Ö¸´¡£
£¨4£©áŠÓö¨Ê±×Ô¶¯µ¹»»µç¼«µÄÔËÐз½Ê½£¬ÓÐЧ½â¾öÁ˵çÉøÎöÆ÷Ũ²î¼«»¯ºÍ½á¹¸µÄÎÊÌâ¡£
µçÉøÎöÆ÷Õû¸öÊÔÑé¹ý³ÌÔËÐÐÎȶ¨£¬²¢ÇÒ¾ßÓнÏÇ¿µÄÄÍÑõ»¯¡¢ÄÍËá¼î¡¢¿¹¸¯Ê´¡¢¿¹Ë®½âµÄÄÜÁ¦£»½øË®Ë®ÖÊ¿í·º¡¢²»Ò×¶ÂÈû¡¢ÍÑÑÎÂÊÎȶ¨¡¢ÎÞÐè×蹸¼Á¡¢»¹Ô¼Á£»ÔËÐгɱ¾µÍ£¬²úˮˮÖÊ¿ÉÒÔÂú×ãÑ»·ÀäÈ´Ë®²¹Ë®Ë®ÖÊÒªÇó¡£














